ESpec - мир электроники для профессионалов


тв Funai TV-2100A MK8 схему блока питания на полевике

  Список форумов » Схемы и сервис-мануалы

Следующая тема · Предыдущая тема
АвторСообщение
NeKrOmAnT 
Участник
Сообщения: 129
 
Сообщение #1 От 08/08/2010 13:30 цитата  

МК 8 после молнии
Ищу схему блока питания Funai TV-2100A, на полевом транзисторе (К2056)
Borek 
Старший модератор
<B>Старший модератор</B>
Сообщения: 12777
Borek
 
Сообщение #2 От 08/08/2010 13:37 цитата  

Для поиска схем есть другой раздел.
NeKrOmAnT 
Участник
Сообщения: 129
 
Сообщение #3 От 08/08/2010 13:41 цитата  

Можеш мне ссылку дать где есть схема именно на полевом транзисторе
Nik 
Завсегдатай
Сообщения: 421
 
Сообщение #4 От 08/08/2010 13:55 цитата  

Найди и скачай книгу Ремонт 18 Блоки питания современных TV, там схема о описание.

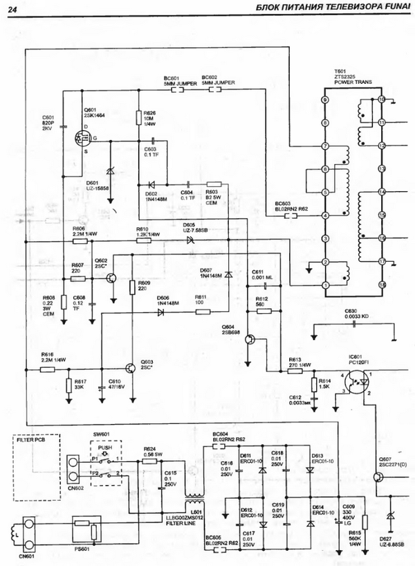
  Снимок.PNG  309.51 КБ  Скачано: 3647 раз(а)
georgi d 
Передовик
Сообщения: 1147
georgi d
 
Сообщение #5 От 08/08/2010 14:04 цитата  

а это чем не устраивает ? http://archive.espec.ws/section307/file12652.html
NeKrOmAnT 
Участник
Сообщения: 129
 
Сообщение #6 От 08/08/2010 14:17 цитата  

Устраивает ))
спасибо georgi d браво! браво! браво!

Перейти: 
Следующая тема · Предыдущая тема
Показать/скрыть Ваши права в разделе

Интересное от ESpec


Другие темы раздела Схемы и сервис-мануалы



Rambler's Top100 Рейтинг@Mail.ru liveinternet.ru