| Автор | Сообщение |
|
serg1972
|
|
Yuritsh
Фанат форума
Сообщения: 18498
|
| А самому погуглить по названию микросхем? |
|
|
serg1972
|
| Гуглил, увы не нашел. Иначе бы не обращался за помощью. |
|
eduard2
Модератор
Сообщения: 4783
|
|
|
serg1972
|
|
eduard2
Модератор
Сообщения: 4783
|
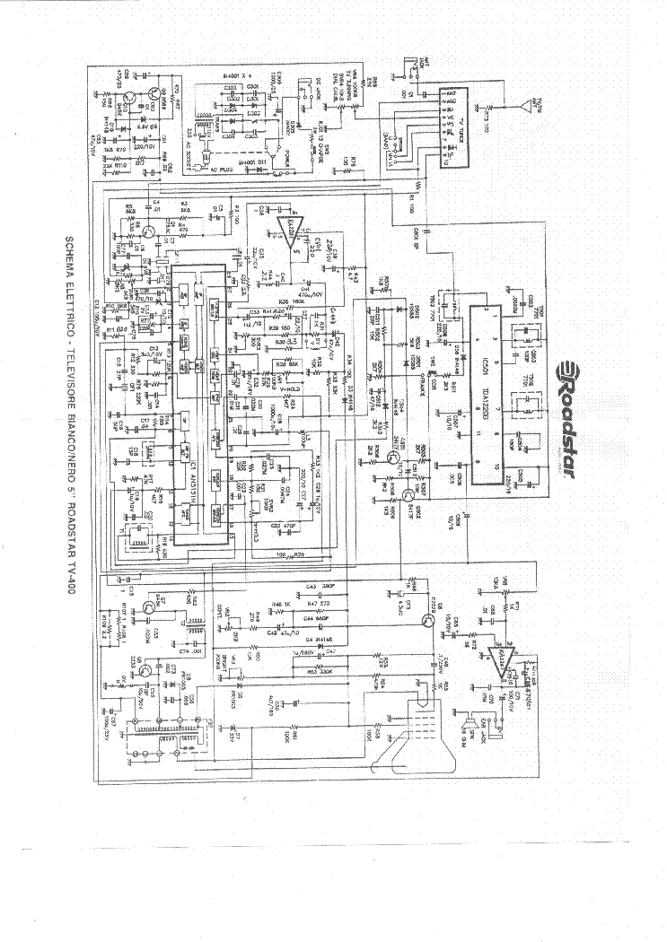
serg1972, | Цитата: | | ROADSTAR TV-400n, один в один как по следующей ссылке | По данной ссылке не указана одна микруха ,по поводу этого у меня есть один вопрос, в твоём телеке есть такая микруха TDA1220B ? просто есть схема без литеры N - такая подойдёт ?
ЗЫ-Вообще интересная схема ,по звуку и по КР-стоит, одна и та же микруха КА2201 (такое я видел в Фотонах Ч/Б ,только там стояла К174УН7)
Roadstar TV400.pdf 787.47 КБ Скачано: 410 раз(а)
|
|
|
serg1972
|
| Отвечу всем в понедельник, по работе срочно выехал в командировку, тему пока не закрываю. Спасибо за понимание. |
|
|
serg1972
|
Прошу прощения, но вернулся только сегодня. В моем случае выход УНЧ реализован на транзисторе B596, а кадровая на микрухе U821B (без радиатора). И еще, сверху на проце приклеена платка, судя по пайке заводская. Еще не успел разобраться, к чему она. Сделал две фотки. Может кому-то понадобится.
| 0999.jpg |
| Описание: |
|
| Размер файла: |
425.76 КБ |
| Просмотрено: |
344 раз(а) |

|
| 1001.jpg |
| Описание: |
|
| Размер файла: |
414.54 КБ |
| Просмотрено: |
301 раз(а) |

|
|
|
|
Джагернаут
|
|
eduard2
Модератор
Сообщения: 4783
|
Джагернаут, | Цитата: | | Вот немного не разборчиво,кажется похоже | ты че здесь положил и забил схема такая же как в моём посту -очки тебе подарить ?
serg1972, | Цитата: | | В моем случае выход УНЧ реализован на транзисторе B596, а кадровая на микрухе U821B (без радиатора) | а что КА2201 с радиатором и кто писал в первом посту
| Цитата: | | Ищу схему на ROADSTAR TV-400n, один в один как по следующей ссылке: | вот я тебе и дал такую схему ( с такой начинкой как по ссылке ) а теперь ты пишешь звук не тот и КР тоже не та ( кстати в отношение КР
| Цитата: | | микрухе U821B (без радиатора) | - это TFK (Telefunken) -практически аналог КА2201 ,может стоять в качестве КР-и ТDA7231 ST- (SGS-Thomson) как по этой ссылке смотрел? http://remont-aud.net/forum/46-22581-1 там и фото есть твоего ящика http://i27.fastpic.ru/big/2012/0214/c5/ac217d94e6d9653c89114f428583dcc5.jpg и что это как то влияет на ремонт-этого приметивного ящика? - другая микруха КР и по звуку транзик стоит ( в место микрухи ),а ты внимательно смотрел ? мож этот транзик по УНЧ и не стоит? ( обычно их два ставят- как комплементарную пару ) вообще как тебя можно понять -в первом посту одно пишешь,сейчас другое ещё раз тебя спрашиваю -у тебя стоит там TDA1220B ? |
|
|
serg1972
|
По порядку и без нервов, с ссылкой в первом посту был не прав, прошу прощения. TDA1220B нет, звук точно на B596 в паре с транз. С945. Кадровая U821B. Фото по ссылке http://i27.fastpic.ru/big/2012/0214/c5/ac217d94e6d9653c89114f428583dcc5.jpg один в один, разве что тюнер вертикальный. По вашей ссылке схемку посмотреть не могу там не регился.
eduard2 если вас не затруднит, можете на этот форум залить. |
|
|
serg1972
|
|
eduard2
Модератор
Сообщения: 4783
|
serg1972, | Цитата: | | По порядку и без нервов | Вот именно давай по порядку разбираться ,и не кто тут не нервничает а что тогда стоит в место её ? | Цитата: | | звук точно на B596 в паре с транз. С945. | Это надо сразу писать в первом посту какой состав стоит в ящике ,Ну и что добавили ещё, два транзика для дополнительного усиления ,ещё КА2201 там стоит по звуку ? Это аналог КА2201/LM820M/TBA820M Так вот по этой фото ,именно стоит микруха по звуку ,а по КР-TDA7231 . | Цитата: | | По вашей ссылке схемку посмотреть не могу там не регился | .Так а в чём дело возьми и реганись там ,какие проблемы ? и всё посмотришь , если моя схема не подходит ищи её сам ,Жираф большой -ему видней © 

|
|
|
serg1972
|
| Спасибо всем за участие, "ящик" ожил. Все проблемы оказались с кольцевыми обрезами по пайке. Теперь осталось заставить заговорить его в 6,5, а сердечник в контуре залип по "старости". |
|