| Автор | Сообщение |
|
Sanj66
|
Версия телевизора V1k11, блок питания IPB747, шасси CV182H-B, панель LG CAS LC420WUE-SCV1. Проверка показала нет напряжения питания на микросхемах SG3532 и RF3843, не открывается транзистор Q702. Проверив цепь управления транзистором неисправностей не выявил. Грешу на небольшую платку установленную вертикально (красной стрелкой на фото отмечено куда приходит цепь от транзистора Q702, по ходу она управляет яркостью, так как с нее по ходу должен идти сигнал на открытие данного транзистора. Один раз при включении для замеров появилось изображение и подсветка, все работало пока не выключил. При следующем включении пропало изображение и подсветка. Куда смотреть дальше, как проверить эту платку? Фото блока питания и часть срисованной схемы прилагаю. Может кто поможет схемой, я не нашел. Шасси CV182H-B, теперь на него ищу схему.
Заранее всем благодарен.
| IMG_20210402_095017_resized_20210402_095039599.jpg |
| Описание: |
|
| Размер файла: |
346.72 КБ |
| Просмотрено: |
216 раз(а) |

|
| IMG_20210402_093933_resized_20210402_094054209.jpg |
| Описание: |
|
| Размер файла: |
242.58 КБ |
| Просмотрено: |
202 раз(а) |

|
| IMG_20210402_100529_resized_20210402_100607402.jpg |
| Описание: |
|
| Размер файла: |
220.97 КБ |
| Просмотрено: |
215 раз(а) |

|
1.png 69.95 КБ Скачано: 200 раз(а)
2.png 53.18 КБ Скачано: 206 раз(а)
|
|
iv-9
Фанат форума
Сообщения: 6355
|
| Что-то такое нарисовал. Какие режимы на выводах транзистора до и при попытке включения? |
|
|
B.B.
|
| Sanj66, допиши в тему состав тв. |
|
Primary
Техноманьяк
Сообщения: 814
|
| На сибирском форуме на 732 есть схема и она очень похожа. |
|
|
Sanj66
|
[quote="Primary"]На сибирском форуме на 732 есть схема и она очень похожа.[/quot
Спасибо, там и нашел. При беглом изучении вроде бы подходит буду изучать. |
|
|
Sanj66
|
| iv-9 писал: | | Что-то такое нарисовал. Какие режимы на выводах транзистора до и при попытке включения? |
До включения все по нулям после включения на базе и эмиттере Q702- 12.8V на коллекторе 0V |
|
foxter-x
Передовик
Сообщения: 1503
|
|
|
Sanj66
|
| foxter-x писал: | | Что на Q701? Light_On? |
На Light_on- 0V, на транзисторе Q701 пока не скажу плата с собой на работе а телевизор дома, ток вечером .
И вот что еще удалось выяснить:
- на ногах конектора
OVP- 5.2V
ADJ- 5.2V
CPU_VCC- 5.2 V
BK_ON- 0V
- при снятии напряжений нечаянно перемкнул контакты BK_ON и NC на 3 ноге хотя на схеме она в воздухе а у меня на плате от неё идет дорожка к транзистору (знаю что не хорошо) но при этом включилась подсветка. По ходу это плата регулировки яркости и на нее не идет сигнал с проца, если не прав то поправьте. Выше выложил схемы которые нашел.
На пине BK_ ON шасси нет напряжения, вызвонить откуда оно должно приходить не удается. Фото прилагается красным отмечена часть цепочки от пина BK_ ON, вывод конденсатора С114 и и вывод эмиттера Q11 висят на земле. Ведь должна же быть еще цепочка? Куда смотреть? откуда должен прийти сигнал на включение. Шасси CV182H-B, теперь на него ищу схему.
3.jpg 196.14 КБ Скачано: 191 раз(а)
|
|
|
Sanj66
|
| B.B. писал: | | Sanj66, допиши в тему состав тв. |
Дописал |
|
Primary
Техноманьяк
Сообщения: 814
|
| Код: | SUPRA STV-LC3217W V1K12
Main Board-CV182H-B
Spi Flash - EN25Q32A
Tuner - F03WT-3DDR-E
Panel - HV320WX2-101
T-Con - HV320WXC-100
Audio amp - TPA3110LD2
Hdmi - IT6633E
Power - MIP320M-HK1 |
Пример состава.
Так и непонятно из темы.
Работают ли микры pcb нормально или нет.
Запускается пфц. Запускается ли подсветка.
Это вроде несложно сделать. На плате сигналы подписаны все.
откинуть майн и подать нужные. Попутно нагрузить линии, что бы оставить блок в покое и перейти к майну.
Схемы на эту шасси не встречал. Но если проц под радиатором
http://archive.espec.ws/section547/file27802.html
То можно отследить путь сигналов от проца к клемме и от клеммы к процу.
Заодно проверить соответствие питаний на майне.
Кстати тк это китаец я бы прошивку перезалил. Просто так, потому что гладиолус |
|
|
Sanj66
|
[quote="Primary"]| Код: | SUPRA STV-LC3217W V1K12
Main Board-CV182H-B
Spi Flash - EN25Q32A
Tuner - F03WT-3DDR-E
Panel - HV320WX2-101
T-Con - HV320WXC-100
Audio amp - TPA3110LD2
Hdmi - IT6633E
Power - MIP320M-HK1 |
Пример состава.
Так и непонятно из темы.
Работают ли микры pcb нормально или нет.
Запускается пфц. Запускается ли подсветка.
Это вроде несложно сделать. На плате сигналы подписаны все.
Спасибо за ответ, проц под радиатором, все напряжения на матере есть, пфц запускается и подсветка тоже запускается если подать напряжение на контакт "BK ON".
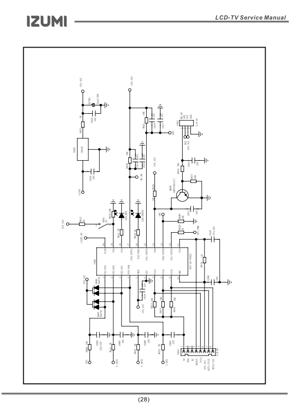
Вот срисовал часть матери, как я понимаю на коллекторе Q12 должно присутствовать какое то напряжение, а его нет (отмечено красным). Пробовал вызвонить цепь дальше коллектора ничего не вызвонил. Попробовал через резистор 2k подавать напряжение на коллектор Q12 подсветка включалась но не было изображения. |
|