| Автор | Сообщение |
|
Messer34
|
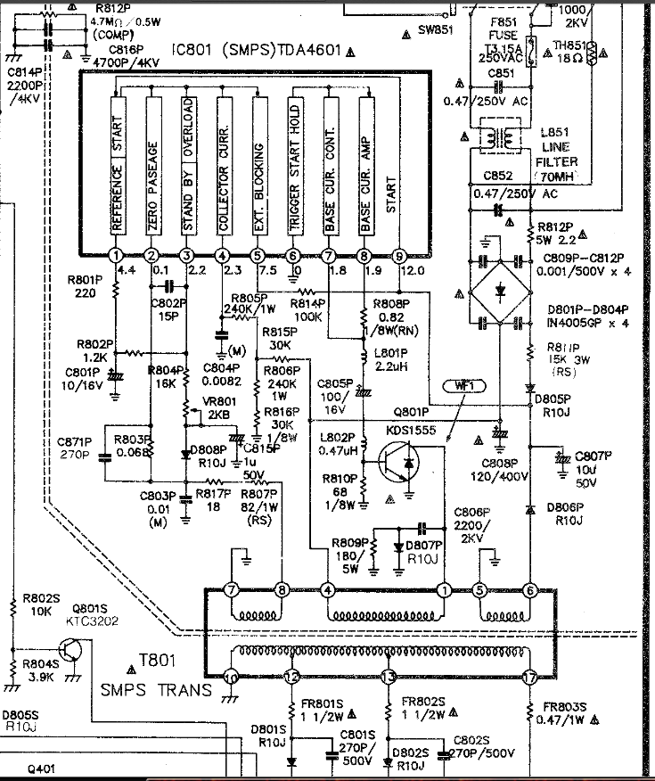
Доброго времени суток господа! Проблема вот в чем: импульсный БП телевизора HANSEATIC 9825 на шасси Р-04А просто не запускается .Его полный клон SHIVAKI model: STV-142M4 и ему подобные. Микросхема ТДА4601( сименс) и транзистор Д1555. Пару раз менял микруху - РАБОТАЕТ!. Проходит неделя, две и после выключения просто вообще не входит в дежурку. При включении в сеть ток потребляет (идет искрение). Думал тянет петля размагничивания, откинул ее, ток потребляет все равно. Предохранитель цел. После долгих мучений решил заменить ВООБЩЕ все в БП, нашел все, кроме катушки L801P на 2,2 mH. Сам я в ремонте телевизоров еще "чайниковатый". Объясните 3 момента: 1) на что вообще влияет данная катушка? 2) что будет (или не будет), если я заменю ее на более больший номинал? 3)кто вообще чинил что-либо подобное и сталкивался ли с таким дефектом и как его решал? Прошу - ПОМОГИТЕ! Фото схемы с этим участком прилагаю. Заранее спасибо.
ДОБАВЛЕНО 30/09/2017 21:50
Вот помогите с ремонтом БП 

3.png 163.98 КБ Скачано: 325 раз(а)
.png 161.61 КБ Скачано: 289 раз(а)
|
|
serega-64
Старший модератор
Сообщения: 10180
|
| У тя на ТDА4601 усе напруги подписаны, ищи чё не хватает, литы поменять не глядя, R8, D805 проверить, есть ли "пинок" для питалова микры. Нуно хоть как то представлять как это все должно запустится, а так типа "поменяю всё" ни чё не даст. |
|
киев
Прислонившийся
Сообщения: 6953
|
| Цитата: | | кто вообще чинил что-либо подобное и сталкивался ли с таким дефектом и как его решал | Да собственно все.
| Цитата: | | Микросхема ТДА4601( сименс) и транзистор Д1555 | Не бывает ни таких микроб ни транзисторов, а TDA4601очень надежная микросхема и редко выходит из строя.
| Цитата: | | При включении в сеть ток потребляет (идет искрение). Думал тянет петля размагничивания | А то, что сетевому трансформатору нужно зарядиться - не думал?
| Цитата: | | После долгих мучений решил заменить ВООБЩЕ все в БП | Та меняй уже до кучи и корпус с динамиком. В первую очередь в таком теле непропаи и электролиты. ЭПС-метра я так понимаю нет? Тогда тупо менять все, во всяком случае в БП. |
|
iv-9
Фанат форума
Сообщения: 6356
|
В этом БП кроме литов и не летело практически ничего.  |
|
SASHATOD
Фанат форума
Сообщения: 9885
|
Пипец
Messer34, тпи тдкс и кин в придачу замени.
Замени одну запчасть и будет тебе счастье можно и две но это так для подстраховки  |
|
igorasrex
Завсегдатай
Сообщения: 635
|
| киев писал: | | сетевому трансформатору нужно зарядиться |
-конденсатору.  |
|
serega-64
Старший модератор
Сообщения: 10180
|
| igorasrex, Да какая разница, по уровню ТС это одно и то же. |
|
|
Messer34
|
польза от Вашего ответа равна тупизне моего предложения заменить все) так же дословно придератся не нужно Я имел в виду: диоды, литы, резисторы с подозрительным шевелением лапок)))))).
ДОБАВЛЕНО 01/10/2017 04:04
Я мож и чайник в ремонте телевизоров, но не на столько же!!! Вопрос стоял предельно просто: угробилась ( по каким причинам - тайна ) катушка L801P. Вот я и интересуюсь, не критично ли поставить бОльшую ( по номиналу) катушку, нежели 2,2мГн и что с этого роя получится? Ну НЕТ у нас в городе именно такой катушки с ТАКИМ номиналом, на платах с радиохлама тоже нет! |
|
REKKA
Фанат форума
Сообщения: 3722
|
-Я имел в виду: диоды, литы, резисторы с подозрительным шевелением лапок)))))). - никогда не видел что-бы, детали на этом шасси ЛАПКАМИ шевелили
К ремонту надо подходить ТРЕЗВО
ДОБАВЛЕНО 01/10/2017 07:34
-Вопрос стоял предельно просто: угробилась ( по каким причинам - тайна ) катушка L801P. Вот я и интересуюсь, не критично ли поставить бОльшую ( по номиналу) катушку, нежели 2,2мГн и что с этого роя получится?- а причем тут дросель если, ты БП не отремонтировал ?!!!! Ставь туда хоть провод эффект будит один и тот же ШИМка сгорит опять Надо искать дефект и причину , а не тупо все менять
ДОБАВЛЕНО 01/10/2017 07:36
У Яши аффффффффтора видно один ПАЯЛЬНИК даже тестера нет( не одного замера в его теме нет) Грустный ремонт наверное будит |
|
киев
Прислонившийся
Сообщения: 6953
|
| Цитата: | киев писал:
сетевому трансформатору нужно зарядиться
-конденсатору. подмигивание |
| Цитата: | | Да, pardon, оговорочка, спасибо, что поправил. |
|
|
виктор-теледоктор
Фанат форума
Сообщения: 13900
|
Вот так всегда,залезет ламер в аппарат,мало того что не починит,так еще что нить сломает.
А шасси то для ремонта легкое(кроме замены кадровой с раскоряченными ногами-та еще канитель) |
|
|
Messer34
|
Искал помощи, нашел осуждение! Как обычно. Блок - РАБОЧИЙ, ШИМ - заменен на новый, транзистор - НОВЫЙ. Сказал же: Сломалась катушка!! ФИЗИЧЕСКИ, а не электрически. Просто отпала лапа! Нет точно такой же! Повторяю еще раз и закрываю тему: можно ли поставить катушку с бОльшим номиналом, чем 2,2!?!?!?!?!??!?!? И если ДА, то на сколько можно отклонение от указанного в схеме номинала?
ДОБАВЛЕНО 01/10/2017 15:43
Такое ощущение, что все советчики РОДИЛИСЬ с паяльником и осцилографом в руке???? Вы когда сами у учителя вопрос задавали, он вас осуждал или помогал????? Я учусь! И у меня есть отлично исправленные мной аппараты, которые служат уже не один год! Просто завис с этим телеком
ДОБАВЛЕНО 01/10/2017 15:50
Из за чего он не запускался я уже понял, исправил. Причина, как и писали выше банальна до нельзя - непропай и сдыхание проходного лита. Но при сборке всего назад и впаивании ЗАВЕДОМО ИСПРАВНЫХ элементов, произошел облом (случайный повторяю) одного из выводов катушки. Такой самой в продаже НЕТ! Есть на старой плате на 8,2мГн. Вот и интересует меня: что будет если я поставлюL801P вместо 2,2; 8,2???  |
|
виктор-теледоктор
Фанат форума
Сообщения: 13900
|
| Messer34, величина этой индуктивности в аналогичных БП варьируется от 1,0 до 4,7. Поставить 8,2? Х.з,может привести к перегреву и пробою ключа D1555. Cильно баловаться с номиналами в цепи базы я бы не советовал. |
|
валентин-сибиряк
Фанат форума
Сообщения: 9040
|
|
igorasrex
Завсегдатай
Сообщения: 635
|
| Messer34, отмотай с этой на 8,2 и оставь в 2 раза меньше витков и индуктивность уменьшится в 4 раза. |
|
REKKA
Фанат форума
Сообщения: 3722
|
| igorasrex писал: | | Messer34, отмотай с этой на 8,2 и оставь в 2 раза меньше витков и индуктивность уменьшится в 4 раза. | перестань матюкатся и не прилично выражаться Ты что, не знаешь что, для ТС(ЯШИ) это высшая математика |
|
YRI,LV
Завсегдатай
Сообщения: 369
|
| Messer34 элементарно попробуй перемотать дроссель индуктивность останется та-же |
|
непоседа
Передовик
Сообщения: 1939
|
| Не попробовав чай не узнаешь сладкий он или нет,здесь наверно я напомню слова А.С.Пушкина" Что нам готовит просвещения дух и опыт сын ошибок трудных и гений парадоксов друг" мы приобретали опыт как то так но и ты тряхни мозгами. |
|