| Автор | Сообщение |
|
НІК- Саша
|
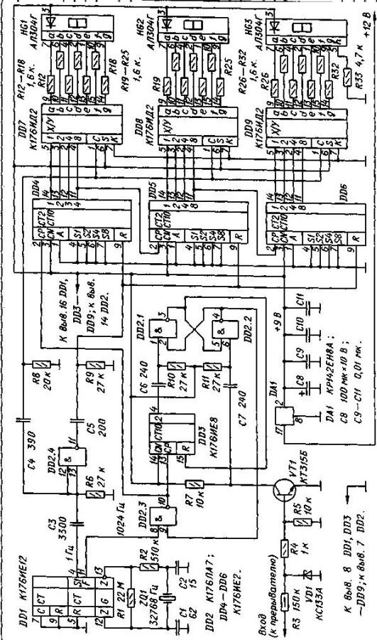
| Собрал по схеме тахометр он был расчитан для счета оборотов авт. двигателя (счет в тысячах об/мин) а нужно мне переделать схему тахометра но счет чтобы отображался до сотых. От 1-до 999 оборотов в минуту это для токарного станка, разряд индикаторов-3 |
|
serega-64
Старший модератор
Сообщения: 10180
|
| НІК- Саша, Ну и че дальше,думаешь,мы тут все ясновидящие,че за схема,че собрал?Одному аллаху известно! |
|
rematik
Флудоголик
Сообщения: 35541
|
| делитель на 10 поставить. |
|
RomanRB
Модератор
Сообщения: 31879
|
| НІК- Саша, Если тема не будет дополнена схемой твоего тахометра-через сутки попадет в мусор. |
|
serega-64
Старший модератор
Сообщения: 10180
|
| RomanRB, Вот это правильно! |
|
|
НІК- Саша
|
Сейчас сброшу а делитель на 10 не получается
ДОБАВЛЕНО 27/02/2011 21:04
Не могу сбросить схему почему не знаю я новичок
ДОБАВЛЕНО 27/02/2011 21:06
|
|
serega-64
Старший модератор
Сообщения: 10180
|
| НІК- Саша, набираешь текст,жмешь пред. просмотр,выбираешь на своем компе нужный зипованный файл,потом жмешь отправить,вот как то так. |
|
|
НІК- Саша
|
|
|
Jon Braun
|
Тебе 1000 оборотов хватит, токарный и 3 000 выдаст.
Подай на него 50 гц и посмотри что покажет.
Возможно придётся мимо делителя на 176ие8 сигнал пустить.
Но проще всего другой кварц поставить. |
|
serega-64
Старший модератор
Сообщения: 10180
|
НІК- Саша, попробуй делитель на 10 поставить меж вых. F и 8 лапой D2,хотя косяки не исключены по канлу сброса рев. счетчиков,а по временным интервалам вроде должно работать.Пробуй.
ДОБАВЛЕНО 27/02/2011 23:46
| Jon Braun писал: | | Но проще всего другой кварц поставить. |
Ну и как его (3276.8) найти?
ДОБАВЛЕНО 27/02/2011 23:50
НІК- Саша, Пропустил,С6,С7 придется увеличить скорей всего в 10 раз. |
|
|
Jon Braun
|
| serega-64 писал: |
| Jon Braun писал: | | Но проще всего другой кварц поставить. |
Ну и как его (3276.8) найти? |
Прерыватель разве один оборот делает за оборот двигателя  |
|
serega-64
Старший модератор
Сообщения: 10180
|
Jon Braun, Дело в том,что не в обороте прерывателя дело,а в размыкании контактов,за один оборот коленвала прерыватель разомкнется один раз на 4 горшковом двигле,поэтому на всех стендах диагностики стоит переключатель количества горшков,если прерыватель используется как датчик - это на старых советских и стран СЭС,я пользовал болгарский и венгерский - культурный такой в дипломате.Лучше и внимательней изучайте матчасть.
ДОБАВЛЕНО 28/02/2011 20:51
Проанализировал я схему,делитель не пойдет,здесь принцип за изменяющейся период подсчет количества имп. стандартной частоты,так вот этот период надо укоротить в 10 раз,ИМХО.Укоротить невозможно,т.к. период изменяется,наверно | serega-64 писал: | | делитель на 10 поставить меж вых. F и 8 лапой D2, | зто надо опробовать. |
|
|
Jon Braun
|
В лом мне свой моск напрягать, вспоминая сколько там тактов у двигателя. Это когда на десятке ездил помнил. А сейчас даже отвёртки в машине нет.
Счетчик сразу с отклонением в 2.4 % спроектирован, так что кварц подобрать не проблема. На этой микросхеме хорошо работает LC контур, в 2% уложится баз проблем.
В любом случае чего спорить, автор тему забросил. Сейчас мегомметр делаю это интереснее. |
|
serega-64
Старший модератор
Сообщения: 10180
|
| Jon Braun писал: | | автор тему забросил |
На этом и подитожим,похоже еще тот любитель! |
|
m.ix
Master Mixa
Сообщения: 1972+
|
|
|
Jon Braun
|
|
m.ix
Master Mixa
Сообщения: 1972+
|
|
|
Jon Braun
|
Тоже не понял чего автор со схемой намудрил, наверно подарил кто то. Надо было на МК собирать.
Рад за тебя у меня то же есть самодельный частотомер до 200мгц но не покажу а то заставят схему рисовать. А там динамическая индикация уже сам не помню, как делал.
| m.ix писал: | Есть в продаже и стрелочные для изоляции.
| ну не хочу покупать, некоторые воздушные фены делают, хотя проще купить и лучше в 10 раз будет.
А мне вот мегамметр охота собрать и самое главное придумать, а не содрать с даташита. Ничего там сложного нет будет типа такого.

|
|
RomanRB
Модератор
Сообщения: 31879
|
| Jon Braun писал: |
Рад за тебя у меня то же есть самодельный частотомер до 200мгц но не покажу а то заставят схему рисовать. А там динамическая индикация уже сам не помню, как делал.
|
А что там сложного? Делители, мультиплексоры, дешифраторы. Плюс схема управления разрядами индикатора. На дешифраторе. ИД1 К примеру.  |
|
Серж66
Фанат форума
Сообщения: 5771
|
блин сколько у людей свободного времени, тахометр цифровой стоит 7-8 баксов, а их собирают ещё.  |
|