| Автор | Сообщение |
Zyxel
Завсегдатай
Сообщения: 371
|
Samsung CK-5073ZR шасси SCT11B
Состав:
SZM-137M3
M52309SP
SMR40200C
LA8445K
TDA7056
телик включается строка запускается накал есть. заперты видеоусилители. напруги В+ 128в. 5в, 8в,12в. в норме.
светодиод на панели остается гореть красным как в дежурке. но стоит тыцнуть щуп тестера в точку В+ как светодиод дежурки тухнет и появляется изображение и телик работает сутками. если выключить его и через пол часика включить читайте с начала телик включается строка запускается и.т.д. |
|
Бакум
Рождённый в СССР
Сообщения: 12725
|
| Zyxel, ты сам понял что написал? |
|
киев
Прислонившийся
Сообщения: 6953
|
Припаиваем | Zyxel писал: | | щуп тестера в точку В+ | и закрываем тело.  |
|
eduard2
Модератор
Сообщения: 4783
|
киев, Женя вопрос только какой частью телом Zyxel  |
|
JYRIJJ
Спец-агент
Сообщения: 4741
|
Zyxel,| Цитата: | | стоит выключить его и через пол часика он опять с запертыми катодами. |
Ето как объяснить? |
|
eduard2
Модератор
Сообщения: 4783
|
JYRIJJ,| Цитата: | | через пол часика он опять с запертыми | как обяснить ? а так по моему  |
|
Zyxel
Завсегдатай
Сообщения: 371
|
если его выключил и он постоял пол часика, то опять включается но кинескоп заперт высокое появилось накал есть раста нет и светодиод дежурки так и светит красным не гаснет. к стати на пульт не реагирует. потом щупом в В+ появляется растр и изображение светодиод дежурки тухнет и (пульт переключает каналы). 5в на ду есть на памяти тож.
ДОБАВЛЕНО 23-09-2012 23:59
ура нашол причину. |
|
Бакум
Рождённый в СССР
Сообщения: 12725
|
|
KRAB
Распугиватель клиентов
Сообщения: 21704
|
| Zyxel писал: | | ура нашол причину | - "прокладку" сменил? |
|
Zyxel
Завсегдатай
Сообщения: 371
|
шо за народ я пришол за помощью а тут одна критика.
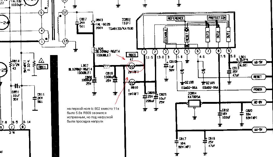
все решилось заменой резистора R809 (47R) через него на мс 802 подается напруга 13в.после него должно быть 11в на 1 ноге мс802 оказалось там всего 5,8в получалось, что при падении напруги на шине В+ (касание щупом)мс 802 была в неопределенном состоянии. после замены резистора телик стабильно включается.
Спасибо всем за приколы а толку никакого.
samsung.JPG 87.61 КБ Скачано: 373 раз(а)
|
|
viktor_ramb
Сам себе начальник
Сообщения: 23835
|
| Zyxel писал: | шо за народ я пришол за помощью а тут одна критика.
все решилось заменой резистора R809 (47R) через него на мс 802 подается напруга 13в.после него должно быть 11в на 1 ноге мс802 оказалось там всего 5,8в получалось, что при падении напруги на шине В+ (касание щупом)мс 802 была в неопределенном состоянии. после замены резистора телик стабильно включается.
Спасибо всем за приколы а толку никакого. |
Надо было сосредоточиться на измерении напруг в контрольных точках, а не на измерении диагонали кина рулеткой и напряжения сети на сетевом выключателе! И каким боком здесь +В ? |
|
Yuritsh
Фанат форума
Сообщения: 18498
|
| Zyxel писал: | | я пришол за помощью а тут одна критика | А что ты хотел, если ты даже питания не проверил?
| Zyxel писал: | | все решилось заменой резистора R809 (47R) через него на мс 802 подается напруга 13в. | То есть, не проверив ДАЖЕ питающие напряжения - уже создаём тему. Налицо попытка урвать халяву.
| Zyxel писал: | | Спасибо всем за приколы а толку никакого. | Ты настолько далёк от ремонта, что это твоё высказывание даже нет смысла обсуждать. |
|