| Автор | Сообщение |
|
Randall
|
Доброго времени суток всем!
Попал в руки сабж. Похоже, залег в выключенном состоянии, т.е. скачки напруги в состоянии стендбая, как я понимаю. Ну или без скачков - история умалчивает...
Меряю +5 дежурки - тишина... Разбираю, проверяю дежурку. Картина маслом! 02N60 имеет лишь 3-ю ногу в наличии, остальные сплавились начисто - одни пеньки оплавленные.
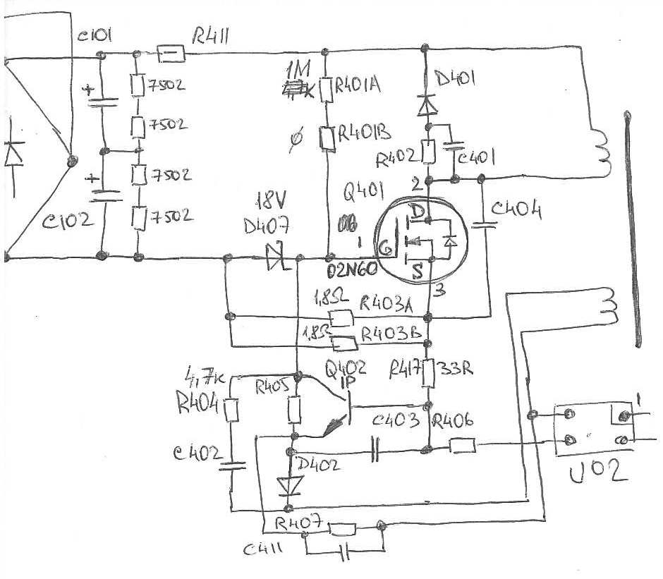
Пытался найти схему - что-то не очень... Плюнул, схватил карандаш. Имеем вот такое. (хз, мож где и ошибся, не проходил еще раз все моменты после срисовки). холодную часть схемы рисовать пока не рискнул - с виду там повреждений нет, проблемы, похоже, в горячей части.
Вскрытие показало следующее:
1. Q401 - 02N60 - готов
2. Q402 - маркировка K1P (на похожем БП стоит что-то типа I1P) - судя по всему, это 1P (KST2222A или что-то подобное) - обрыв
3. R417 - 33Ом - обрыв
4. Стабик D407 - 1N4746A - 18В - пробой (короткое)
5. пара резюков R403A, R403B по 1.8Ома - в обрыве.
Пытаюсь починить...
1. Заменен на другой 02N60
2. Заменен на выпаянный с материнки "1Р"
3,4. заменены на "родные"
5 - заменены на 2* 2.2Ом
Первое же включение в сеть радости не прибавило:
1. пробой
2. пробой (на этот раз не обрыв)
4. пробой
3,5 - живые.
Вопрос... Что я не учел? Что еще нужно было проверить/заменить?
З.Ы. плата^
2007/05/25
NO-611-1
REV.A2
CHIEFTEC CFT-430-P12S_standby_1.jpg 60.76 КБ Скачано: 1143 раз(а)
|
|
павлик 22
Сам себе на уме
Сообщения: 1137
|
| Randall писал: |
Первое же включение в сеть радости не прибавило:
1. пробой
2. пробой (на этот раз не обрыв)
4. пробой
3,5 - живые.
Вопрос... Что я не учел? |
Лампу вместо предохранителя, КЗ на выходе дежурки и транс.
Оптопару меняю всегда в таких случаях на новую. |
|
Joiner
Фанат форума
Сообщения: 3612
|
| Randall писал: | | ...Вопрос... Что я не учел?.. |
Ну может не учел, что дежурка ушла вразнос и материнка уже нерабочая. И какой тогда смысл начинать восстановление с БП? |
|
|
softm
|
Трансф не забыть померять в конце всего.
Все полупроводниковое на проверку, оптопару тоже.
Все в цепи обмотки на проверку.
Лампочку на вход.
И только потом включать. |
|
|
Randall
|
Хотелось отскочить "малой кровью". Понадеялся на гарь "горячей части" дежурки. Не вышло ))))
Оптопару я звонил - обрыва нет, короткого тоже. В динамике, правда, не проверял.
Лампу не вешал, ибо включил на предмет проверки дежурки - не собирался стартовать сам блок. В результате "хлоп" и прострел, предохранитель, как обычно, живой.
| Joiner писал: | | Randall писал: | | ...Вопрос... Что я не учел?.. |
Ну может не учел, что дежурка ушла вразнос и материнка уже нерабочая. |
Исключено. Этот блок издох на моей рабочей машине. Тупо утром не включилась. Насчет скачка напруги эт я неподумавши ляпнул, да... Машина на упсе стоит АРС-шном, врядли там перепады такие пройдут. Мать жива-здорова, замена БП и погнали дальше.
 |
|
|
Randall
|
| павлик 22 писал: | КЗ на выходе дежурки и транс.
Оптопару меняю всегда в таких случаях на новую. |
на +5VSB короткого нет. Порядка 40 Ом. Сверил с почти таким же живым БП - то же самое.
На трансе что проверять? Обмотки звонятся, короткого нет, обрыва тоже. Межвитковые бывают на дежурке? |
|
|
valeriy.yarmola1
|
В этом блоке питания(CHIEFTEC CFT-430-P12S) параллельно +5VSB(фиолетовый провод) стоит стабилитрон 6,2 В. в роли супрессора .Возможен тепловой пробой ,тогда фиолетовый провод звонится на черный. А возможен просто электрический пробой.У меня был случай один в один как у Randall.Тот же блок те же транзисторы.Я палил 06N60 и 1Р до тех пор пока электрический пробой не перешел в тепловой.
ДОБАВЛЕНО 29/03/2017 19:28
Поменяйте стабилитрон или временно включите без него. |
|
Witewut
Завсегдатай
Сообщения: 310
|
Межвитковые бывают на дежурке?
____________________________________
говорят там это их любимое занятие... |
|
|
digger2013
|
| R417 замени на 47-51ом и оптопару проверь. |
|
|
Reverss
|
такая же проблема, только транзистор 1р в обрыве, полевик взорвался, рез. 0,5 вт (32 ом) сгорели и 0,125 тоже (1,8 ом)Вам удалось запустить блок питания? Вопрос к Randall
ДОБАВЛЕНО 07/17/2018 13:43
Может и схемка есть БП?
ДОБАВЛЕНО 07/17/2018 13:45
Почему горит дежурка? Признаки сдыхания - не запускался с кнопки вкл пит, нужно было подождать, а потом нажал и запустился
| Сообщение Администрации : | Читаем, выполняем, радуемся дальнейшему общению. |
|
|
anatoliy_61
Завсегдатай
Сообщения: 475
|
Если дежурка сгорела, то транс дежурки менять обязательно - межвитковое 100%. И лампочку вместо предохранителя обязательно....
ДОБАВЛЕНО 19/07/2018 18:59
Проверь низковольтную часть БП, может и нет смысла его восстанавливать??? |
|
|
Reverss
|
| Спасибо за ответ, смысла в ремонте нет, купил новый. А сгорела дежурка из-за закороченного шнурка на юсб разьеме, сразу не заметил, а когда новый бп подключил, шнур разогрелся и вовремя это заметил, шнурок закорочен был под изоляцией возле разьема. |
|