| Автор | Сообщение |
|
mk011
|
Делюсь небольшим опытом ремонта микроволновки NN-SD366M. Литература:
1. Инструкция по ремонту (service manual);
2. "Все о микроволновке для ламповика. Часть 1"
Алгоритм запуска инвертора такой:
1. Блок управления (БУ) выдаёт управляющий сигнал ("меандр", скважность определяется выбранным значение мощности) через оптрон IC701 на драйвер инвертора;
2. Драйвер включает инвертор в работу - формируются напряжения: накала и анодное. Если попыток запуска нет (нет напряжения на инверторе или он существенно повреждён) - через 3 сек БУ выключает печь;
3. Если ток накала длительно больше, чем в два раза номинального в 10А - драйвер выключает инвертор. Делается четыре попытки такого запуска, это занимает примерно 10 секунд. Если отключить анодное напряжение от магнетрона, то ток потребления печи по 220В составляет около 1А (т.е. только при работающем накале);
4. Как только драйвер считает, что инвертор работает нормально - выдаётся через второй оптрон IC702 сигнал обратной связи. Если сигнала нет - блок управления прекращает работу через 23 секунды.
5. При нормальной работе ток потребления по сети 220В составляет около 5А.
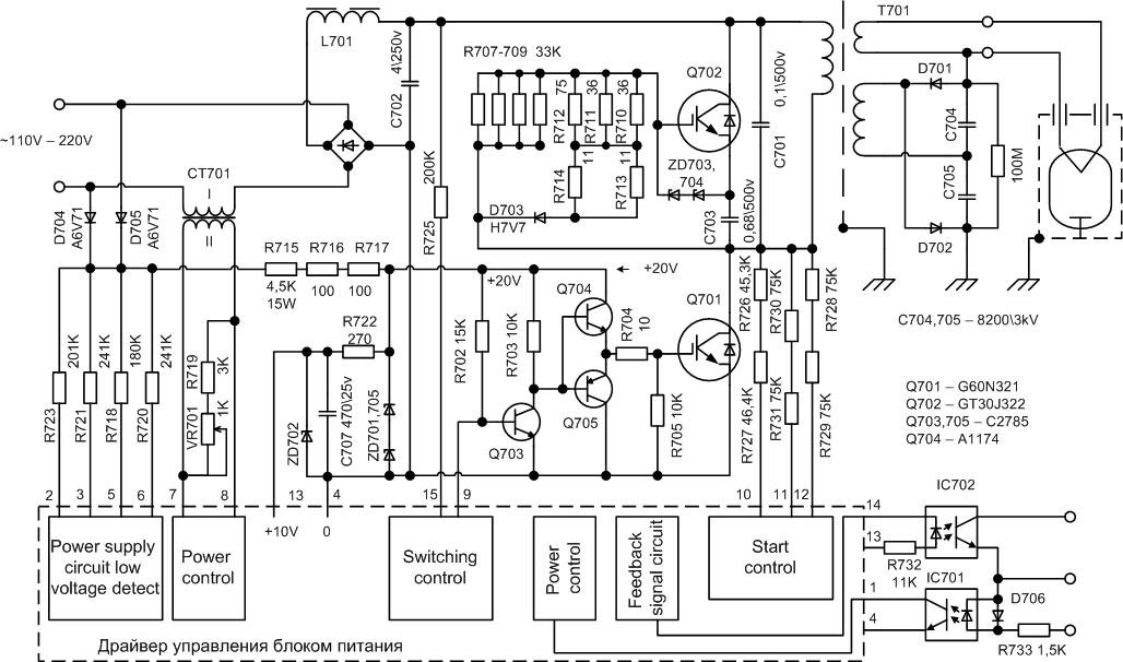
Для желающих - схема инвертора:

1236083609_image007.jpg 131.45 КБ Скачано: 12735 раз(а)
|
|
Мелиор
Старший модератор
Сообщения: 35418
|
| Поскольку последнее время все чаще стали подниматься темы по ремонту инверторных печей, тему считаю весьма полезной и выделяю как "важная". Пока будет так, а там посмотрим |
|
|
mk011
|
Замечу, что
1. Номиналы некоторых деталей (например, R704) и позиционные обозначения в моём экземпляре отличались от приведённой схемы;
2. При монтаже китайские товарищи затягивали пластиковые стяжки от души. Один из проводов был готов обломаться;
3. Новый магнетрон в холодном (работы менее 1 мин) состоянии потреблял по цепи накала 20А при напряжении 1.6В, что существенно отличается от "обычного" магнетрона. Видимо, с этим связаны некоторые неудачи заставить работать в инверторной печи "обычный" магнетрон - драйвер отключает схему как при превышении потребляемого тока, так и при недостатке его;
4. На моей печи были перепутаны местами провода от инвертора к накалу магнетрона;
5. При ремонте проработавшего более года инвертора я бы обратил в первую очередь внимание на цепь питания драйвера: стабилитроны и конденсатор C707.
Ещё для полной ясности - схема электрических соединений из service manual'а:
 |
|
Мелиор
Старший модератор
Сообщения: 35418
|
|
|
этоясергей
|
| народ, есть проблема , только не нужно советовать сервисные центры )), у нас в РБ я обращался меняют все только блоками, а они стоят космос. Знаю у вас на форуме обсуждались темы , касаемые микроволновой печи панасоник nn c2003s, 2006 года выпуска. При включении после 23 секунд работы отключается заданный режим, при этом сама печь не отключается , а предохранители не горят. Поскажите в чем причина. Хочу перепаять высоковольтные диоды, но не уверен что дело в них. Если есть возможность сбросте схему. |
|
Сергей
Передовик
Сообщения: 1919
|
этоясергей, обращайся, починю твой инвертор на компонентном уровне...
P.S. Диоды не причем, схема вверху... |
|
Сергей
Передовик
Сообщения: 1919
|
| этоясергей, печь готова. Был сгоревшей ВВ транс (межвитковое). Телефон недоступен. |
|
|
этоясергей
|
| Всем спасибо, особенно Сергею, в СВЧ разбирается толково |
|
|
Kinonik
|
Доброго дня, народ помоги если не трудно, нужна схема на инвертор F606YM300BP (На последних печках Панасоник) и еще 2-а вопроса:
1. Инвертор отключается через 6 сек, где искать надо?
2. Ивертор отключается через 23сек, где неисправность?
Просто очень много инверторов набралось с такими неисправностями, хотелось бы их починить.
P.S. Если можно напишите в личку, заранее спасибо. |
|
|
Kinonik
|
| Люди добрые дайте пожалуйста схему на инвертор F606YM300BP. |
|
Сергей
Передовик
Сообщения: 1919
|
Kinonik, для кого все выше написанное? И схема и ответы на твои вопросы  |
|
|
Kinonik
|
| Сергей писал: | Kinonik, для кого все выше написанное? И схема и ответы на твои вопросы  |
Все что вышенаписанно я прочитал, но схема на F606YM400BP,
а мне надо на F606YM300BP. |
|
Сергей
Передовик
Сообщения: 1919
|
Kinonik, схемы идентичные, если все вверху прочитал и ничего не понял, извини . Мы тут пальчиком не показываем, какой элемент на плате поменять... |
|
|
Kinonik
|
| Сергей писал: | Kinonik, схемы идентичные, если все вверху прочитал и ничего не понял, извини . Мы тут пальчиком не показываем, какой элемент на плате поменять... |
Я и не прошу что бы мне пальчиком показали, а всего лишь схему, а если для вас это 2-а одинаковых инвертора у которых схемы "идентичны" , то это вы меня извините... |
|
Сергей
Передовик
Сообщения: 1919
|
Kinonik, не надо умничать, есть только одна схема инвертора, второй нету. Схемы действительно похожие.
И имея только схему в верху и в голове НЕ ОПИЛКИ, можно легко чинить твои инвертора.
Тем более, что 80 процентов ремонтов заключается в замене пары IGBT - транзисторов (+ иногда диодного моста)
и (или) резистора R4 (R704) на 20 Ом. |
|
|
Sветик
|
| Сергей! Обращаюсь к Вам как к профи! Подскажите пожалуйста по ремонту СВЧ Панасоник NN-GS595A. Если есть запчасти магнетрон и инвертор насколько реально их самим поставить или обязательно мастера вызывать? |
|
intact
Передовик
Сообщения: 1154
|
Зачем их менять?
| Sветик писал: | | Если есть запчасти магнетрон и инвертор насколько реально их самим поставить |
Реально если есть руки и отвертка. Но, нереально предсказать как после этого поведет себя печь, заработает или нет. |
|
|
as-us
|
| Хочу добавить - наткнулся недавно на следующее: все на низкой стороне исправно, магнетрон новый, инвертор делает три попытки запуска (цыкает, характерный сухой щелчок магнитопровода высоковольтного транса), потом откл. Это те самые 3 сек. На высокой стороне оказались неисправны диоды D701 и D702, которые UX-C2B. Когда они были отпаяны, инвертор запускается, но выключается через 23 сек. - понятно, нет высокого, нет работы магнетрона. При этом, когда цепь умножения разорвана (диоды отпаяны), инвертор из строя не выходит, так как нагружен на накал магнетрона. Прозвонка диодов напряжением 220 вольт показывает, что они якобы исправны, тут нужен высоковольтный мегаомметр, редкий зверь ныне. Наличие высокого напряжения можно определить с помощью бытовой люминисцентной (энергосберегающей) лампы. Проверяем, чтобы ее колба была сухая и чистая (ВНИМАТЕЛЬНО!), берем колбу за конец и касаемся цоколем места спайки диодов во время работы инвертора (ОСТОРОЖНО!). Лампа светится - радуемся, инвертор исправен и работает. Меняем диоды (только на именно такие, аналога так и не подобрал) - все ок. |
|
|
Vladimir_NVK
|
| а мультиметром можно проверить диоды UX-C2B? |
|
|
Lusina
|
| СЕРГЕЙ, может поможете? Моей СВЧ Панасоник NN-3D366M поставили диагноз - нужна замена платы инвертора.Ценник натолкнул на мысль о покупке новой печки.Здесь о вас положительные отзывы.Надеюсь на вас!!! |
|