| Автор | Сообщение |
goga_tv
Фанат форума
Сообщения: 4857
|
|
|
ДИМЫЧЬ
|
У меня в ремонте SAMSUNG CK-29D4VR (шасси - S51A)
Пришел в негодность ТДКС FUH29A001 что то не могу аналога подобрать,может кто знает на что поменять без переделок?
FUH29A001.rar 55.42 КБ Скачано: 1362 раз(а)
|
|
|
victor-suhum2010
|
Добрый день.Пытаюсь подобрать замену BSC25-n0329(LG 21FS7RG SLIM). Просьба подсказать ориентировочное соответствие напряжению ноги INNER и подойдёт ли под эту трубу транс 154-177B?
Распиновка BSC25-N0329
1.-COL
2.-Video (180V)
3.-B+ (115V)
4.-INNER
5.-GND
6.-26V
7.-n.c.
8.-ABL
9.-Heater
10.-AFC |
|
makeym
Фанат форума
Сообщения: 9737
|
victor-suhum2010, у тебя шась какая - MC-059C???? или ???
Выложи кусок с трансом - потом возбухать будешь!
Я вижу вот это!
ДОБАВЛЕНО 09/10/2012 20:12
victor-suhum2010, Сравнивай и делай выводы - ставить или не ставить!




|
|
|
спайк69
|
| Здравствуйте!Помогите, нужно на несколько вольт увеличить питание кадровой,но как правильно все сделать не знаю.Нашел в гугле : "Намотав для пробы три - пять витков на керн ТДКС и подключаем их к диоду и конденсатору.При правильной фазировке напряжение составляет 2,5 – 4 Вольта, в противном случае порядка 15-25v."-это правильно? какой провод лучше использовать ? |
|
iyzef
Хитрый лис
Сообщения: 7860
|
Поможите кто может даташитом на QQH0134-001, стоял в JVS (CG) втнул его в JAT (PAEXO036G) .Непонятки с накалом.Нужна его схема обмоток, в схеме на ТВ 7н. хз из откуда идет. В край отдельно намотаю. Эти FBT особо никуда не пристроишь, нашел хоть ему применение вроде а тут  |
|
JYRIJJ
Спец-агент
Сообщения: 4741
|
iyzef, А што здесь штото не понятно?

|
|
goga_tv
Фанат форума
Сообщения: 4857
|
iyzef, ты думаешь накальная обмотка с +В запитана???  |
|
iyzef
Хитрый лис
Сообщения: 7860
|
JYRIJJ, goga_tv, Дык надож было хотяб "цэшку" в руки взять .Короче -посадил 7н на землю накал взял с 4н и AFC c 9н - все работает, правда шоб було как надо , виточек накинул на накал - на трубе 22-как часы....А в бурятском телике (JAT делают в Улан-Удэ) ТДКС "стрелок" был. Вот как его "лечили", там слой хз чего , герметика чтоли, сверху похоже клей момент  |
|
|
bdp11
|
| Может кто подскажет, могу предоставить только следующую информацию : ищу аналог строчного трансформатора ZTFN 35009A к телевизору Panasonic TX-29F250T. 2005, т.к. не профи в этом деле, то согласно шапке темы не могу дать полную информацию. |
|
Бакум
Рождённый в СССР
Сообщения: 12732
|
|
|
radiomoshennik
|
Телевизор IMPERIAL 25DX89 chassis 960
поступил без тдкс
подскажите какой там тдкс или аналог
chassis 960.GIF 96.27 КБ Скачано: 921 раз(а)
|
|
JYRIJJ
Спец-агент
Сообщения: 4741
|
radiomoshennik, CHASIS 960 По всем данным это HR6120
| Цитата: | ТДКС - строчный трансформатор ELDOR,CGE 1132.0037
HR6120 является аналогом: F30026, 003040104, 003370104, 11320037, 11320047, 11320137, 11320167, 11820107, 11826018, 11826039, 11920307, 11920417, 2100041932, 2100042059, 2100420590, 21BF88, 21DX88, 21DX89, 21FX92, 22D88, 22DX88, 2508, 25BF88, 25D90, 25DX88, 25DX89, 25FX92, 2700, 27D88, 27DX88, 2886, 28BF88, 28DX88, 28DX89,28FX92, 33, 330264, 330272, 330906, 34000887, 401548, 40154800C, 45360084, 472623, 472741, 47274900, 472949, 47294900, 47317553, 47317556C, 55DX92, 5812105, 5813276, 632047000, 63DX92, 6700, 6707PS, 700402060, 700402073, 700402086, 7009, 70AX28, 70DX92, 70FX28, 727539, 727547, BF2188BIFONICO, BF2588BIFONICO, BF2808, BF2888BIFONICO, BF88, BV4260, C2188SXSTEREO, C2288MONO, C2588SXSTEREO, C2788MONO, C2888SXSTEREO, C8860AXFLATSTE, CHASIS960, CHASIS990, CHASISF701, CHASISF960, CHASISF990, CTC2707D, CTC2708VT, D33137, DALLAS, DELTA, | Сравнивай со схемой |
|
|
Kozhevnikov_ya
|
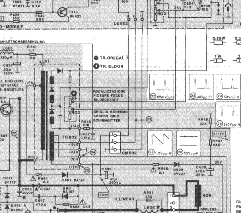
Телевизор Thomson 37MH44E, шасси ICC19. ТДКС OREGA 40325-39NC неисправен. Есть в наличии аналог - FBT-40739.
Смущает то, что у первого 7-8 вывод показывает R=50 ом (по приложенной схеме внутри ТДКС стоит терморезистор), а у FBT-40739 - не показывает вообще никакого сопротивления.
Валяется ещё подобный неисправный OREGA 40325-33NC, там 7-8 вывод тоже показывает R=50 ом
Что это - признак неисправности ТДКС OREGA или надо навешивать на 7-8 выводы FBT-40739 резистор?
OREGA 40325-39NC zoom.rar 35.15 КБ Скачано: 759 раз(а)
|
|
|
radiomoshennik
|
| JYRIJJ, HR6120 не подходит. я прикрепил часть схемы. |
|
JYRIJJ
Спец-агент
Сообщения: 4741
|
|
жорж
Завсегдатай
Сообщения: 302
|
Возник вопрос по поводу ТДКС 8-598-858-00 NX-4751/M стоит в тв SONY KV-BT212V70 шасси BX-1X
поиском .гуглом нахожу информацию которая противоречит дург другу в одних местах пишут что это не аналоги в других аналоги . . А именно : нахожу аналог HR 80447. 8-598-858-30 .8-598-858-10 .HR7946 .Вопрос : может кто менял и реально знает какой все таки аналог выше написанному ТДКС ? |
|
ctibi
Передовик
Сообщения: 1593
|
|
|
BORYABUS
|
| Нужна распиновка или схема с тдкс BSC27-T1089N Может кто сталкивался? Хочу поставить его вместо bsc68I |
|
aze1959
Распугиватель "гениев"
Сообщения: 6574
|
|

|