| Автор | Сообщение |
|
S-Chub70
|
Прошу не пинать меня сразу и тему в мусорку не кидать,
понимаю,что тема 100 раз обсасывалась,
МП-3-3 или Акая 2107d у меня под рукой нет,есть вот такое шасси
от Sanyo SEM-2511VSU,
можно ли этот БП приспособить для Генератора?
как обмануть защиту? как повысить напряжение и сделать его регулировку ? ну не понимаю я так глубоко принцип работы ИИП.
Нужно проверить TDKS,на и вообще время от времени прибор мне нужен.
| Sanyo CEM2511 A2 БП.jpg |
| Описание: |
|
| Размер файла: |
302.02 КБ |
| Просмотрено: |
357 раз(а) |

|
|
|
STIPLER
Халтурщик
Сообщения: 5865
|
S-Chub70, То, что ты хочешь сделать, называется генероттор
С этим вопросом скорее всего сюда
И что, неужели так трудно МП-3 (МП-41лучше) найти? |
|
REKKA
Фанат форума
Сообщения: 3722
|
| это не в этой главе обсасывается. Есть , раздел электроника от а до я эта тема туда. Как по теме скажу что, приспособить то можно любой БП под генерротор Понятно что, доделать что-то ,надо будит переделать ,дополнить |
|
n max
Модератор
Сообщения: 17593
|
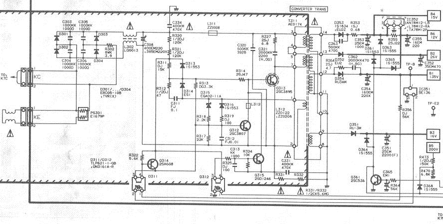
Регулируя ток через светодиод левого по рисунку оптрона можно управлять вых.напряжением блока.При уменьшении тока вых напряжение будет увеличиваться.
В этом питателе нет никаких защит посему придётся втулить лампочку ватт на 100-200 вместо предохранителя,иначе при коротыше на выходе сгорит мощный транзюк |
|
|
S-Chub70
|
| когда корочу +В на массу блок не запускается,КЗ убрал запустился,напряжение 135в.,значит защита есть. |
|
n max
Модератор
Сообщения: 17593
|
А если на ходу замкнуть +В  |
|
STIPLER
Халтурщик
Сообщения: 5865
|
| МП 3-3 при отсутствии нагрузки идёт вразнос. В МП-41 этого нет. |
|
|
S-Chub70
|
бахкает Аяяй,придется ехать на радиорынок за МП-3-3 или какой лучше брать? мнения разные,кто хвалит МП3-3,кто говорит,что не годится.
ДОБАВЛЕНО 11/03/2017 22:26
выкопал шасси Фуная МК 10,может его лучше приспособить?
хочется сегодня ТДКС проверить. |
|
n max
Модератор
Сообщения: 17593
|
| S-Chub70 писал: | | бахкает Аяяй,придется ехать на радиорынок за МП-3-3 или какой лучше брать? мнения разные,кто хвалит МП3-3,кто говорит,что не годится. |
Все из-за отсутствия датчика тока транзистора и схемы экстренного закрытия транзюка.В мп3 это всё есть |
|
|
S-Chub70
|
не буду морочить вам и себе голову завтра поеду на базар.
Всех благодарю,тему можно сносить. |
|
iyzef
Хитрый лис
Сообщения: 7860
|
| STIPLER, В МП-3 кондерчик втуливаешь на 1000 пик между базой и коллектором VT1 и всё! БП "ручной" становится.Вместо подстроичника -обычная крутилка...Давно уж сделано - не скажу сразу- кажись от 70 до 170 выдает.Пользовал для проверки ТДКС.Сейчас на полке пылится. |
|
Joiner
Фанат форума
Сообщения: 3612
|
| STIPLER писал: | | МП 3-3 при отсутствии нагрузки идёт вразнос. В МП-41 этого нет. | Кажется у Ельяшкевича было про это - какая-то хитрость с элементами, чтобы разноса не было. Типа срыва генерации и не больше 150в. Так что не разнос, а кое-какой потолок. Хотя 150в при визжании настроения не добавляет.
Там просто после диода питания стабилизации вместо неполярной емкости ~ 0,68мкФ поставить электролит 22-47мкФ, заменить тиристор на составной транзистор (у меня было КТ3102(металл) и КТ837), по В+ три резистора по 15кОм 2Вт балласта и вполне себе универсальный блочек получается. Чтобы загнать частоту БП под проверку ТДКС, лампу 100вт навешивал на В+.
МП-41 один раз не смог запустить какую-то шаську (наверное из-за большого стартового тока) и мне этого раза хватило, чтобы понять - МП-41 хорош там, где он хорош, а МП-3 тули, куда хочешь, только токоизмерительные резисторы добавляй и ключ помощнее лепи. Имхо. |
|