| Автор | Сообщение |
|
Cris2
|
Доброго всем здоровья!
Есть две стиральные машины Samsung, SWF P-8 и S 1005 J, каждая со своим небольшим набором болезней. Вот и возникла мысль перекинуть блок управления с передней панелью с одной стиралки S 1005 J на другую SWF P-8, ведь они в принципе однотипные должны быть. Кто нибудь такой конструктор уже делал? Какие будут прогнозы?
Буду благодарен за конструктивные ответы.




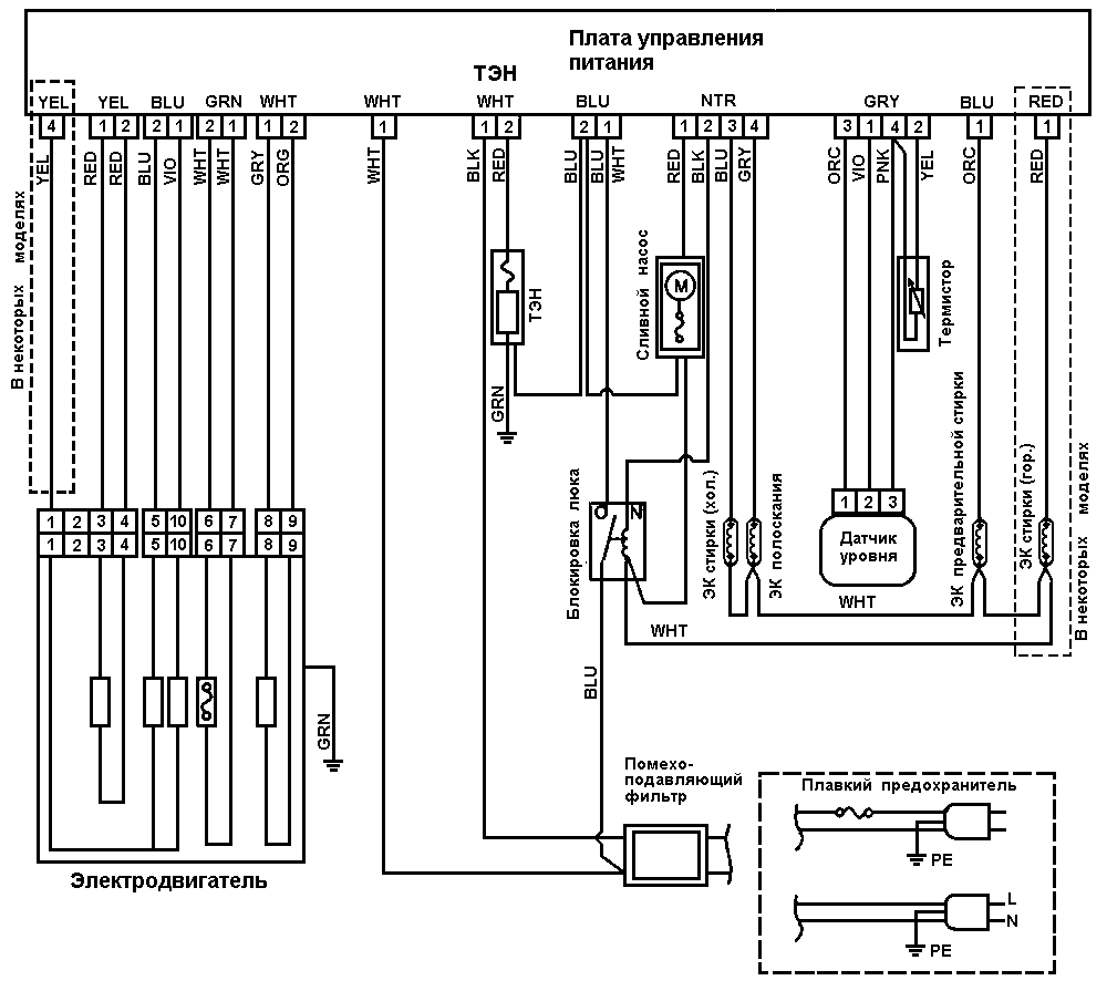
smsng_015 русский.gif 32.21 КБ Скачано: 358 раз(а)
|
|
Чайник25
Завсегдатай
Сообщения: 465
|
| А может лучьще болезни устранить? В обоих. |
|
|
Cris2
|
| Чайник25 писал: | | А может лучьще болезни устранить? В обоих. |
может и лучше, но больнее:
в S 1005 J надо менять подшипники, сальник и устранять какой пока неопознанный гул при сливе.
в SWF P-8 глючит плата управления, через раза два-три машинка выключается, пошлёпывание сверху приводит её в чувство и она продолжает работать с того же места где остановилась., плюс подтекает бункер дозатора моющего средства, временно промазан силиконом, на сколько хватит не известно, из-за этих подтёков пошла внизу коррозия передней крышки...
вот поэтому конструктор показался лучшим выходом...
ЗЫ
к тому же люк - один на двоих! ,) |
|
Чайник25
Завсегдатай
Сообщения: 465
|
Подшипники поменять + ...... поменять мне кажется намного проще чем городить огород. Про вторую тоже все решаемо, конечно мастер бы обе за ... часов сделал бы. Но конечно мастеру платить надо  |
|
Мастерюга
Передовик
Сообщения: 2031
|
Хромой лошади педали... не скачу, так еду
профиль принято заполнять здесь |
|
|
Cris2
|
| Чайник25 писал: | мастеру платить надо  |
гыгы, кто о чём, а некоторые опять за рыбу гроши! ,)))
здесь главное не меркантильная составляющая, а техническая, можно ли в принципе взяв за основу SWF P-8 вкинуть ей мозги от S 1005 J, получив при этом ещё и дополнительные функции!  |
|
Чайник25
Завсегдатай
Сообщения: 465
|
Да все можно было бы желание и понимание всего что делаешь, но какой смысл?  |
|
|
Cris2
|
| Чайник25 писал: | Да все можно было бы желание и понимание всего что делаешь, но какой смысл?  |
всё это риторика, а где конструктив и креатив?  |
|
Мелиор
Старший модератор
Сообщения: 35654
|
| Cris2, здесь мастера собрались, а не бездельники, которым от нечего делать хочется из двух почти рабочих машинок сделать одну мо-о-о-ожет быть кое-как рабочую. Тема для мастеров не представляет интереса, поэтому сношу в соответствующий раздел |
|
wolf50
Фанат форума
Сообщения: 3368
|
Cris2, вынимай всю проводку с подвесом и модулем с мордой с обеих машин и делаешь ,,ченж,,
Учись,дядя,конструктиву и креативу... |
|
|
Cris2
|
| wolf50 писал: | Cris2, вынимай всю проводку с подвесом и модулем с мордой с обеих машин и делаешь ,,ченж,,
Учись,дядя,конструктиву и креативу... |
племяшь, если бы ты знал матчасть и не был со школы двоечником, то не порол бы чепухи с "ченжем"! одна машинка узкая 60х37,5 на 3,5 кг, а другая 60х60 на 5 кг.
ДОБАВЛЕНО 03/09/2014 20:47
| Мелиор писал: | | Cris2 Тема для мастеров не представляет интереса |
ну, звЫняйте. чё то думалось, что тема как раз для креативных мастеров, а оно видать ошибся... пту...
ЗЫ
и двух в моём случае почти рабочих машин нет, так как забыл сказать - у них люк один на на двоих, который в сборе стоит у таких мастеров, как одна машинка!  |
|
Мелиор
Старший модератор
Сообщения: 35654
|
| Cris2 писал: | | wolf50 писал: | Cris2, вынимай всю проводку с подвесом и модулем с мордой с обеих машин и делаешь ,,ченж,,
Учись,дядя,конструктиву и креативу... |
племяшь, если бы ты знал матчасть и не был со школы двоечником, то не порол бы чепухи с "ченжем"! одна машинка узкая 60х37,5 на 3,5 кг, а другая 60х60 на 5 кг. | И что из этого?
Больше всего придется потрахаться с бачками и клапанами (если они разные). В остальном то, что wolf50 написал соответствует истине
| Cris2 писал: | и двух в моём случае почти рабочих машин нет, так как забыл сказать - у них люк один на на двоих, который в сборе стоит у таких мастеров, как одна машинка!  |
Cris2, с этого и надо было начинать, что машинки разукомплектованы, на фото у тебя они обе с люками. |
|
Yuritsh
Фанат форума
Сообщения: 18498
|
| Cris2 писал: | | каждая со своим небольшим набором болезней. Вот и возникла мысль перекинуть блок управления с передней панелью с одной стиралки S 1005 J на другую SWF P-8 | Дурацкая мысль. Гораздо разумней отремонтировать их обе.
ДОБАВЛЕНО Ср 03 Сен, 2014 23:14
| Cris2 писал: | | ведь они в принципе однотипные должны быть | Ага помечтай. Это тебе не советский автопром. |
|
|
Cris2
|
| Yuritsh писал: | | Cris2 писал: | | каждая со своим небольшим набором болезней. Вот и возникла мысль перекинуть блок управления с передней панелью с одной стиралки S 1005 J на другую SWF P-8 | Дурацкая мысль. Гораздо разумней отремонтировать их обе.
ДОБАВЛЕНО Ср 03 Сен, 2014 23:14
| Cris2 писал: | | ведь они в принципе однотипные должны быть | Ага помечтай. Это тебе не советский автопром. |
тю, а кто против? перекинуть блоки управления с одной на другую и тогда получается SWF P-8 полностью рабочая, а на S 1005 J поменять подшипники с сальником и тоже рабочая, что не уже ли это так трудно?
а насчёт "советского автопрома" это вы загнули видимо с горяча! - схемы управления у них ОДИНАКОВЫЕ! |
|
мастер см
Завсегдатай
Сообщения: 510
|
| Да , жадность творит чудеса, их обе сделать 2 часа максимум, из двух одну времени уйдет больше. |
|