| Автор | Сообщение |
|
bestavto
|
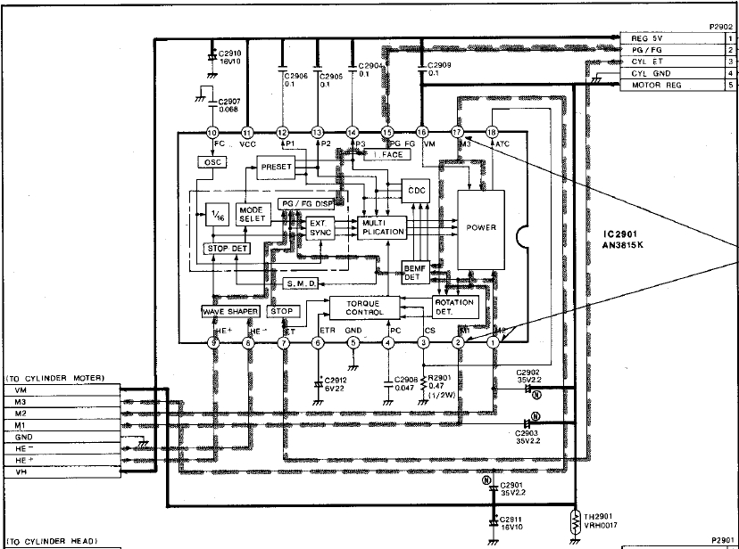
Здравствуйте. Помогите опознать, что за конденсатор изображен на схеме С2901? С2911 понятно, что электролит, а вот второй с какой-то не понятной маркировкой "N"? Из маркировки на корпусе где должна быть полоса означающая "минус" есть маркировка "R58X"? на другой стороне емкость и напряжение.

|
|
n max
Модератор
Сообщения: 17620
|
| Мож неполярный.Тут схему устройства целиком не помешало для анлиза |
|
|
bestavto
|
| n max писал: | | Мож неполярный.Тут схему устройства целиком не помешало для анлиза |
я тоже так подумал, но пока не знаю как они изображаются на схемах (еще не сталкивался с ними).
приложил схему, это схема от БВГ.
ДОБАВЛЕНО 09/02/2021 00:59
| n max писал: | | Мож неполярный. |
скорее всего Вы правы. Вот, что нашел по его маркировки, Screenshot_3.jpg.

| Screenshot_1.jpg |
| Описание: |
|
| Размер файла: |
250.53 КБ |
| Просмотрено: |
182 раз(а) |

|
| Screenshot_3.jpg |
| Описание: |
|
| Размер файла: |
294.48 КБ |
| Просмотрено: |
168 раз(а) |

|
|
|
Valeriynew
Передовик
Сообщения: 1792
|
| Так на схеме все обозначено. Все полярные электролиты имеют "+" возле графического обозначения, неполярные электролиты (их там несколько) имеют обозначение "N" и графически одинаково обозначены с полярными электролитами, а обычные конденсаторы обозначены просто двумя рисками. |
|
|
bestavto
|
| Спасибо, всем неравнодушным! |
|
|
bestavto
|
| И вытекающий из всего этого вопрос. В схеме на фото "Screenshot_1.jpg" (управление оборотами двигателя) на сколько важен параметр ESR в конденсаторах С2001-С2903? На "приборе" GM328A, я прекрасно понимаю, что показаниям доверять не стоит, но все же ESR=17 Om. Вот, что интересно, данное сопротивление на всех трех конденсаторах одинаковое, как на подбор. Разве может повышаться ESR одинаково на трех конденсаторах? Купил в чип&дипе 50v2.2, так у них ESR все на том же "GM328A" составляет 1.50 Ом, но 2ю0 Ом максимум. Но правда и напряжение на которое они рассчитаны 50в вместо 35в как на установленных. |
|
n max
Модератор
Сообщения: 17620
|
| Заменить на чип и диповкие хуже не будет.ESR от вольтажа не зависит |
|
|
bestavto
|
| n max писал: | | ESR от вольтажа не зависит |
На многих интернет таблицах видна зависимость ESR от напряжения и емкости, но ввиду своей неграмотности спорить не буду с Вами.
На вложенной фотографии я отметил tgδ из даташита на эти конденсаторы (tgδ = 0,20). В описании к прибору написано, что параметр tgδ равен показанию D (фактор потерь) на приборе, а этот параметр показывает 0,145 на частоте 100 Гц. Выходит они в допуске еще?

|
|
n max
Модератор
Сообщения: 17620
|
Зачем спорить возьмите кандёры с одинаковой ёмкостью и разным напряжением и сами померьте.От 4 до100 мкф китайский измеритель должен давать вменяемые показания.
Кандёры желательно брать новые для чистоты эксперимента. |
|
|
bestavto
|
| n max писал: | | Зачем спорить возьмите кандёры.... |
Да Бог с этим, вопрос то в другом. |
|
|
bestavto
|
| n max писал: | | ... хуже не будет... |
Исходя из сказанного, данные конденсаторы не влияют на частоту вращения БВГ, я правильно понял? |
|
БЕЗЫМЯННЫЙ
Бегущий по граблям
Сообщения: 7608
|
| bestavto, не ищите себе проблем там где их нет, даже если вы эти кондеры просто уберете ничего не изменится скорее всего. И полярные туда ставить уж точно не надо. |
|
|
bestavto
|
| БЕЗЫМЯННЫЙ писал: | | bestavto, ..И полярные туда ставить уж точно не надо. |
Это я конечно понимаю.)
ДОБАВЛЕНО 13/02/2021 15:56
| БЕЗЫМЯННЫЙ писал: | | bestavto, не ищите себе проблем там где их нет... |
и спасибо за рекомендацию. |
|