| Автор | Сообщение |
|
ruslsus
|
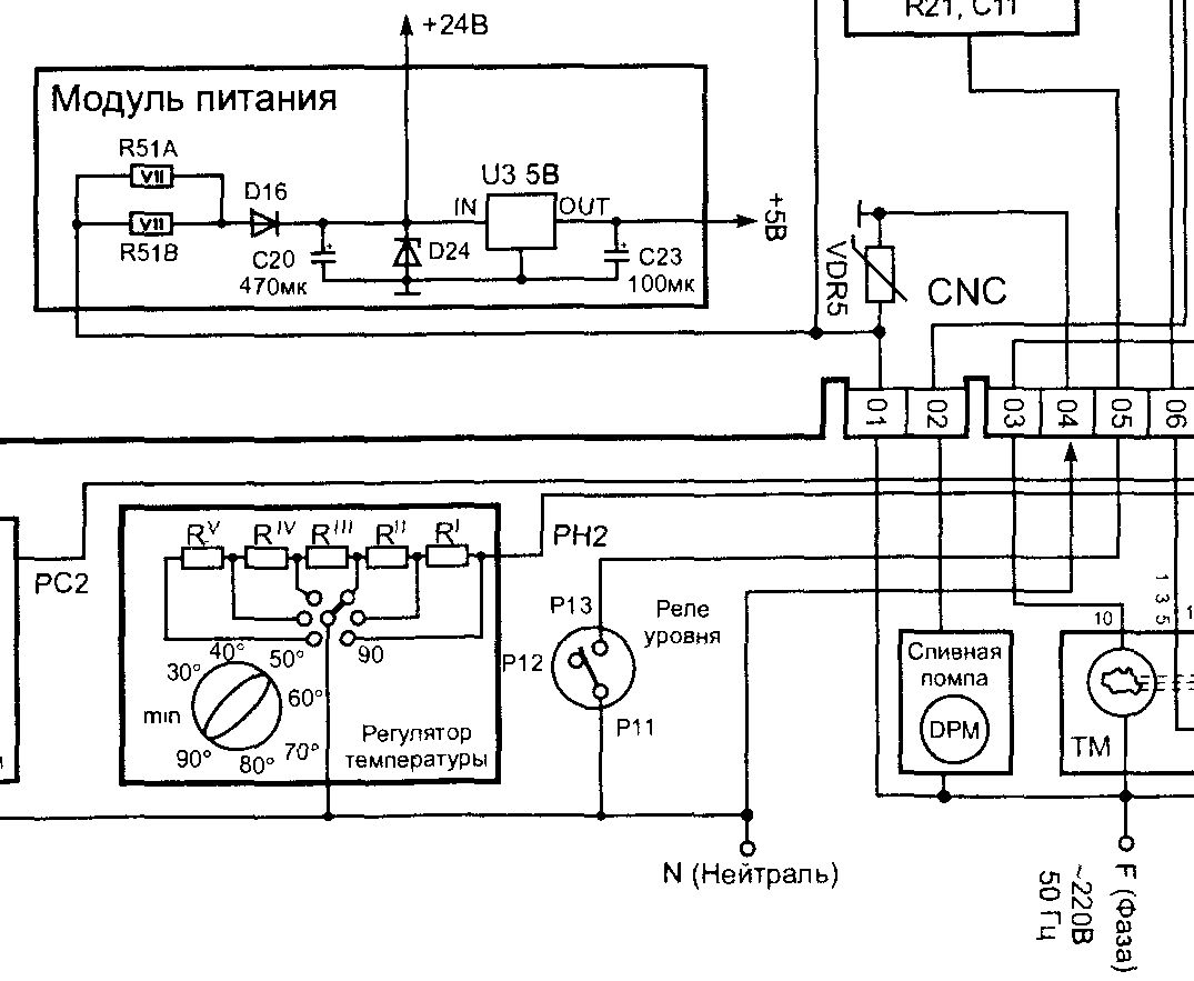
СМА Electrolux EWT 810 не крутит мотор, нет напряжения 24 вольт вместо есть 12 вольт. Подскажите как сдесь формируется напряжение 24 вольт, ка elbi 0740 15000300 rev. 03. Есть часть схемы от другой сма, вроде похоже, но разобратся в чем причина не могу.
| .jpg |
| Описание: |
|
| Размер файла: |
322.23 КБ |
| Просмотрено: |
504 раз(а) |

|
|
|
xarl
Модератор
Сообщения: 21873
|
ruslsus,  |
|
Kaskad11
Передовик
Сообщения: 2656
|
| ruslsus, если нет элементарных знаний - лучше в машинку не лезть. Почитай в интернете - такого типа блоки питания описаны очень подробно. Если ты реально электрик то должен знать, что напряжение на выходе БП зависит не только от состояния БП. |
|
|
ruslsus
|
| Цитата: | | если нет элементарных знаний - лучше в машинку не лезть. |
Уже залез.
| Цитата: | | Почитай в интернете - такого типа блоки питания описаны очень подробно. |
Не могу найти, подскажи где именно или ссылку дай.
| Цитата: | | Если ты реально электрик то должен знать, что напряжение на выходе БП зависит не только от состояния БП. |
Реально. Вот если б схема была, то разобрался бы уже. А так проверил что можно токоограничивающий резистор, стабилитрон, конденсатор, выпрямительный диод все целое. В схеме которая выше постом, там бп какой то по проще будет. |
|
Kaskad11
Передовик
Сообщения: 2656
|
|