ESpec - мир электроники для профессионалов


Panasonic TR-1030P Перестройка звукового тракта

  Список форумов » CRT-телевизоры

Следующая тема · Предыдущая тема
АвторСообщение
SL Project 
Новичок
Сообщения: 12
 
Сообщение #1 От 24/09/2015 18:05 цитата  

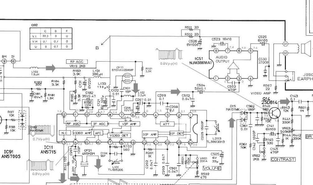
достался по случаю микро ТВ Panasonic TR-1030P карманного размера, шасси 1M10
Но так как он выпещен для рынка США то естественно нет звука в России,

Надо его перестроить,

ВОт что удалось узнать про него
ПЧ видео 45,75МГц
ПЧ звука 41,25 МГц

используемая микросхема ПЧ AN5715
в данный момент изображение на ТВ нормальное, но вот звук отсутствует

я так понял чтоб был звук надо поменять фильтр CF21 на частоту 6,5МГц
чтоб настроить контур L203-C205 подать на вход фильтра CF21 синал, 6,5МГц и крутить сердечник пока не появится звук в динамике (Ласпи ТТ-001 есть)

как быть с CF11? на какой его надо поменять? и может что то надо будет настроить?

Заранее спасибо за помощь.

  Panasonic_TR-1030P.jpg  119.57 КБ  Скачано: 347 раз(а)
alexander3311 
Участник
Сообщения: 282
 
Сообщение #2 От 24/09/2015 19:28 цитата  

Прикоснись отвёрткой минуса С504. должен появиться гул.
victorx 
Передовик
Сообщения: 2116
 
Сообщение #3 От 24/09/2015 21:12 цитата  

CF11 из другого тв аналогичный
Fanttom 
Передовик
Сообщения: 1441
Fanttom
 
Сообщение #4 От 25/09/2015 07:26 цитата  

alexander3311 писал:
Прикоснись отвёрткой минуса С504. должен появиться гул.
Точно.А если ударить молотком по корпусу -должно пропасть изображение.
eduard2 
Модератор
<B>Модератор</B>
Сообщения: 4783
eduard2
 
Сообщение #5 От 25/09/2015 07:44 цитата  

Цитата:
Прикоснись отвёрткой минуса С504. должен появиться гул
. Ты че советуешь бяка а если не туда всунет ,и не в то место куда не попадя - кто отвечать будет за последствие ? ( всовывать пятый конец будешь в одно место ,и то могут быть последствие,если предохранитель не вставишь подшучивать, дразнить )
shursh 
Завсегдатай
Сообщения: 522
shursh
 
Сообщение #6 От 25/09/2015 09:30 цитата  

Если аппарат для США и не мультисистемный,, то там не только со звуком проблемы будут.
Частота СР - 15525, у нас -15625 Гц, КР - 60 Гц, у нас - 50 Гц, поднесущая цвета - 3, 58 МГц, у нас - 4, 43 МГц, система цвета - NTSC, у нас PAL или SECAM, звук - 4,5 МГц, у нас - 6,5 МГц.
Проще уже купить приставку с выходом по НЧ системы NTSC 3,58 и смотреть цифровые пакеты без заморочек.
SL Project 
Новичок
Сообщения: 12
 
Сообщение #7 От 25/09/2015 14:04 цитата  

2 shursh,

проблем с цветом не будет, так как его нет, это ЧБ телевизор.

что касается изображения, то оно есть, не дрожит не дергается, На телескоп прекрасно ловит эфирные каналы, как МВ та и ДМВ. Телевизор 83 года рождения, и хочется его использовать по назначению, А так как никогда не сталкивался с переделкой вот и спросил, чтоб знать что делать,
сбила столку нестандартная ПЧ
shursh 
Завсегдатай
Сообщения: 522
shursh
 
Сообщение #8 От 25/09/2015 14:28 цитата  

Я описал различие стандартов. SL Project, в вашем случае два варианта 1 -перестроить контур звука или поставить конвертер.
alexander3311 
Участник
Сообщения: 282
 
Сообщение #9 От 25/09/2015 19:39 цитата  

eduard2 писал:
Цитата:
Прикоснись отвёрткой минуса С504. должен появиться гул
. Ты че советуешь бяка а если не туда всунет ,и не в то место куда не попадя
В ЗАГСЕ ни кто ни кому ни чего не советует!!!Я предложил проверить вых...каскад!!А если не туда всунет это его проблеммы!
SL Project 
Новичок
Сообщения: 12
 
Сообщение #10 От 25/09/2015 22:53 цитата  

выходной каскад проверен, работает отлично,

завтра попробую перенастроить ПЧ звука,
Yuritsh 
Фанат форума
Сообщения: 18498
Yuritsh
 
Сообщение #11 От 25/09/2015 23:12 цитата  

shursh писал:
Проще уже купить приставку с выходом по НЧ системы NTSC 3,58 и смотреть цифровые пакеты без заморочек.
Нетрудно было догадаться, что ТВ черно-белый.

alexander3311 писал:
Прикоснись отвёрткой минуса С504. должен появиться гул.
alexander3311, а тебе кто-то сообщал, что УНЧ не рабочий? Нахера тут эти ламерские советы?
виктор-теледоктор 
Фанат форума
Сообщения: 13900
виктор-теледоктор
 
Сообщение #12 От 26/09/2015 00:36 цитата  

SL Project, сходи к мусорному контейнеру .Там наверняка стоит что то типа Рекорда Ц275.Вынь оттуда СМРК, а оттуда сними УПЧЗ и фильтр ПАВ.
SL Project 
Новичок
Сообщения: 12
 
Сообщение #13 От 26/09/2015 19:31 цитата  

в общем так,

при подаче 6,5 МГц от ласпи на вход нового фильтра и подстройки контура звук появился, для этого пришлось поменять конденсатор С205

теперь осталось поределиться с фильтром CF11 Что попало туда не влезет, так как телевизор сверхминиатютный, сегодняшний рейд по мусоркам принес кучку разных фильтров, Обычные EPCOS не влезут по габаритам,
SL Project 
Новичок
Сообщения: 12
 
Сообщение #14 От 26/09/2015 20:39 цитата  

какие то непонятки, использовал фильтр на 38, и на 38,9 при подаче тестового сигнала на антенный вход звук в динамике есть, изображение на экране есть,
а вот с эфира ничего нет,
SL Project 
Новичок
Сообщения: 12
 
Сообщение #15 От 28/09/2015 16:06 цитата  

подавал сигнал с видика,
получается если есть изображение то звука нет, когда небольшая расстройка, получается вместо изображения полосы по диагонали, то звук появляется,

Подскажите кто знает что делать?
Yuritsh 
Фанат форума
Сообщения: 18498
Yuritsh
 
Сообщение #16 От 28/09/2015 16:49 цитата  

SL Project писал:
подавал сигнал с видика,
Почему-бы не подать реальный сигнал с антенны? В каком стандарте звука работает видик?
SL Project 
Новичок
Сообщения: 12
 
Сообщение #17 От 28/09/2015 18:05 цитата  

видик PAL

кабельного дома нет, есть только IPTV

со встроеной антены кое что ловит, Но опять же изображение есть, звука нет, звук есть, изображения нет, CF11 меня на все что у меня есть, везде эффект один и тот же,
расстойка звука от изображения где то больше где то меньше,

ДОБАВЛЕНО 28/09/2015 18:07

еще такой вопрос для чего нужен контур L101-C104 подключеный к ногам 17 и 18 микросхемы AN5715
виктор-теледоктор 
Фанат форума
Сообщения: 13900
виктор-теледоктор
 
Сообщение #18 От 28/09/2015 21:07 цитата  

SL Project писал:

еще такой вопрос для чего нужен контур L101-C104 подключеный к ногам 17 и 18 микросхемы AN5715

контур VCO

Перейти: 
Следующая тема · Предыдущая тема
Показать/скрыть Ваши права в разделе

Интересное от ESpec


Другие темы раздела CRT-телевизоры

V


Rambler's Top100 Рейтинг@Mail.ru liveinternet.ru