| Автор | Сообщение |
iv-9
Фанат форума
Сообщения: 6359
|
| zsotya писал: | | я занимался ремонтом, но в основном 3УСЦТ. |
Ну, скажем, там тоже коррекция EW, принцип тот же, только детали подубовей Никогда не перемыкал ДРТ?  |
|
iyzef
Хитрый лис
Сообщения: 7860
|
| Бери ведро литов если ESRомера нет. |
|
|
zsotya
|
Нет, не перемыкал, никогда не приходилось, вообще с геометрией не имел дело.
а если что-то вышло из строя в СКР, то тас только транзи. |
|
iv-9
Фанат форума
Сообщения: 6359
|
| Проверь лит и предохранитель после дросселя 5534 . Не поможет - перемкни дроссель и сообщи, что происходит с растром. |
|
|
zsotya
|
| лита в этой модели не предусмотрено, предохран живой, я замкнул дроссель, растр стал шире буквально на 1 см, но кривизна по строкам так и осталась. |
|
iv-9
Фанат форума
Сообщения: 6359
|
В смысле, С 2524 нету? После дросселя должен стоять конденсатор на корпус, обычно электролитический, либо обычный, где-то на 4,7 мкФ. Есть?
И, кстати, конденсатор в нижнем плече модулятора хорошо проверил? |
|
|
zsotya
|
да, по схеме есть, но на плате только место для него, там заводом не впаяно.
Безымянный31.jpg 204.47 КБ Скачано: 232 раз(а)
|
|
iv-9
Фанат форума
Сообщения: 6359
|
| На ПК С 2533 менял? R 3534 цел? Цепи, детали прозванивал? |
|
|
zsotya
|
| практически все детали прозвонил,С2533 менял раньше, R3534 тоже не установлено заводом, и С2547 диодного модулятора был заменен раньше. |
|
iv-9
Фанат форума
Сообщения: 6359
|
| Сколько на эмиттере 7533 (7534)? Есть какие-либо изменения на эмиттере при регулировке R 3525 ? |
|
|
zsotya
|
| На эмиттере 7533 нет напряжения, постоянки, на изменение сопротивления R 3525, не реагирует, на базе 7530 6 вольт, а на его емиттере, и коллекторе 0 вольт. |
|
iv-9
Фанат форума
Сообщения: 6359
|
| Уверен, что R 3525 исправный? На его среднем выводе напряжение должно меняться от 0 до -26. Или у тебя другой вариант схемы? |
|
|
zsotya
|
Напряжение на среднем выводе меняется, только после него стоит R 3524, R 3530 (1кОм) на них и напряжение падает с -22 до -6.В крайнем макс положении переменного резистора.
Безымянный5.jpg 190.37 КБ Скачано: 255 раз(а)
|
|
iv-9
Фанат форума
Сообщения: 6359
|
Так на базе 7530 6 или -6? Отпаяй базу 7530, сколько будет на выводах 7533?
Да, и звонится ли накоротко цепь эмиттер 7530 - дроссель 5534?  |
|
|
zsotya
|
| Извините за неточность.На базе7430 -6, остальное продолжим завтра, с Вашего позволения, я позволю себе немножко поспать,утром в 4:00 надо на работу вставать. |
|
iv-9
Фанат форума
Сообщения: 6359
|
Тоже пойду. Кстати, если разорвать цепь, как тебе советовали в самом начале, какое постоянное напряжение на концах дросселя 5534 ? (при целой цепи и разорванной)
Странно, если на эмиттере 7533 0, то либо нет цепи от эмиттера до дросселя 5534, либо разрыв цепи, как советовали в самом начале, должен влиять на размер (если цепь не сидит на корпусе до разрыва). Короче меряй И померяй, не сидит ли дроссель 5534 на корпусе. |
|
JYRIJJ
Спец-агент
Сообщения: 4741
|
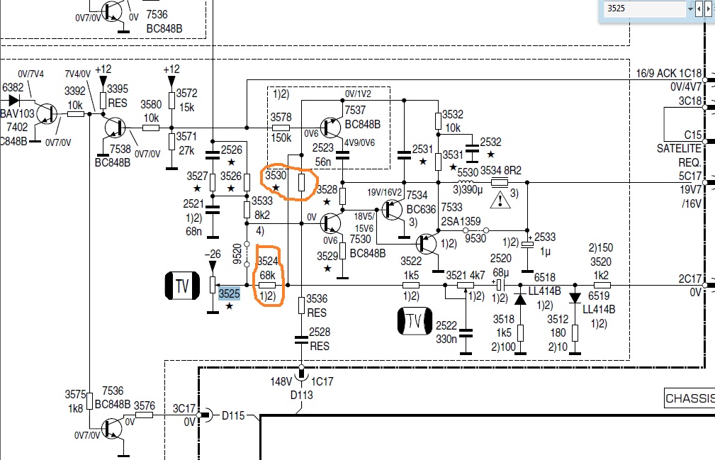
zsotya, Хорошенько проверь ети елементы

|
|
iv-9
Фанат форума
Сообщения: 6359
|
JYRIJJ, смущает полный ноль на эмиттере 7533, что-то тут странное Напрашивается либо пробой на корпус, либо обрыв по цепи, я ему вопросов подсыпал, жду Это у тебя логичный алгоритм при поиске неисправности, а ТС, видимо, далековат от этого  |
|
eduard2
Модератор
Сообщения: 4783
|
zsotya, закорати нижнее плечё диодного молятора (6647) и посмотри ,что с растром JYRIJJ, ты намекаешь ,что у ТС -СОК холодный конец не сидит на корпусе  |
|
|
zsotya
|
| Приду домой, займусь проверкой высшесказанного, но пока что сижу на работе.Не имею доступа к ТВ. |
|