| Автор | Сообщение |
РобертНСК
Завсегдатай
Сообщения: 990
|
| Замена С6 результатов не дала. Прибором показывал 2,2 мкФ. С4 показал 37n, заменил на 47n. Напряжение на электролитах С5 - 5В, С2 - 7,8В, С7 - 8,4В. Как правильно мерить (относительно чего) напряжение на С2 и С7 не знаю, включены последовательно. Трубочка с прессостата снята, замыкает и размыкает контакты нормально. Полез в дебри, проследил дорожку с 12 контакта прессостата на 19 ногу процессора, контрольная точка TP75. На ней висит постоянно 2,3 В. Когда контакт прессостата замыкается, появляется 3. Отжим иногда включается. Мыслей больше нет. Соответствуют ли напряжения на электролитах норме? |
|
Dima700926
Модератор
Сообщения: 5121
|
| РобертНСК, а че толку дорожку "следить"? Проверить, да еще с осциллом в руках, - это да. Наверняка то, что на мультике выглядит как 2,3В на осцилле будет выглядеть иначе. |
|
РобертНСК
Завсегдатай
Сообщения: 990
|
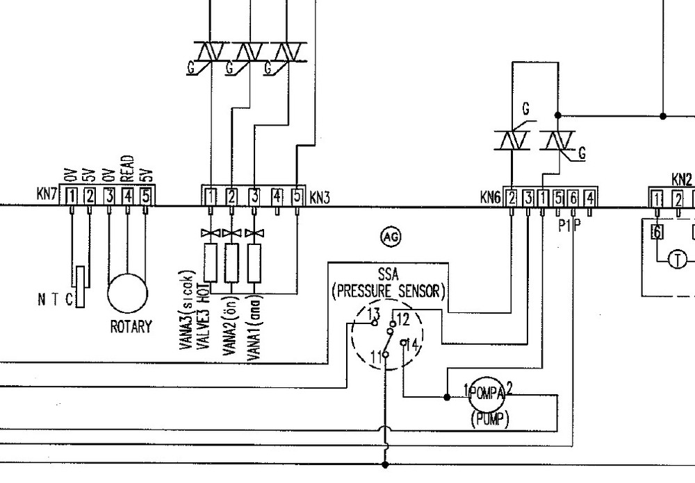
не вижу я ни каких импульсов с изменяющейся частотой на пресостате (мерил относительно -5В). есть импульсы какие то кривые с частотой сети и амплитудой 2 вольта на контакте с двумя розовыми проводами (на фото это нижний контакт). в мануале написано, что датчик частотный, а на куске схемы в том же мануале нарисованы контакты внутри кружка. на каком контакте должны быть импульсы и с какой частотой?
DSC00753 (Копировать).JPG 175.35 КБ Скачано: 497 раз(а)
Кусок схемы (Копировать).jpg 106.31 КБ Скачано: 496 раз(а)
|
|
cybe
Фанат форума
Сообщения: 12800
|
| РобертНСК, если прессы не различаешь, то куда дальше-то??? |
|
Dima700926
Модератор
Сообщения: 5121
|
| РобертНСК, либо отдай тому, кто знает, либо пресс разбери, чтобы вопросов не было лишних. |
|
РобертНСК
Завсегдатай
Сообщения: 990
|
| mas-ter писал: |
РобертНСК, Вот когда попробуете замерить вход/выход напряжений, и будет смысл о чём либо дальше советовать.
Лишний трёп, он не к лицу. |
замеры сделал. не там и не те?
дальше будут советы в направление поиска? |
|
РобертНСК
Завсегдатай
Сообщения: 990
|
по "весу" пресостат вроде контактный, но смущает запись в мануале:

|
|
cybe
Фанат форума
Сообщения: 12800
|
РобертНСК, в мануале на русском конкретно описано про твою проблему, читай внимательно  |
|
РобертНСК
Завсегдатай
Сообщения: 990
|
| cybe, нет у меня на русском ничего про прессостат. есть коды ошибок, "инструкция" по ремонту. просвяти меня про пресостат. если не должно быть на выходе импульсов и мануал я не правильно читаю, я буду в другом направлении двигаться. |
|
Александр Михалыч
Фанат форума
Сообщения: 4759
|
РобертНСК, Раз есть коды ошибок, какая последняя сохраненная ошибка была ???  |
|
cybe
Фанат форума
Сообщения: 12800
|
| РобертНСК, Fora Failure Finding Flowcharts - есть такое? |
|
РобертНСК
Завсегдатай
Сообщения: 990
|
Александр Михалыч, сначала сделал так
ДОБАВЛЕНО 07/03/2013 14:49
загорелась правая "лампочка"
ДОБАВЛЕНО 07/03/2013 14:51
вычислил такую ошибку. как сбросить не нашел и пошел дальше плату ковырять.

ошибка.jpg 20 КБ Скачано: 493 раз(а)
|
|
cybe
Фанат форума
Сообщения: 12800
|
| РобертНСК, а теперь внимательно прочитай стр.12 откуда скрин (особено Прим.) |
|
РобертНСК
Завсегдатай
Сообщения: 990
|
| cybe, такого найти не могу, не там шарюсь? есть fora servise manual. fora produkt cpecificatoinc. fora failure algorithm. далее парт номера,бюллютени, а такого не нашел. |
|
cybe
Фанат форума
Сообщения: 12800
|
РобертНСК, скрин ведь сделал со стр.1 ? Смотри стр.12  |
|
РобертНСК
Завсегдатай
Сообщения: 990
|
| cybe, пипец. есть в этой умной книге, его номинал при комнатной температуре. |
|
cybe
Фанат форума
Сообщения: 12800
|
наконец-то ..... 4.7к, но может подглючивает... |
|
РобертНСК
Завсегдатай
Сообщения: 990
|
| сопротивление ТЭНа - 40 ом (по мануалу 25) (на землю не пробит) и напруга на него не приходит в режиме стирки. проверяет ли проц такое отклонение от нормы, чтоб не запустить отжим? |
|
Yo_Yo
Передовик
Сообщения: 1449
|
РобертНСК, тебе до сих пор не ясно что не по силам тебе побороть beko.
все намного проще, просто для начала надо описать весь процесс отжима от начала до конца, а так со словами "не отжимает" сходи на тНт " Битва экстрасенсов" |
|
РобертНСК
Завсегдатай
Сообщения: 990
|
происходит бесконечная раскладка белья.
тут не опечатка, во второй строчке? KN 1.7 не заменить на KN 1.9?


|
|