| Автор | Сообщение |
eduard2
Модератор
Сообщения: 4783
|
| Цитата: | | Осцилограму на коллекторе HOTa пока нет возможности измерить.. | да хрен с ним с этим (Кол) НОТ- у тебя ослик есть ? СИ от 60 ноги проца до базы НОТ- ты проверить сможешь ? или тебя дедовским образом тут учить как это надо делать бля тема чую тянет на | Цитата: | печалька | так жмотится на халяву тут нас хочет раскрутить  |
|
валентин-сибиряк
Фанат форума
Сообщения: 9039
|
Борисss, всё тебе рассказали,разжевали, даже и добавить нечего  |
|
KRAB
Распугиватель клиентов
Сообщения: 21704
|
| eduard2 писал: | | тема чую тянет | - а я - УВЕРЕН ! Идеальный образец для Корзины !  |
|
RV6FT
радиолюбитель
Сообщения: 804
|
| Ящик сломался,Борисss, почитав форумы решил что тдкс отработал своё,заменил ,а он то и не при делах,теперь воз и ныне там. |
|
vadim3008
Мастер Добрых Дел
Сообщения: 5819
|
Ребята, да он ждет что бы его носом всунули в згоревшую детальку,и сделать телик на халяву!Ламеры начинают РЕМОНТ с ТДКСа!
ДОБАВЛЕНО 31/03/2014 09:29
ОН ЕГО НЕ СДЕЛАЕТ! |
|
LordLostr
Модератор
Сообщения: 8673
|
| Борисss писал: | | С кренок IC822 (5в) IC 821 (3.3 в) в дежурке . |
В дежурке там не должно быть напруг,они управляемые сигналом "pover".| Борисss писал: | | При попытке включения IC822 (1в) IC 821 (3.3 в). |
| Борисss писал: | | Ребят помогите запустить строчную . |
Как тебе помочь если ты путаешься в простых вещах? Дался тебе этот исправный ТДКС.
ДОБАВЛЕНО 31/03/2014 11:53
Переношу. |
|
|
Борисss
|
| IC821 (3.3в) не управляется pover IC 822 (5в) с падением до1 в . На днях поменяю . Сейчас в наличии нет |
|
gilan
Модератор
Сообщения: 1748
|
| Борисss, интересно, кто ты? Если даже 5v-кренки нет, и подать 5v возможности нет. |
|
|
Борисss
|
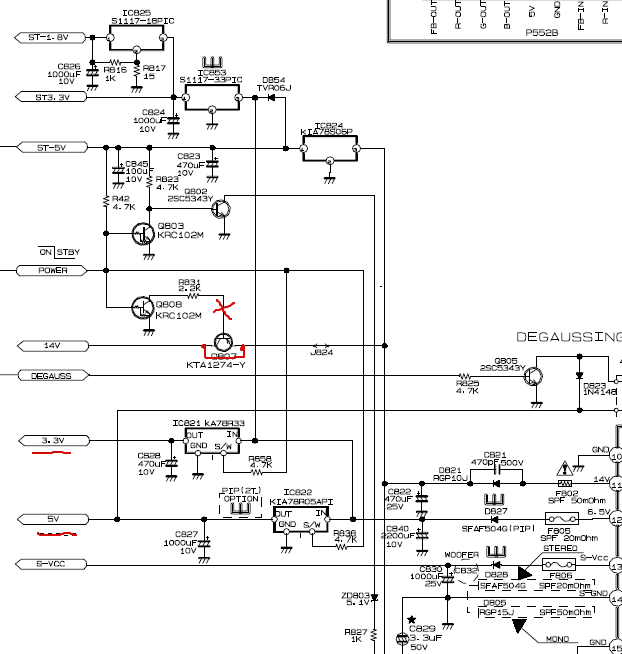
Управляющих кренок нет. Подкинул внешний 5 вольт вместо IC822 и запустил с дежурки -- стабильно 5 в . ST -1.8в , ST3.3в ,ST-5в, вместо 14 в --12.5, 3.3 в , 5в (внешний бп),TU-33в , B+ 110в. Изменений нет, так-же притух светодиод с дежурки Управляющий pover рабочий -- на днях заменю управляющие кренки IC822 (5в) IC 821 (3.3 в). IC 821 --- не управ.pover работает на постоянке 3.3в
ДОБАВЛЕНО 01/04/2014 15:58
Буду пока проверять цепь по НОUT и подозрения на 14в
23.png 67.83 КБ Скачано: 291 раз(а)
|
|