ESpec - мир электроники для профессионалов


Babyliss Pro Ultra BAB2071EPE , сгорел контроллер управления

  Список форумов » Прочие бытовые приборы

Следующая тема · Предыдущая тема
АвторСообщение
spooller 
Бывалый
Сообщения: 52
spooller
 
Сообщение #1 От 06/07/2022 10:20 цитата  

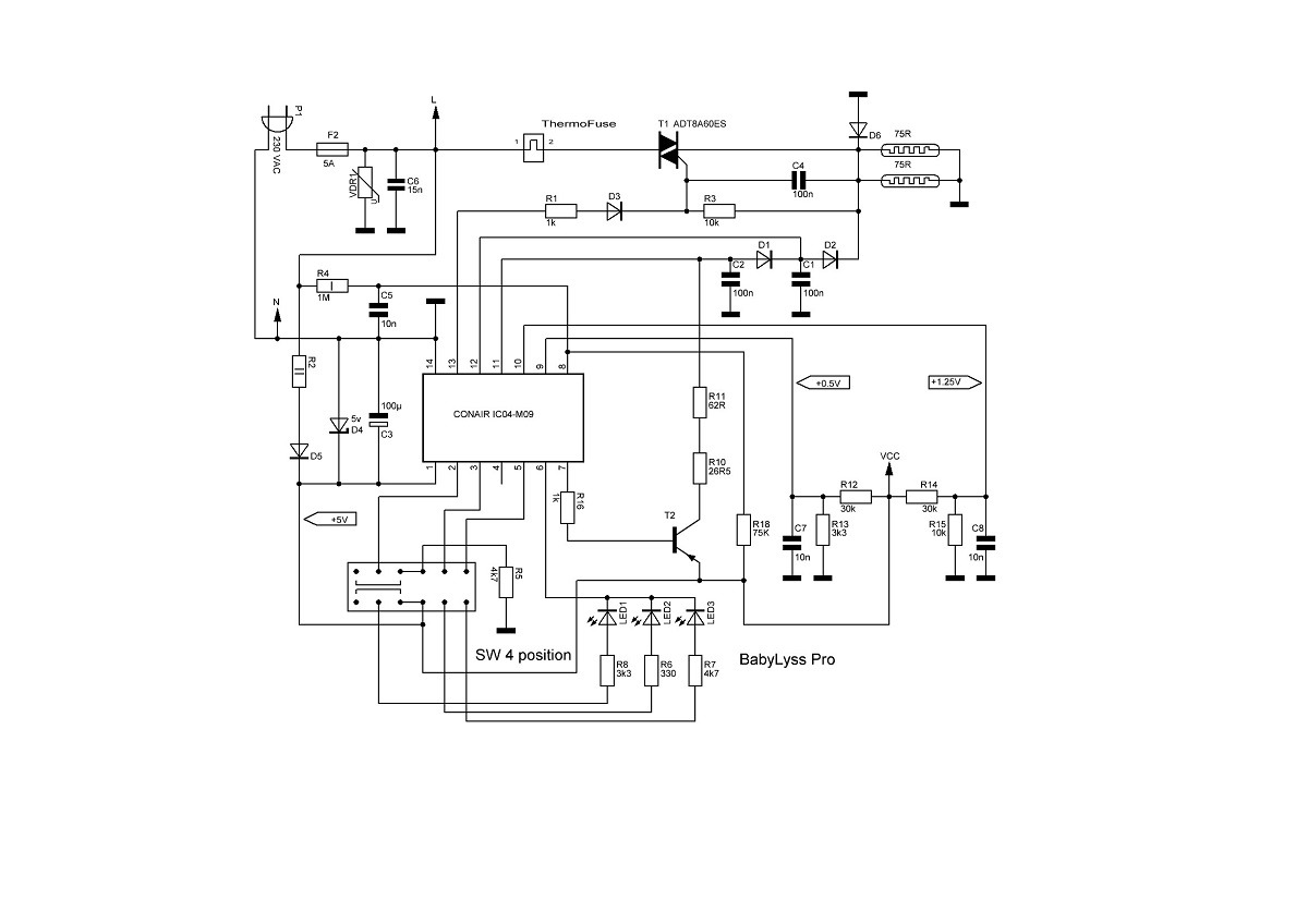
Стайлер BabyLiss Pro 40W
TYPE: C99c
REF: BAB2071EPE
МК : CONAIR IC04-M09

История моя начинается с досадной проблемы - у жены сломалась отвратительно дорогая плойка, она же стайлер со звучным нэймом BabyLiss Pro. Ну и соответственно жена, помахивая погибшей плойкой, явилась ко мне с требованием починить прибор и тем самым спасти от лишних растрат семейный бюджет.
Препарировав китайское чудо на столе, я обнаружил в нём не простецкий диммер на микроконтроллере, с непонятной мне схемой стабилизации нагрева. Соответственно контроллер ( ceramic heater controller ) оказался в коротком по питанию. Тщательный поиск инфы по камешку результатов не дал. Само собой... Изучая плату, я обратил внимание на определённую схожесть китайпроца на AVR Attiny84. Разумеется, возникла мысль попробовать без особых переделок платы внедрить в схему китайса тиньку84а (благо нашлись в закромах).
Но вот беда, мои способности по программированию микроконтроллеров, а именно в написании кода, оказались весьма далеки от моих ожиданий. Простецкий ШИМ с zero cross detect и то, стал тяжёлым испытанием для моей бедной головы. А об обратной связи я вообще молчу. Ну не освоил в молодости эту тему, ушёл в сторону железа.
А посему прошу слёзно помощи, ибо голове моей, без решения этой проблемы, болеть очень и очень долго (жена ходит и нудит ежеминутно).
Срисовал подробную схемку, промерил, что смог...

  ployka2.jpg  89.98 КБ  Скачано: 426 раз(а)
xarl 
Модератор
<B>Модератор</B>
Сообщения: 21870
xarl
 
Сообщение #2 От 06/07/2022 10:33 цитата  

spooller ПРАВИЛА СОЗДАНИЯ ТЕМ В РАЗДЕЛЕ ...
spooller 
Бывалый
Сообщения: 52
spooller
 
Сообщение #3 От 06/07/2022 10:46 цитата  

Ок
spooller 
Бывалый
Сообщения: 52
spooller
 
Сообщение #4 От 06/07/2022 18:37 цитата  

мда, диллема...

Перейти: 
Следующая тема · Предыдущая тема
Показать/скрыть Ваши права в разделе

Интересное от ESpec


Другие темы раздела Прочие бытовые приборы



Rambler's Top100 Рейтинг@Mail.ru liveinternet.ru