| Автор | Сообщение |
|
Mihalis
|
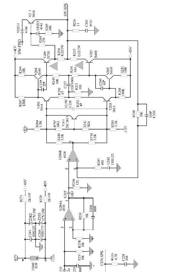
Принесли акустику Sven HA 1410T в ремонт: сгорел выходной каскад сабвуфера. Снял сгоревшие транзисторы V207, V206, V205,V204. Заменил нагрузочные резисторы и микросхемку 4558. Было подозрение, что усилитель сгорел из за блока питания. Заменил фильтрующие конденсаторы. Померял питание осцилографом - на -40 пилообразный сигнал амплитудой 0.5Вольт. На +40 пульсации около 0,25Вольт. никак эти пульсации не могу победить. Менял диоды по питанию, менял керамические конденсаторы, менял электролиты 4700/50Вольт. Даже ставил большей ёмкостью, ничего не помогает. После замены, включил - сгорели предохранители. Проверил сигнал - до V203, V202 сигнал имеет правильную форму, после них - пила. Где копать? Схема в приложении
HA-1410T.jpg 87.61 КБ Скачано: 4086 раз(а)
|
|
БАРК
Старший модератор
Сообщения: 13337
|
| Mihalis писал: | | После замены, включил - сгорели предохранители. | Mihalis, просмотри ещё раз внимательно плоды своей деятельности, где-то соплю повесил или электролиты полярность попутал...БП там линейный или импульсный?.. Схема отсутствует... |
|
|
Mihalis
|
| БП линейный, импульсный не используется в усилителях. Кондёры полярностью правильно расположены. Сам блок состоит из трансформатора, диодного моста, фильтрующих конденсаторов 0.1 мкФ параллельно с диодами и 2 электролитов. Вся проблемма, полагаю, заключается в питающем напряжении. Таких усилителей у меня 2 штуки, с аналогичной неисправностью, раньше менял платы и не заморачивался, пока авторизация была. Сей час решил восстановить. Почему возникает пила в классической схеме блока питания? И нормальная амплитуда 0,5Вольт? |
|
БАРК
Старший модератор
Сообщения: 13337
|
| Mihalis писал: | | импульсный не используется в усилителях | Это не совсем верно, в домашних театрах 5.1 с довольно мощным выходом зачастую применяется импульсный источник, ремонтировал неоднократно...
А насчёт твоего БП - не пойму сложности, десяток деталей, отключи его от нагрузки, проверь всё в автономном режиме, нагрузи на эквивалент... |
|
|
Sergey Stroganov
|
| пила здесь не при чем,покопай в стабилизаторе 15V,была у меня такая байда |
|

|