| Автор | Сообщение |
|
П.Н.
|
Всем – здравствуйте!
Прошу еще раз извинения у мастеров, т.к. являюсь в электрике «карасем»
Ситуация на данный момент следующая: имеются две сломанных машинки Вирп 336, никак не могу запустить хотя бы одну из них.
По первой (8537 336 10110):
При прозвоне обгоревших проводов пришел к таким результатам – они идут от:
- провод К2 от модуля
- провод от помпы
- провода 3Т, 8, 9В, 11Т, 12Т, 12В от команд-аппарата
Подсоединил эти провода следующим образом:
Пара проводов 3Т – К2 к двойному термостату (на 48 выход термостата)
Пара проводов 8 – помпа к ТЭНу
12В – к ТЭНу
11Т – на 30 выход термостата
12Т – на 30 выход термостата
9В – на 48 выход термостата
Кроме этого надо отметить, что двойного родного термостата 33/48 не нашел, поставил четырехконцовый от АРДО, я его концы прозвонил, и прицепил свои провода так, что те, которые должны идти к 48, подсоединил к концам датчика (с нулевым сопротивлением при их прозвоне), а те провода, что должны идти на 30, подсоединил к двум другим концам, которые при прозвоне выдавали какое-то сопротивление.
При запуске машинки после изложенных действий возникла такая ситуация:
вода не поступает, при этом работает помпа (дребезжит) на сухую, барабан крутится,
как работают термостаты, не знаю, думаю, что неправильно (и АРДОшный термостат мне не годится).
Видимо я:
- не правильно определил пары и подсоединил провода
- а может быть это еще и АРДОшный термостат добавляет,
где (в Москве) можно купить требуемый мне (код по Вирп. 4819 282 48279)???
- провода к ТЭНу – без разницы какой к какому выводу подсоединять? что значит RF, R?
Среди восстановленных проводов были два провода потолще других, один пошел на ТЭН, один – на термостат (48), здесь, наверное, тоже какая-то моя ошибка, и оба они должны были идти к ТЭНу или к термомстату?
По второй машинке (8537 336 10100):
Она гораздо свежее моей выглядит, но не запускается совсем. Лампочка зажигается, дверь не блокируется. Все датчики на месте.
Как действовать, чтобы уверенно найти причину её молчания? Прежний хозяин заверял, что не работает команд-аппарат; контакты внутри его я почистил, но никакого эффекта; теперь впереди модуль, а может дело в дверце, как ее проверить? |
|
fed
Передовик
Сообщения: 2228
|
| убери срочно датчик что ты поставил.разницу даже не догоняешь. .на первой машинке датчик должен звониться обе пары по 0 ом.где взять я сказал смотри мою подпись синим цветом.на второй стиралке замкни на замке два крайних вывода и если заработает меняй микро замок.датчик на первую стиралку можно взять от ардо т60 кстати. |
|
|
П.Н.
|
| fed писал: | | датчик можно взять от ардо т60 |
Этот датчик, который я поставил, как раз от Ардо, только не знаю от какой.
Как его спрашивать в магазине, и как его отличить?
Тот, который мне продали (кстати в Новых Черемушках) -цилиндрической формы, без каких-либо понятных символов.
Как различить пары контактов (33 и 48), если они обе на размыкание. |
|
fed
Передовик
Сообщения: 2228
|
| завтра я тебе напишу код нужного тебе датчика.всё остальное в личку.кстати ты в Москве живешь?а то у меня есть всё что нужно тебе для ремонта |
|
fed
Передовик
Сообщения: 2228
|
| П.Н. писал: | | Как различить пары контактов (33 и 48), если они обе на размыкание. | греешь зажигалкой секунды две ,три,первая сработавшая группа на 33 градуса,вторая на 48 градусов.
Добавлено 15/04/2006 14:53
не находит база данных ардо нужный тебе датчик.Так что звыняй.Ничем помочь не могу.Разве что самому тебе его выслать |
|
|
П.Н.
|
fed
Смотри свой ящик за вчерашний день,
я тебе посылал информацию |
|
fed
Передовик
Сообщения: 2228
|
П.Н.,да я видел.Только я ж не с Москвы.Сейчас буду искать код нужного тебе датчика в Вирпуле.Кстати стоит там датчик на температуру 33 градуса и 60 градусов.Спаренный.Это я про Ардо.
Добавлено 15/04/2006 15:29
Вот что накопал по стоящему там термостату.Советую заказть и не париться.Точно 33/48 там стоит

|
|
fed
Передовик
Сообщения: 2228
|
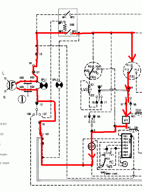
смотри схему.Ты напутал с подсоединением.датчик на 48 гр.нужно подсоединить к выводам 3 командоаппарата,который еще идет на вывод 2 эл.модуля(один вывод)и на вывод 9В командоаппарата(второй вывод),датчик на 33 гр. подсоединяем к выводам 11Т командоаппарата(один из выводов датчика) и к выводу 10 командоаппарата(второй вывод датчика)Тэн подсоединяется на общий провод который идет на помпу и на термостат (вывод ТН2 терморегулятора,который на лицев
Архив ZIP - WinRAR.zip 42.65 КБ Скачано: 422 раз(а)
|
|
Макси
Завсегдатай
Сообщения: 328
|
Вот мне кажется, что проще было машинку в кредит купить, если денег нет, ну или мастера позвать, не в обиду, но вот простой пример:
Занимаюсь я ремонтом стирок знания по электроники у меня есть и детали кое-какие есть и навык. А тут берется например за ремонт, человек, который двери железные ставит, ну в студенчестве скажем электронику изучал, но навыков у него нет, деталей тоже, это попросту потеря времени, в итоге позовет мастера, точно также и я представление имею об установке дверей, а навыков по их установке нет и инструмент есть только на половину, а могло и не быть, да и материалов расходных нет, вот я и не лезу, двери себе ставить, специалистов зову, потому что сделал бы так, что пришлось бы их все равно звать.
Давайте каждый будет занят своим делом. Мастер будет делать стирки, а его клиенты оплачивать его работу, ведь в другой ситуации мастер также может оказаться клиентом. |
|
|
П.Н.
|
Всем, здравствуйте!
Вчера вечером пересмотрел провода в соответствии с наставлениями feda. Выяснилось, что у меня они так именно и стоЯли. Просто я при прозвоне некоторым проводам другие номера присвоил, но по сути конструкция была та же.
Теперь я тридцатые концы от неправильного датчика отсоединил, соединил их вместе (татк как подходящего датчика пока нет), температуру выставил на минимум, сушку убрал. Запустил...
Сначала была та же история - вода не поступает, помпа дребезжит на сухую. Но так как я был по-увереннее теперь, решил подождать - дождался - вода начала поступать, помпа со временем шуметь перестала.
Цикл стирки машина отработала. Ничего не протекло, ничего не задымилось. Хозяйка - рада: хоть на холодную, да несколько стирок уже сделала.
Спасибо и от неё за помощь.
Новые вопросы (не обезсудьте):
1. Можно ли при такой конструкции, когда я "тридцатые" концы отсоединил от датчика и совместил, включать подогрев и сушку на каком-нибудь режиме или нельзя ни в каком случае. Может быть эти концы разъединить и повесить просто так, и тогда можно это делать в легком режиме, например вода 30-40-50 град, сушка сколько-то минут.
Или пока нормальный датчик не поставлю, пользоваться подогревом воды и сушкой нельзя!
Номер датчика по Вирпул 4819 282 48279 (для Вирп. 8537 336 10110). Может есть у кого в Москве?
2. Поймав кураж, попробовал вчера и вторую машинку (8537 336 10100) оживить: совмещал провода, подходящие к замку, в ожидании что заработатет. Но никакого результата.
Что делать дальше, по каким концам тестить?
Извините, если что не так! |
|
fed
Передовик
Сообщения: 2228
|
| П.Н. писал: | | 1. Можно ли при такой конструкции, когда я "тридцатые" концы отсоединил от датчика и совместил, включать подогрев и сушку на каком-нибудь режиме или нельзя ни в каком случае. Может быть эти концы разъединить и повесить просто так, и тогда можно это делать в легком режиме, например вода 30-40-50 град, сушка сколько-то минут.Или пока нормальный датчик не поставлю, пользоваться подогревом воды и сушкой нельзя!Номер датчика по Вирпул 4819 282 48279 (для Вирп. 8537 336 10110). Может есть у кого в Москве? | Значиться вот как,оставь старый датчик,сгоревший как заглушку и провода 48 датчика соедини между собой,так же и с проводами 33 между собой.То есть пары проводов соедини между собой и заизолтруй и в таком виде машинка твоя будет пахать и пахать.Там стоят нормально разомкунутые датчики,т.е. например при замыкании 33 градусного датчика начнет вращаться моторчик командника на термостопе,при замыкании датчика на 48 градусов еще что то активируется.Если ты их сразу замкнешь ничего для пользователя изменится не должно и на качество стирки не повлияет.Купленный тобою датчик в черемушках отнеси назад и на вырученные деньги закажи новый датчик для Вирпула.
Добавлено 18/04/2006 12:19
[quote="П.Н."]2. Поймав кураж, попробовал вчера и вторую машинку (8537 336 10100) оживить: совмещал провода, подходящие к замку, в ожидании что заработатет. Но никакого результата.Что делать дальше, по каким концам тестить?/quote]Значится так.Замок оставь замкнутым,проверь помпу должны ее выводы звониться между собой.Звонятся?Идем дальше.Берем тестор и один щупи подсоединяем к одному из выводов идущих к помпе,кнопка сеть при этом включенна.Находим что сопротивление равно нулю.Отлично.Берем тестор и один из выводов идущих к помпе(не тот который при прозвонке с вилкой дает сопротивление 0 а другой)и звоним этот вывод с одним из проводов идущих к клапану залива воды,находим что сопротивление тоже равно нулю.Отлично.Берем тестор и один из его щупов подсоединяем к проводам идущим к заливному клапану(не к тому выводу что при прозвонке с помпой давал сопртивление 0 а к другому)и звоним этот провод относительно 9Т командоаппарата.Он тоже звонится 0ом.Дальше ставим программу 4 к примеру и прозваниваем выводы командоаппарата 9т и 9 между собой.Звонятся?Ну и ладно.Тогда 9 вывод нужно прозвонить с 12 выводом датчика уровня воды.Что такое датчик уровня поговорим позже.И так вывод 9 командоаппарата тоже звонится с выводом 12 реле уровня.Тогда 12 вывод реле уровня при пустом баке должен звонится с 11 выводом того же реле уровня.Есть!Ну а уж 11 вывод реле уровня должен звонится с вторым выводом сетевой вилки,при замкнутых выводах замка и нажатой кнопке сеть.А если не звонится помпа купить ее нужно в черемушках.А если не звонитсмя 11 и 12 вывод прессостата нужно его тоже купить в черемушках.И т.д. вообщем все видно на схеме.И еще ,скажи мне,замок на второй машинке блокируется при ее включении?
цепь залива.gif 24.96 КБ Скачано: 1396 раз(а)
|
|
|
П.Н.
|
1. | Цитата: | И еще ,скажи мне,замок на второй машинке блокируется при ее включении?
|
На той машинке, которая "не заводится", - не блокируется.
На той, которая с датчиком 33/48, - блокируется.
2. | Цитата: | | провода 48 датчика соедини между собой,так же и с проводами 33 между собой.То есть пары проводов соедини между собой и заизолтруй и в таком виде |
Извини дурака-неуча, переспрошу: между собой соединить все 4 провода вместе, или отдельно пару 33 и отдельно пару 48.
3. | Цитата: | | Там стоят нормально разомкунутые датчики |
Еще раз извини: мой искомый датчик - это датчик разомкнутый или замкнутый?
Я по предыдущему общению для себя запомнил, что в моем искомом датчике должны быть замкнутыми (сопротивление 0) оба датчика (и 33 и 48). Который от АРДО сейчас у меня - одна пара замкнута (сопротивление 0), я к ней подвел 48-е провода, другая разомкнута - я 33-и провода от неё сомкнул между собой.
Вопрос в том: если датчики на размыкание (т.е. штатный датчик выдает сопротивление 0 в обоих позициях), то, может быть, провода заизолировать каждый в отдельности.
Либо я неправильно понял и штатный датчик стоит на замыкание (сопрот. 1), тогда надо действовать как описано выше. |
|
|
П.Н.
|
Вчера поставил датчик от Ардо (тот,что говорил fed) - подошел как родной, на нем даже отмечено 33/48. Определял как соединять концы по совету feda (зажигалкой и тестором). Спаси Бог, Вячеслав!
Но есть опять вопросы:
Машинка плохо забирает порошок из кюветы, соответственно, жена говорит, что плохо отстирываются вещи. Почистил кювету... Всё также. Стала использовать гель вместо порошка, получше, но не намного. Это же было еще до поломки.
Вопрос:
Мне в этой ситуации нужно просто проверить каналы, по которым порошок и ополаскиватель попадают в барабан?
Или может быть какая-то электронная причина этого (какой-то датчик) ?
Ко второй машинке с тестором пока не добрался.
fed, ты спрашивал, блокируется ли уменя дверка на второй машинке, я ответил... но, видимо, информация, что дверка не блокируется, не является существенной? |
|
fed
Передовик
Сообщения: 2228
|
| если блокируется копай выше описанные цепи |
|
|
П.Н.
|
| Цитата: | | Или может быть какая-то электронная причина этого (какой-то датчик) ? |
Правильно я понимаю (по молчанию), что причина только в засорении каналов, но не в электрике?
Ответьте, люди добрые!
Или там тоже какой-нибудь клапан/датчик мог выйти из строя. |
|
fed
Передовик
Сообщения: 2228
|
| П.Н.,открути заливной шланг,проверь напор на его выходе,должен быть толщиной с мизинец,если есть то почисть сеточку в клапане извлечь ее можно плоскогубцами. |
|

|