| Автор | Сообщение |
|
StraxI
|
Доброго время суток всем.
Пытаюсь оживить для собственного удовольствия древний ящик - Рекорд Б. Первичную профилактику сделал: почистил, заменил лампы, заменил конденсаторы, померил анодное, почистил панельки. Изначально не было изображения из за пробитого конденсатора в ВВ блоке. С этим разобрался и появилось вот такое изображение ( фото приложил). Из подозрительного - на лампе 6Н1П на 1 пине анодное падает до "0" и смещение тоже "0". Если отпаять конденсатор С48, на анодном появляется 36в (должно быть 50) но общую картину изображения это не меняет.
Опыт в радиотехнике есть, но с телевизорами работаю впервые. Подскажите куда копать ?
прикрепить фото не получилось, вот ссылки.
https://drive.google.com/file/d/16_M_jP8YPWnhx8vAUUUH3ity2Qd8mRgf/view?usp=sharing
https://drive.google.com/file/d/1skoSZBzSe0FA_6CYACBIWp_bLLw3Zu-O/view?usp=sharing |
|
skolin
Передовик
Сообщения: 1216
|
А резистор R67?
| 2024-08-15 в 09.43.06.png |
| Описание: |
|
| Размер файла: |
342.61 КБ |
| Просмотрено: |
125 раз(а) |

|
| .PNG |
| Описание: |
|
| Размер файла: |
645.47 КБ |
| Просмотрено: |
96 раз(а) |

|
|
|
n max
Модератор
Сообщения: 17626
|
Смещение там нулевое(посему там и не указана наруга) и должно быть это селектор синхроимпульсов.Вот с отклоняющей похоже проблемы.
Померить напругу на сетке(пин 2) при подкл и откл конденсаторе мож он в утечке или подкинуть другой.
Да и от древности все моточные изделия надо на витковое проверять-изделие то в сарае большую часть жизни отстояло. |
|
валентин-сибиряк
Фанат форума
Сообщения: 9057
|
| К этим ящикам шли схемы с указанием всех напруг и сопротивлений в ключевых точках. |
|
toto
Фанат форума
Сообщения: 3360
|
StraxI,
там все конденсаторы умерли. все.
меняй конденсаторы, и потом можно что-то делать. |
|
|
StraxI
|
| n max писал: | Смещение там нулевое(посему там и не указана наруга) и должно быть это селектор синхроимпульсов.Вот с отклоняющей похоже проблемы.
Померить напругу на сетке(пин 2) при подкл и откл конденсаторе мож он в утечке или подкинуть другой.
Да и от древности все моточные изделия надо на витковое проверять-изделие то в сарае большую часть жизни отстояло. |
Оу, спасибо за ответ, а то я уже отчаялся. на сетке, если отпаять конденсатор -1.8в. Если вернуть - "0". Конденсатор рабочий без утечки. проверял, и менял на заведомо исправные. Если есть конденсатор - то смещение "0" и на аноде "0". Если его отпаять, смещение 1.8в и на аноде 35в. Вообще всё анодное просажено на 20-30в. Что для меня не понятная загадка. Так как питание строго 245в. Пульсаций нет, конденсаторы все по питанию заменил.
Моточные изделия - да, идея. Проверю завтра. Ещё заметил что на фото у всех старых рекордов виден именно этот деффект. (из фото которые нашёл).
ДОБАВЛЕНО 15/08/2024 22:39
| skolin писал: | | А резистор R67? |
Резистор проверил. В номинале. Как я понимаю используется смещение с токами сетки. конденсатор - то появляется смещение в 1.8в и анодное подрастает до 35в но на изображение это никак не влияет. Базовые резисторы и конденсаторы я уже прозвонил, из того что достал. Обнаружил только мёртвый R36. Может ещё кто-то есть, но пока по симптомам не понимаю куда копать.
ДОБАВЛЕНО 15/08/2024 22:41
| toto писал: | StraxI,
там все конденсаторы умерли. все.
меняй конденсаторы, и потом можно что-то делать. |
С этого я начал. Питающие заменил все сразу. МБМ тоже. Остальные выпаял и заменил только мёртвые. я не трогал "радио" часть, а только после видео усилителя. |
|
НЕПОСЕДА-2
Завсегдатай
Сообщения: 493
|
На регулировки по вертикали реагирует как то. Мужиков расшевелил лампами.
ДОБАВЛЕНО 15/08/2024 23:17
Эпюры осцилом смотрел со схемой. |
|
|
StraxI
|
| НЕПОСЕДА-2 писал: | На регулировки по вертикали реагирует как то. Мужиков расшевелил лампами.
ДОБАВЛЕНО 15/08/2024 23:17
Эпюры осцилом смотрел со схемой. |
на регулировку по вертикале реагирует. Сжимает слегка экран. но полоса остаётся на месте.
Эпюры смотрел, утром сделаю фото пришлю. на 6П14П - очень похоже на входе, на выходе огромный пик, хз от чего. |
|
|
Vishne-aleksandr
|
| Проверьте сначала частоту генераторов строчной и кадровой развёрток. Строчная частота 15625 Герц, кадровая = 50 герц. |
|
валентин-сибиряк
Фанат форума
Сообщения: 9057
|
| StraxI, а сигнал пробовал подать на антенный вход?Может что и прояснится. |
|
|
юрий911
|
смотри строчную развертку а не кадровую
ДОБАВЛЕНО 20/08/2024 11:34
в унт35 внизу стояли два подстроечника точная и грубая настройка строчной частоты , а в этом я не помню |
|
валентин-сибиряк
Фанат форума
Сообщения: 9057
|
| StraxI, А лампы менять не пробовал? |
|
НЕПОСЕДА-2
Завсегдатай
Сообщения: 493
|
| Мужики он устал смотреть на него, а вы ему столько указаний, на чём он проверит лампы, ИП нет, стенда нет да и .... |
|
|
StraxI
|
| НЕПОСЕДА-2 писал: | На регулировки по вертикали реагирует как то. Мужиков расшевелил лампами.
ДОБАВЛЕНО 15/08/2024 23:17
Эпюры осцилом смотрел со схемой. |
фото приложить так и не получается поэтому ссылки ниже
Эпюры посмотрел но показать особо нечего. на Л9 (6н1п) прикладываю два фото. там где что-то похожее на синус, это с Анода пин1. там где не пойми что, с анода пин 6. Дальше осцилом смотрел. Прочитал в книге по ремонту, что тестируют строчную часть подавая на сетку(пин2Л9 ) напряжение накала и кинескоп должен весть залиться белым. Пробовал - совершенно никакой реакции нет.
https://drive.google.com/file/d/16_M_jP8YPWnhx8vAUUUH3ity2Qd8mRgf/view?usp=sharing, https://drive.google.com/file/d/18mvFaM_dAFJjKfLFrxpNDkuEyfWSU6wI/view?usp=sharing, https://drive.google.com/file/d/1GrhW5Ob6zJcBJpJ0-gFDqz8fTw6O25CD/view?usp=sharing, https://drive.google.com/file/d/1hGlIrvzpIt5akW93jmSB1UrgYpyyeOjY/view?usp=sharing,
ДОБАВЛЕНО 21/08/2024 15:41
| Vishne-aleksandr писал: | | Проверьте сначала частоту генераторов строчной и кадровой развёрток. Строчная частота 15625 Герц, кадровая = 50 герц. |
Спасибо за конкретный совет, но увы моих познаний телевизоров не хватает понять где точки измерения частоты. Может вы можете указать где именно померить на схеме ?
ДОБАВЛЕНО 21/08/2024 15:50
| НЕПОСЕДА-2 писал: | | Мужики он устал смотреть на него, а вы ему столько указаний, на чём он проверит лампы, ИП нет, стенда нет да и .... |
Устать то я от него устал, но я его твёрдо намерен поднять. Лампы проверить меня не особо пугает, их можно просто заменить, и по анодному/накалу понять живая она или нет.
Я не экспресс самоучка. Я в электронике давно и уверенно ( STM32, Atmel, esp32, lora). Ламповая техника у меня вызывает некоторый шок из за отсустствия опыта.
rekord_b_el.pdf 2.37 МБ Скачано: 111 раз(а)
|
|
|
юрий911
|
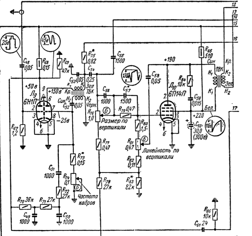
| например на верхнем выводе с48 в кружке осцилограмма или на нижнем конце R68 тоже в кружке осцилограмма напряжение и форма |
|
|
StraxI
|
|
|
юрий911
|
| эта кадровая разверка а не строчная и подают с накала 50гц на выходной каскад то есть л-10 |
|
валентин-сибиряк
Фанат форума
Сообщения: 9057
|
| В 85 году жил на Д.Востоке.Ремонтил какой-о Рекорд ч.б.Кадровая не разворачивалась полностью.Клиент возил его в ателье-там не могли сделать.Я работал на Ж.Д.-мы с ним работали в одной смене.Пока ремонтировал бутылок 10 водки выпили...и без толку.И тут пришлось мне внезапно уехать из Комсомольска.А поехал туда снова через 8 лет.Брат говорит,Миша тебя ждёт 8 лет,так телик на столе и стоит.Я взял отвёртку и бокорезы ,приехал на Сортировочную станцию-в посёлок.Ящик на столе стоит,как будто вчера его ремонтировали.Миша говорит:ты без паяльника даже.Я взял бокорезики и откусил одну деталь-включил-работает.К этому времени я водку уже не пил,обмыли кофиём.В Кемерово я работал на заводе по ремонту телевизоров и один раз мне эта неисправность попалась.Но здесь я бы в первую очередь лампы-особенно 6н1п заменил. |
|
|
юрий911
|
| если кадровая полностью не разворачивалась на 99,9 ТВК витковом,мог быть только варистор но никогда не встречал,6н1п можно поменять между собой |
|
|
StraxI
|
| юрий911 писал: | | эта кадровая разверка а не строчная и подают с накала 50гц на выходной каскад то есть л-10 |
Ага, понял, спасибо, завтра утром проверю этот эксперемент. Я по незнанию искал косяк в 6н1п и вокруг неё.
ДОБАВЛЕНО 21/08/2024 20:46
| валентин-сибиряк писал: | | В 85 году жил на Д.Востоке.Ремонтил какой-о Рекорд ч.б.Кадровая не разворачивалась полностью.Клиент возил его в ателье-там не могли сделать.Я работал на Ж.Д.-мы с ним работали в одной смене.Пока ремонтировал бутылок 10 водки выпили...и без толку.И тут пришлось мне внезапно уехать из Комсомольска.А поехал туда снова через 8 лет.Брат говорит,Миша тебя ждёт 8 лет,так телик на столе и стоит.Я взял отвёртку и бокорезы ,приехал на Сортировочную станцию-в посёлок.Ящик на столе стоит,как будто вчера его ремонтировали.Миша говорит:ты без паяльника даже.Я взял бокорезики и откусил одну деталь-включил-работает.К этому времени я водку уже не пил,обмыли кофиём.В Кемерово я работал на заводе по ремонту телевизоров и один раз мне эта неисправность попалась.Но здесь я бы в первую очередь лампы-особенно 6н1п заменил. |
Если что-то не получатся- нужно просто взять молоток побольше))
Лампы я заменил сразу. как и электролиты. Как и выпаял все подозрительные конденсаторы и проверил на пробой/ёмкость. и пару тоже пришлось заменить ( в ВЧ блоке на 750в которые). Но увы, это всё не принесло никакого результата (
Может реально регулятор линейности по вертикали с дребезгом и его просто резисторами заменить ?..
ДОБАВЛЕНО 21/08/2024 20:50
| юрий911 писал: | | если кадровая полностью не разворачивалась на 99,9 ТВК витковом,мог быть только варистор но никогда не встречал,6н1п можно поменять между собой |
6н1п - новые. уверен в работе так как достал их из преда для винил корректора а туда ставил недавно новые. и ставил другие из запаса. в лампах я уверен на 90% режимы стоят адекватные по номиналам. Если генератором подать сигнал - с анода снимается тоже адекватный. ( если обвязку отпаять и оставить анодное + нагрузку и смещение )
увы не уловил мысль с :на 99,9 ТВК витковом,мог быть только варистор |
|