| Автор | Сообщение |
|
Roma1409
|
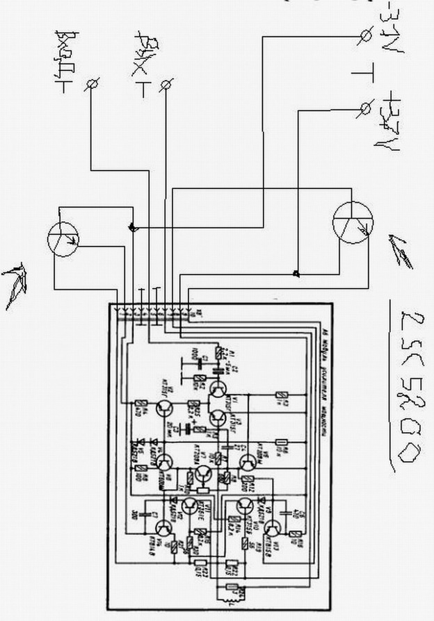
Всем привет. Вот с какой проблемой я столкнулся... Собрав самодельный усилитель (схему взял из электропроигрывателя вега 109), подсоединил к нему выходные транзисторы (2SC5200) на оба плеча каждого канала с достаточно большим радиатором и дополнительно поцепил 2 куллера от компового бп, подсоединил двухполярное питание (+ - 37в), вход выход. Всё отлично заработало, нет никаких притензий кроме одного... Оба выходных транзистора одного из каналов очень сильно греются, даже без подачи сигнала на вход и при отключенных колонках. Второй канал работает полностью нормально.
Подскажите пожалуйста, в чем может быть проблема?
ДОБАВЛЕНО 09/06/2009 11:31
Забыл нарисовать, там между базой и эмиттером выходников стоят резисторы 100 Ом
Усилитель Нч.jpg 116.03 КБ Скачано: 4277 раз(а)
|
|
Серж66
Фанат форума
Сообщения: 5771
|
| а что мешает замерять напряжение на рабочем канале и проверить где перекос напруги идёт. |
|
|
Roma1409
|
Я подумал, возможно это достаточно распространенная неисправность и надеялся на более менее конкретную наводку. Дело в том что я в первый раз занялся таким делом, имею ввиду сборку усилителя зч. Попробую воспользоваться вашей подсказкой.
И ещё вопрос, я тут нарыл в интернете такую информацию, мол ток покоя выходных транзисторов надо сбалансировать, способом замера напряжения на мощных истоковых резисторах ну и по закону ома I=U/R вычислить ток покоя. На каждом транзисторе он должен быть не менее 100ма. Ток покоя выставляется при закороченном входе. На выходе должен быть четкий ноль. Нагрузка должна быть отключена. И я так понял этим же истоковым резистором и регулировать ток покоя выходников.
Верно? |
|
Серж66
Фанат форума
Сообщения: 5771
|
я такими игрушками в 80-х годах занимался, на то время это было распространнёная неисправность, а сейчас это уже неуместно.
То что ты написал да так оно и должно + электролиты уже наверное подсохли и требуется ихняя замена.А может усилок достался в нерабочем состоянии, тогда делать надо. |
|
|
Roma1409
|
Дааа, меня тогда и в проекте не было. Усилок я полностью собрал с нуля и комплектующие там все новые. Ну спасибо тогда за информацию, буду копать. 73  |
|
iga
Заместитель Администратора
Сообщения: 12524
|
Roma1409, "копать" тут особо и нечего...говорить о том что | Цитата: | | возможно это достаточно распространенная неисправность | можно только в том случае, если схема проработала длительное время и в итоге проявились "детские болезни левизны..." а сейчас см. монтаж, номиналы и исправность компонентов и теорию наладки УНЧ. - - - - - - - - - На форуме ESpec 2 414 813 сообщений в 228 175 темах.
|
|
Серж66
Фанат форума
Сообщения: 5771
|
iga, это конструктор когдато продавался отдельно платы 2 штуки и набор деталей, блок питания не входил в комплект так же как и корпус.Как говориться чембы дитя не тешилось лижбы водку не пило и по бабам не шлялось.  |
|
iga
Заместитель Администратора
Сообщения: 12524
|
| да, верно. "СТАРТ хххх" какой то. как правило всё шло на ура. если соплей не навешать. ну и иногда ток покоя выставить,что в его случае однозначно обязательно.замена (2SC5200). да и практич. в любом журнале Радио за 80-90гг. отладка УНЧ расписана как... в христоматии. - - - - - - - - - На форуме ESpec 2 414 813 сообщений в 228 175 темах.
|
|
Freddy
Передовик
Сообщения: 2750
|
| iga, так это ж читать надо..... Проще что бы на блюдечке.... с голубой каебочкой..... |
|
Серж66
Фанат форума
Сообщения: 5771
|
|
|
Roma1409
|
Обнаружил приличную утечку в кт601 транзисторе, после замены ничего не изменилось, попробую замерять ток покоя 2SC5200 и при надобности сбалансировать его примерно в 100 mA.
iga, Хотелось бы узнать, а чем не подходит 2SC5200? Вы дали совет его заменить. Я его сам выбрал для этой схемы.
Серж66, Спасибо за ссылку, качаю. |
|
GruVital
Не фанат форума
Сообщения: 4794
|
| 2SC5200 в этом УМЗЧ . слишком шикарно! |
|
iga
Заместитель Администратора
Сообщения: 12524
|
| почему же не подходит? я имею ввиду, что он не является полным параметрическим аналогом КТ-шек.вот Серж66, дал хороший и простой совет - отталкивайся от рабочего. - - - - - - - - - На форуме ESpec 2 414 813 сообщений в 228 175 темах.
|
|
|
pavel1963
|
| Проверь подстроечник в базе V7.Очень часто обрываются. |
|
YRI,LV
Завсегдатай
Сообщения: 370
|
| Roma1409 - в вами выложенной схеме присутствует грубая ОШИБКА ! если вы спаяли так как нарисовали , -31v в базу выходному подовать нельзя ! только в ЭМИТЕР ! ток покоя регулируется подстроечным резистором ( R10 на схеме плохо видно ) он такой один , в выходном каскаде с успехом могли применить КТ819 КТ805 КТ803 |
|
rommy
Модератор
Сообщения: 3188
|
YRI,LV, 8 лет прошло.автор уже забыл про етот усь.
ЗЫ.зачем менять на 5200,неизвестно.будто от етого звук лучше станет. те что стояли работали ничем не хуже. |
|
YRI,LV
Завсегдатай
Сообщения: 370
|
| rommy - да непосмотрел на дату открывшего тему , но я такой невнимательный не один |
|