| Автор | Сообщение |
Klop
Завсегдатай
Сообщения: 379
|
Ув. Господа.
Sorry я здесь новенький
Оговорюсь сразу: Блок питания не компьютерный но собран по очень схожей схеме. С небольшими отличиями - классика АТ 200-250. Поэтому и в этот раздел форума.
имя :TODD SC24-11
Проблема в следующем - неуверенный запуск .
Когда запустился -- все ок. И напруги и токи нагрузки (24В*11А) держит. Проверено.
Пульсации в норме - до 250мВ Hi freq, 100 mV - 100Hz на выходных клеммах при полной нагрузке.
Когда не запустился - на питании контроллера (SG3524D) питания 6...6.5 В, что не достаточно для его запуска.,
питаниие ШИМ контроллера - от отдельной обмотки на основном трансе. Полумостовой выпрямитель. Все детали исправны. Емкость в этом узле замененил.
Замечено , что появляется напряжение на выходе( т.е. преобразователь запускается, когда суммарная напруга на сетевых емкостях падает до 210-200 В ( т.е. по 105-100 на каждом).
На выходе стоит лампочка и она вспыхивает на 5-10 сек .
Непосредственно после этого - запуск с вероятностью 80% успешен.
стоит постоять немного - опять проблема с запуском.
Далее...
все емкостя, кроме входных сетевых -2 * 1200мкФ*200 Low ESR - заменил. ( эти просто не нашел - но проверил их на емкость и на внутренне сопротивление - ок).
Силовые ключи - BUF410. Включены полумостом "+" ->"C E"->"C E"-> "- "
Раскачка управляющего транса со средней точкой по первичке -- 2 полевика ...10N10..
главная и похоже единственная проблема - не уверенный запуск.
Как вылечить ? |
|
|
Генчик
|
Klop, ты ничего не упомянул о запускающей цепочке. | Klop писал: | | питаниие ШИМ контроллера - от отдельной обмотки на основном трансе. | Но там должна быть ещё цепь от сетевых кондёров, которая подаёт напряжение питания для первичного запуска ШИМа, а питание от обмотки подхватывает только после запуска блока. Проверяй эту цепь, там часто обрываются (нет запуска вообще) или увеличивают номинал резюки (неуверенный запуск), как у тебя. |
|
Klop
Завсегдатай
Сообщения: 379
|
Спасибо Генчик,
но увы - нет етой цепочки там (было-бы слишком просто ).
Преобр полумостовой ( а не однотактник ) - запуск питания ШИМ контроллера происходит за щет "паразитных" колебаний полумоста, которые , блин, иногда не возникают.
А я их хочу...
С + емкости сетевого фильтра ничего не идет на питание ШИМ. проверено. |
|
MICHAIL
Передовик
Сообщения: 2440
|
| Ну дык мона пристроить аккуратно резистор от 500 килоом из одного плеча в плюсик. Тока весь девайс через лампочку в сеть,штоб не сразу того ... |
|
Klop
Завсегдатай
Сообщения: 379
|
Спасибо.
Дык они там уже и стоят . с Колектора на базу смещение - резики по 150к.
И оба целехинькие. Звонятся что песня...
я их выпаивал проверял и в зад впаял. Ой. назад то есть .... |
|
Mikkey
Старший модератор
Сообщения: 3660
|
Ну так перекоси 100 и 150  |
|
TE
Старший модератор
Сообщения: 10199
|
Вот как сделан запуск в блоке JNC AT цепочка D28, С29, на R7.

|
|
Mikkey
Старший модератор
Сообщения: 3660
|
Частенько такие цепочки запуска от переменки я менял на обычные, от постоянки. Надёжней запуск  |
|
Klop
Завсегдатай
Сообщения: 379
|
Так вся проблема - что у меня от постоянки - запуск не надежный.
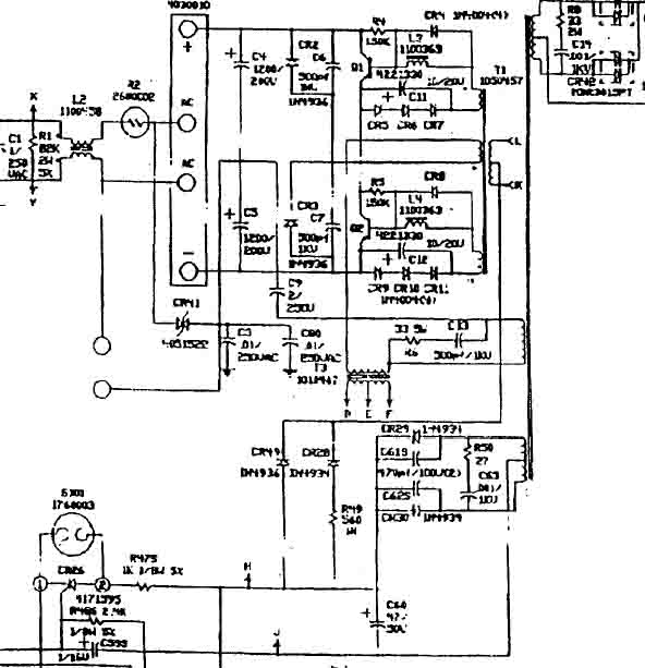
Вот нарыл схему.
Качество - :bart: Но только это и есть...
К точкам L & K подключены полевики раскачки.
Дык , что перекосить его поставить резисторы смещения 100к и 150к ????
Todd.jpg 42.5 КБ Скачано: 1793 раз(а)
|
|
Mikkey
Старший модератор
Сообщения: 3660
|
При одинаковых резиках ставка на разброс параметров транзисторов (и остального). Со временем наверное этот разброс "уменьшается" и лучше его ручками подправить
Мне помогало не один раз.
Добавлено 10.11.2004 17:22
( Эмиссия электронов из базы в эмиттер уменьшается наверное, потреннировать её чтоли ) |
|
Klop
Завсегдатай
Сообщения: 379
|
Mikkey,
т.е ногу транзистора подпилить - чтоб сопротивление поболее было
| Klop писал: | | Когда не запустился - на питании контроллера (SG3524D) питания 6...6.5 В, что не достаточно для его запуска., |
Что --же получается - он как-бы пытается но не может запустится.
Если какая-то напруга есть - значит и колебания так-же ???
Сегодня дома буду пробовать ,
Для начала поставлю 130к / 150к и буду увеличивать разбег в обе стороны..
Еще пол часа на работе.... |
|
Mikkey
Старший модератор
Сообщения: 3660
|
По идее, генерация там от герц до сотен герц, ещё проверь, может там по ноге shutdown у шима затык, обычно типа софт-старт и схема блокировки, за определённое время не стартанул - блокировка, я в старых АТ это время в 10 увеличиваю
По описанию похоже, когда напруга падает, для схемы блокировки питания нехватает - вот блок и стартует. |
|
Klop
Завсегдатай
Сообщения: 379
|
Mikkey,
shutdown сидит на земле....
Но я его таки поборол...
После того, как подкидивания резисторов закончились со счетом 75к к 150к - матч закончился, трибуны опустели но никто не умер....
От глубокой задумчивости начался прозвон всех ног контроллера (подсоединил - влючил -померял...) - и о чудо - при подсоединенном вольтметре на предле 200В ( сопр более 1М) к выв 9 - блок таки стал заводится, с гадким писком - но все таки - каждый раз !!!
...В узле регулировки ограничения тока - пропал контакт в выводе чип резистора которым потенциометр соединяется с землей.
А сама микросхема чудненько работает и от 5 вольт ( затем специяльно отключил от внутреннего источника и подал от внешнего регулирумого....)
Всем Спасибо за помощь.
Прошу прощения за беспокойство.
До встречи... |
|
Mikkey
Старший модератор
Сообщения: 3660
|
Интересно, 9-компенсация... Через неё чтоль затык сделали?
Хотя китаёзы в 3842 частенько тоже по 1-ой ноге затыкают... Не жалко им операционников.

|
|
Klop
Завсегдатай
Сообщения: 379
|
Ну не настолько , конечно грубо...
Как никак америкосы... Хотя, IMHO, какая разница - и там и там и здесь хватает...
Затык сделали правильно, - вывод 9 через диод подключен к транзистору NPN - к колекктору, совместно с запирающим диод смещением.
Эмиттер - соединен с земленй через 100 Ом. Пожалели таки операционник.
(Хотя, если ты Внимательно посмотриш на свой-же картинка - там shutdown сделан именно - ГРУБО - НАКОРОТКО.
Если уж сам производитель так делает , чего это - бы не использовать...
Да и оба операционника стараються изо всех сил друг друга неретянуть....)
База управляется с движка потенциометра, о котором я говорил ранее., здесь - же и смещение от питания также есть.
т.е у меня получилось, в связи с обрывом резистора, что транзистор был приоткрыт. Когда соединение восстановилось - базу притянуло к земле. И все стало на свои места.
Кстати - на этот же вывод и идет триггерная защита от чистого КЗ по выходу....
Ну это так - лирика.
Еще раз спасибо за советы... |
|