| Автор | Сообщение |
crush
Передовик
Сообщения: 1006
|
| Еще раз пересмотрел модуль на столе.Замерил : есть питание 5 (на проце) и 12 вольт(на УЛН).Присутствует +5в на управляющих ножках всех симисторов.Но УЛН сигнала включения на реле К1 не дает,как,впрочем отсутствует управляющий сигнал с 55 ноги проца (не знаю только -это импульс или постоянный сигнал на входе УЛН??).А киловольтный конденсатор С10 должен еле слышно звенеть?(тестером пробой не показывает).Ребята,подскажите,как запустить модуль |
|
|
antol
|
crush ULN - простой транзисторный ключ (без "защелки"). Поэтому, если на его входе есть напряжение, то соответствующий выход "подтянут" к земле, входного сигнала нет - выход "обрыв цепи". Т.е., чтоб реле был постоянно включен, на соответствующем входе ULN должен быть постоянный сигнал.
Если кондер С10 звенит, возможна потеря его емкости (пробой тут не причем), поэтому лучше его заменить. |
|
crush
Передовик
Сообщения: 1006
|
|
xarl
Модератор
Сообщения: 21872
|
| crush, а на машине не пробовал проверить? |
|
crush
Передовик
Сообщения: 1006
|
| до аппарата пока не добрался |
|
crush
Передовик
Сообщения: 1006
|
Столько времени потратил на модуль и только недавно вдруг дошло,что +5в -есть еще и фаза(или нуль),который идет на 12 ножку проца.Получается - любые изменения напряжения сети прямиком отображаются на проце.Это так задумано?
Еще одно наблюдение- подаю принудительно +5в на ноги УЛН,чтобы проверить ее срабатывание,а заодно соответствующие реле-но релюшки не щелкают,а звенят,как вроде на них подается переменное напряжение.Чудно |
|
Мелиор
Старший модератор
Сообщения: 35484
|
crush, такое бывает если присутствует переменная составляющая. Те 5в, что ты подаешь хорошо выпрямлены и отфильтрованы? И еще такое может быть, если неисправен диод, включенный параллельно обмотки реле |
|
xarl
Модератор
Сообщения: 21872
|
crush, не мудри, 12 нога- +5В, специально сейчас замерил.
подаю принудительно +5в на ноги УЛН,чтобы проверить ее срабатывание,а заодно соответствующие реле
При этом эти внешние 5В подаешь и на выходы проц. Думаю, в этом есть определенный риск. Не знаю каким внешним источником питания пользуешься, но малейшая ошибка при подключении и... О проце конечно я. Я так не делал по крайней мере. |
|
|
antol
|
Мелиор Стабильными должны быть не только 5В но и 12В, которые являются питанием реле. Так-что стоит и их crushу проверить. Причем не цифровым мультиметром (тем более китайским), а хотя-бы стрелочником, еще лучше посмотреть осциллографом .
Насчет диода, честно говоря , так-как он стоит там как помехозащита (защита остальных от самого реле - чтоб реле не плевал в питание паразитные импульсы при выключении).
xarl Насчет прямой подачи +5в на УЛН тут еще хуже. Если ноги проца подключены непосредственно к входам УЛН (к сожелению, нет возможности посмотреть на плату ), то возможны проблемы, так-как выход процев как правило состоит из двух транзисторов-полевиков (один тянет на землю, если на выходе проц устанавливает "0", второй тянет на +5В, если выставляется "1"). Так-что принудительная подадача 5В в таком случае ... . Еще может быть, что эти ноги проца выставляются в третье состояние (высокоомный выход), но это вряд-ли.
Так-что правильно, что этого не делал  |
|
Мелиор
Старший модератор
Сообщения: 35484
|
| antol, естественно и 5 и 12 должны быть без переменной составляющей. И проверять это надо только осцилографом. Что же касается диода, то он служет для гашения переменной составляющей, возникающей в катушке реле в результате самоиндукции. Эта переменка и проявляется в виде дребезга в случае обрыва диода |
|
|
antol
|
crush Посмотри питание .
Вааще, любой ремонт начинается с проверки питающих напряжений (так гласят Руководства по ремонту Радиоэлектронной Аппаратуры ) |
|
xarl
Модератор
Сообщения: 21872
|
| antol, согласен, но у него, кажется мне, другое. К тому же стремление непременно завести модуль на столе могло привести к дефектам, внесенным в процессе ремонта. А это уже нечто другое. Я бы попробовал подключить к машине и уточнить теперешнее состояние. А потом думать дальше. |
|
crush
Передовик
Сообщения: 1006
|
| xarl, я ж не говорил,что замерил фазу на 12 ноге проца,только проследил тестером прямую дорожку.Она как раз идет на + С20 и дальше прямо по межплате на 12 ногу.А так вольтметром меряется 5.15в.Напряжение на УЛН 12.0 -12.2в |
|
|
antol
|
| А по какой цепи идет эта "фаза" с начала? Вообще-то источник питания гальванически отвязанный. |
|
crush
Передовик
Сообщения: 1006
|
Мелиор, проверить осциллографом было бы просто за счастье,но пока не имеется в наличии.В ИБП поменял L1,R21,C10,TNY,фильтрующие конденсаторы не менял,т.к все было по обычному стандарту с таким модулем.Еще D2 весь черный,даже буквы нечитаемы,но звонится как приличный диод(хочу тоже заменить,подскажите тип,пож-ста).Разве что L1 пока что в 2 раза меньшим номиналом.
ДОБАВЛЕНО 11/01/2009 01:52
antol, с разъема J1,переверни плату,все видно невооруженным глазом |
|
|
antol
|
| crush писал: | | Разве что L1 пока что в 2 раза меньшим номиналом. |
Не стоит шутить с импульсником, меняй на номинал!
Нету у меня щас платы под рукой  |
|
crush
Передовик
Сообщения: 1006
|
принудительные 5в брал тут же с модуля из серии того,что подается на коллекторы мелких транзисторов.
antol, насчет проца ,- знаю что ноги УЛН и проца завязаны(за структуру процессора спасибо).Но модуль после предварительной реставрации,в первый раз,подключенный к СМА ,запитал только панель индикации,и после нажатия старта,индикатор замка не переходил в состояние постоянного свечения,а наоборот потухал,при полном безмолвии СМА.Завтра подключу к машине во второй раз.
Мелиор, все реле,которые были активированы через УЛН -все дребезжали
antol, нуу-у если бы модуль сразу проявил себя хоть как нибудь,с ошибками например,конечно,не было бы истории с форсированием УЛН
ДОБАВЛЕНО 11/01/2009 02:20
antol, Кратковременно можно.
Извини,ясное дело,нет,-так нет.После плюса С20 эта дорога растекается на всю площадь платы под процем с обратной стороны.Может кто подтвердит,или ...опровергнет |
|
xarl
Модератор
Сообщения: 21872
|
|
crush
Передовик
Сообщения: 1006
|
Всем здрасьте.Поставил модуль в машину.Результаты следующие:
-по старой доброй традиции УБЛ не работал,-закоротил замыкающий контакт
-выбор всех режимов,их сброс и индикация происходят как в песне.
НО:
-при выборе отжима насос включается на 5 сек,выключается на 5 сек,снова вкл на 5 сек,снова выкл,и в третий раз запускается на постоянный отжим.После чего появляется ошибка 02.Двигатель при этом стоит,не шелохнется и не гудит.Замеры напряжения показывают наличие переменки между 3 и 7(180в) клеммой разьема двигателя.Подается также постоянное 4.8 на управление главного симистора.Цепь тахо проверена от мотора до проца на наличие обрывов и коротышей.Симистор звонится 56 Ом.
ДОБАВЛЕНО 12/01/2009 01:19
Выбираю стирку 1:
-стартует клапанчик,имитирую налив воды( одна клемма тэна отброшена),С периодичностью в несколько секунд включается\выключается реле К3 (и остается включенной после появления шибки 02).Двигатель молчит,через минуту ,естесственно появляетс яошибка 02.Напряжение на контактах 3 и 7 аналогично.
-Кидаю на мотор внешний провод,снимаю ремень, включаю в сеть,работает на холостых-не придирешься.При этом с тахо датчика снимается 29 в.
ДОБАВЛЕНО 12/01/2009 01:27
Чуть не забыл - поменял все электролиты.Только вместо С17 (670 мкФ,он показавал 150мкФ) поставил 1000мкФ
ДОБАВЛЕНО 12/01/2009 01:48
Возникает вопрос,почему не запускается мотор на отжиме??
Зачем при стирке включается реле К3 и коммутирует переменку на диод14??
В принципе,могу спросить прокомментировать данную ситуацию |
|
fad
Завсегдатай
Сообщения: 684
|
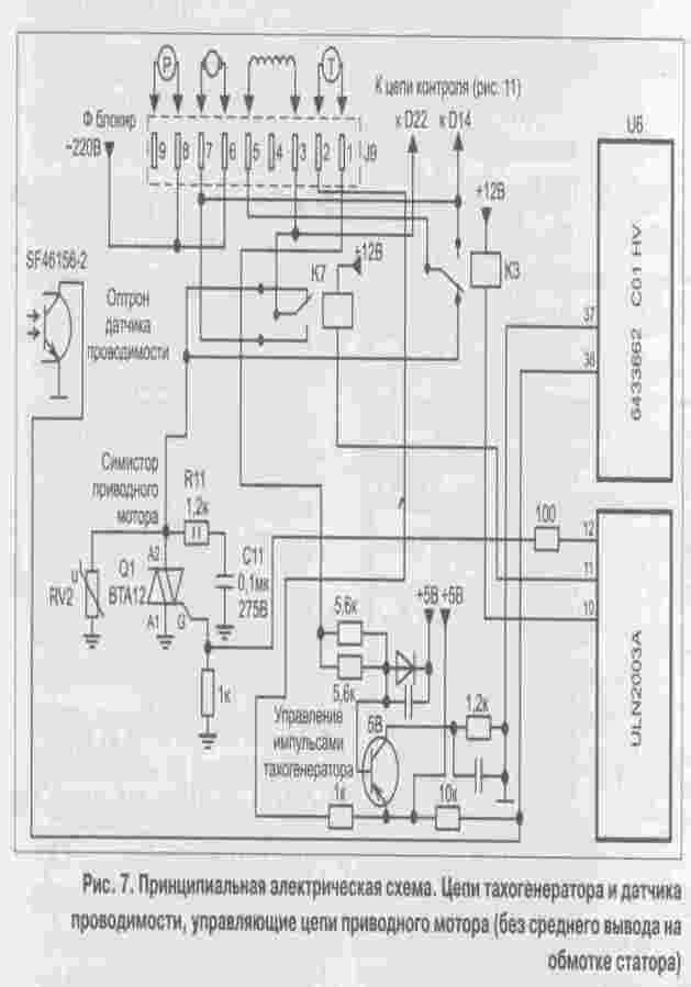
crush, реле R11 на самом деле реле К3, которое делает переполюсовку обмотки статора. Такие элементы как D14 - D19, D22 - это элементы схемы контроля по которым проц определяет работу того или другого устройства. D14 - контроль переполюсовки статора, т.е. сработки реле К3. Реле К3 работает в паре с К7. Счас попробую схемку выложить.
ДОБАВЛЕНО 12/01/2009 10:02
вот схемка
pic7.jpg 18.6 КБ Скачано: 1181 раз(а)
|
|