| Автор | Сообщение |
|
Fray
|
тоже беда с БП Sharp 21S11-A1, когда первый раз включил писк был невероятный - заменил кондер на 50в.тихо стало, проработал неделю и началось: с ужение с лева с справа и дергалось - выключал и включал - бывало проходило сразу или через пол часа простоя, решил, что беда с кондерами, нашел один потекший и обгоревший на160в. заменил, потом он снова с узился и предохранитель сгорел-пробит транзистор.
ДОБАВЛЕНО 10/01/2016 20:21
есть БП от совкового Электрона, как его переделать впиливанием в шарп ? помогите, кто знает, сам не переделывал еще.
хотя бы даже узнать на какой провод сколько подавать (+115 и остальные).
для родного БП нету нигде деталей (микра древняя и транзистор). |
|
serega-64
Старший модератор
Сообщения: 10180
|
| Fray, Сёдни на форуме лимит исчерпан, зайдите через недельку. |
|
iv-9
Фанат форума
Сообщения: 6356
|
Fray, схему раскрываешь и пилишь, чего проще?
ДОБАВЛЕНО 10/01/2016 22:20
serega-64, сегодня точно наплыло.  |
|
serega-64
Старший модератор
Сообщения: 10180
|
iv-9, =сегодня точно наплыло.=
Мягко сказано, писец какой то, вот не знаю какая фаза луны, у нас снег с утра валит, ща у гугля спрошу.
ДОБАВЛЕНО 10/01/2016 22:26
=какая фаза луны=
Прямая противоположность полнолунию, странно, а такая активность.  |
|
|
Ганчо
|
| YAYCA писал: | Подкинул МП-403 - серый экран..........
......Подумываю восстановить родной БП... |
Самое хорошее решение.... |
|
|
Fray
|
эт время надо, мне бы сразу сделать ...
=наглость, второе я.= |
|
serega-64
Старший модератор
Сообщения: 10180
|
Fray, =мне бы сразу сделать ...=
О как! Да не вопрос - привози, сделаю. |
|
|
Fray
|
| Ганчо писал: | | YAYCA писал: | Подкинул МП-403 - серый экран..........
......Подумываю восстановить родной БП... |
Самое хорошее решение.... |
дак так там с МП-403 подкинули питание на дежурку и все, мне интересен ход действий.
свой нечем чинить |
|
KRAB
Распугиватель клиентов
Сообщения: 21704
|
| Fray писал: | | решил, что беда с кондерами | - а "решалка" позволяет так слету "решать"?! |
|
|
Fray
|
| KRAB писал: | | Fray писал: | | решил, что беда с кондерами | - а "решалка" позволяет так слету "решать"?! |
потом был обнаружен не пропай кадровой. |
|
|
YAYCA
|
Серый экран устранился включением трансформатора ДР, который по идиотизму (моему или разрабов) находится на основной плате, а БП - особняком.
МП оставил, колхозить с осстановлением родного источника не стал.
Аппарат работает, тема закрыта. |
|
|
Валера12
|
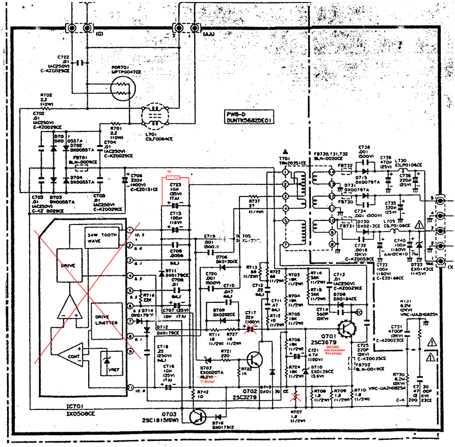
Этот бп можно запустить вообще без микросхемы
цепочка на Q702 будет глушилкой выходного каскада стабилитрон в базе поменять на 5.6 V x2
и еще кой чего
| hjj3.PNG |
| Описание: |
|
| Размер файла: |
296.83 КБ |
| Просмотрено: |
328 раз(а) |

|
|
|
|
Валера12
|
| был под рукой j6810a температура менее 55 градусов Ц гг))) |
|