| Автор | Сообщение |
|
goblin_ach
|
Граждане ! подниму я старую темку так как имею подобный монитор. только 1751 , инвертор AI-0066 все на той же 7601
выключили - потом не включился. что имеем - питание не стартует, точнее работает старт/стоп/старт/стоп. питание по 12V = 14v без нагрузки, 5v скачет. если повесить небольшую нагрузку на питание (например 200ом на 5v) все устаканивается и питание стартует, напруги выравниваются. монитор работает. емкости обзванивал, они в норме (и подкидывал другие картина та же). сложность для меня заключается в том что с импульсными источниками плохо знаком.
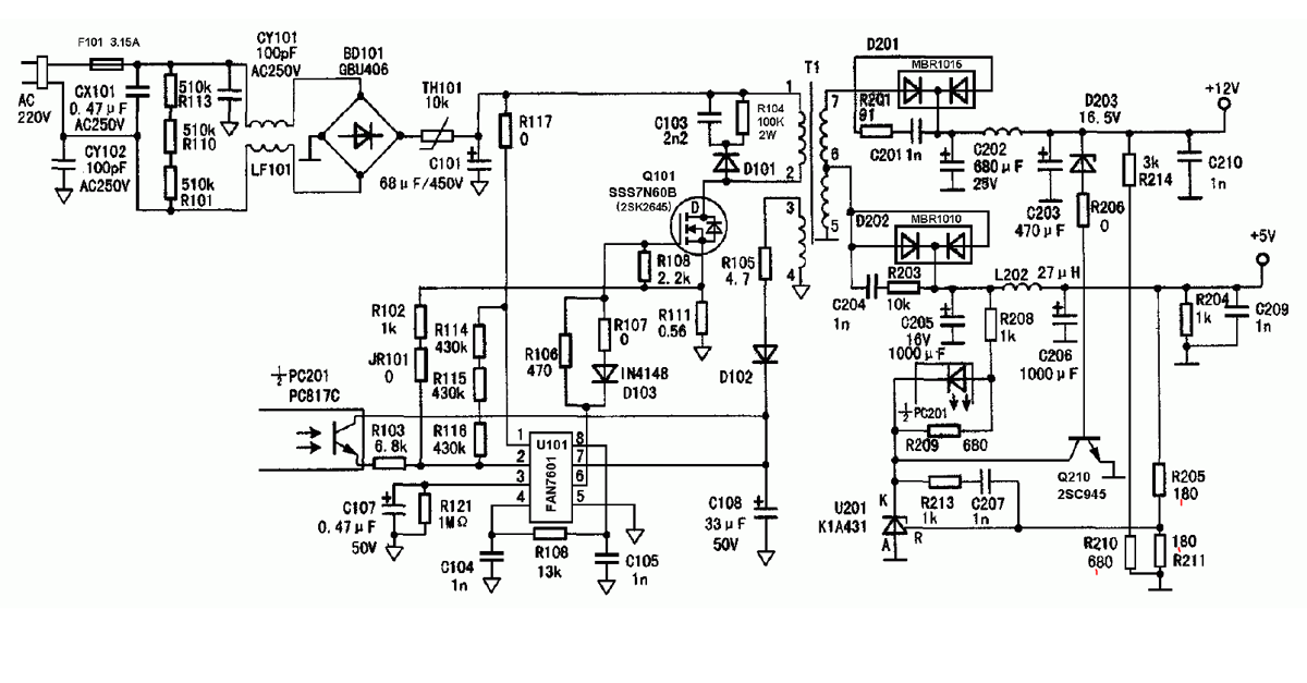
схемку прикрепляю. только в моем случае r205, r211 - 1,8 ком, r210 6.8 ком
| Снимок.PNG |
| Описание: |
|
| Размер файла: |
226.97 КБ |
| Просмотрено: |
836 раз(а) |

|
|
|
TE
Старший модератор
Сообщения: 10199
|
| goblin_ach, иметь почти такой монитор - не основание для нарушения правил. Я выделю Ваш пост в отдельную тему и впредь прошу соблюдать правила. Ознакомтесь с правилами раздела и откорректируйте заголовок. |
|
Lenchik
Фанат форума
Сообщения: 7937
|
goblin_ach, попробуйте поменять оптопару и стабилизатор 431. Маленький конденсатор на питании ШИМ тоже не помешает поменять.
Если я вас правильно понял, то ваш блок питания не может стабильно работать при маленькой нагрузке.
Это все нужно делать если вы уверены что конденсаторы во вторичных цепях исправны. |
|
|
goblin_ach
|
| Lenchik, 431 подкидывал, картина та же. конденсатор питания шим 33мкф сегодня подкину, вчера просто обмерил его, и попробую найти оптопару. заниматься приходиться им на работе, тут особо не разгуляешься. из измерительных приборов только тестер "appa 107n" |
|
|
goblin_ach
|
| заменил лит по питанию шимки на 47мкф и оптопару. пока что стартует уверенно, пока проверяем |
|