| Автор | Сообщение |
|
Pasha8937
|
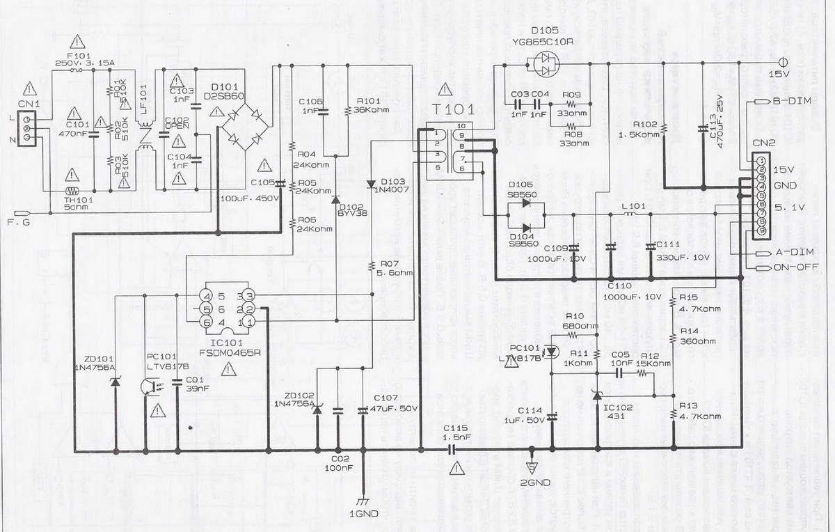
Доброго времени суток. Монитор Samsung 961BW с неисправностью: не включается. После вскрытия на блоке питания обнаружился перегоревший предохранитель F101. После его замены, подключив монитор через лампу накаливания, загорается индикатор включения и через 2-3 сек. вместе со вспыхиванием подсветки на доли секунды вспыхивает лампа накаливания и все тухнет. Затем процесс повторяется. Все это сопровождается характерным высокочастотным писком.
Диодная сборка D101 исправна, микросхему IC101 менял, микросхему IC102 менял, конденсаторы все заменены. По каналу 5,1 v - 5,3 v., по каналу 15 v. - 17,3 v. Если отключить лампы подсветки, то индикатор включения не тухнет, а лампа накаливания не вспыхивает.
Подскажите, пожалуйста, в чем может быть дело?
| 001.jpg |
| Описание: |
|
| Размер файла: |
248.79 КБ |
| Просмотрено: |
619 раз(а) |

|
| 002.jpg |
| Описание: |
|
| Размер файла: |
272.56 КБ |
| Просмотрено: |
453 раз(а) |

|
| samsung-large.jpg |
| Описание: |
|
| Размер файла: |
326.08 КБ |
| Просмотрено: |
382 раз(а) |

|
|
|
rommo
Завсегдатай
Сообщения: 816
|
|
|
Pasha8937
|
Нет, выпаял, проверил тестером, емкость в норме.
ДОБАВЛЕНО 06/01/2017 20:16
Интересно то, что уходит в кз периодически. |
|
rommo
Завсегдатай
Сообщения: 816
|
А компаунд на нем не тронутый?
ДОБАВЛЕНО 06/01/2017 21:19
Какое кз? убери лампочку. |
|
n max
Модератор
Сообщения: 17599
|
| Ватт 200 надо лампу тогда моргать не будет |
|
rommo
Завсегдатай
Сообщения: 816
|
| При кз будет гореть в полную яркость. |
|
|
Pasha8937
|
| Если убрать лампу накаливания, то перегорает предохранитель или срабатывает TH101 |
|
SASHATOD
Фанат форума
Сообщения: 9885
|
Pasha8937, Блин детский сад ей богу
Каким тестером ты проверял литы?
ДОБАВЛЕНО 06/01/2017 21:29
Ёпть ты слышал кто такой дедушка Ом? |
|
|
Pasha8937
|
Проверял этим тестером

|
|
SASHATOD
Фанат форума
Сообщения: 9885
|
Pasha8937, Ну и шо ты им увидишь ESR лита?  |
|
|
Pasha8937
|
| Предохранитель из-за конденсатора раскачки микросхемы врятли будет перегорать |
|
SASHATOD
Фанат форума
Сообщения: 9885
|
Таки да
ДОБАВЛЕНО 06/01/2017 21:36
Какую лампу используешь? |
|
|
Pasha8937
|
| Лампа накаливания 40 ватт |
|
SASHATOD
Фанат форума
Сообщения: 9885
|
Давай всё сначала ок?
С лабораторного бп. подаёшь 5 и 14в и следишь за потреблением тока
И шо ты увидел? |
|
rommo
Завсегдатай
Сообщения: 816
|
| Тролль какой то, с кз светодиод с подсветкой вспыхивать не будут. |
|
|
Pasha8937
|
| Ребят, прошу строго не судить. Сейчас заменил конденсатор C107 как написали в первом сообщении. Ситуация поменялась. Теперь лампа не вспыхивает, индикатор не горит. Но слышны щелчки (2 щелчка в секунду). Похоже щелкает микросхема IC101/ Лабораторного блока сейчас нет под рукой. |
|
SASHATOD
Фанат форума
Сообщения: 9885
|
Pasha8937, Это у тебя ШИМка щелкает?
Да шо за день такой  |
|
|
Pasha8937
|
| Ну не все же такие специалисты. Подскажите. пожалуйста,куда дальше посмотреть? |
|
SASHATOD
Фанат форума
Сообщения: 9885
|
Pasha8937, Даже не пойму шо тебе посоветовать
Давай тогда вторички нагрузи лямпочками автомобильными и ремонти бп. |
|
|
Pasha8937
|
|