| Автор | Сообщение |
Сергей92
Завсегдатай
Сообщения: 887
|
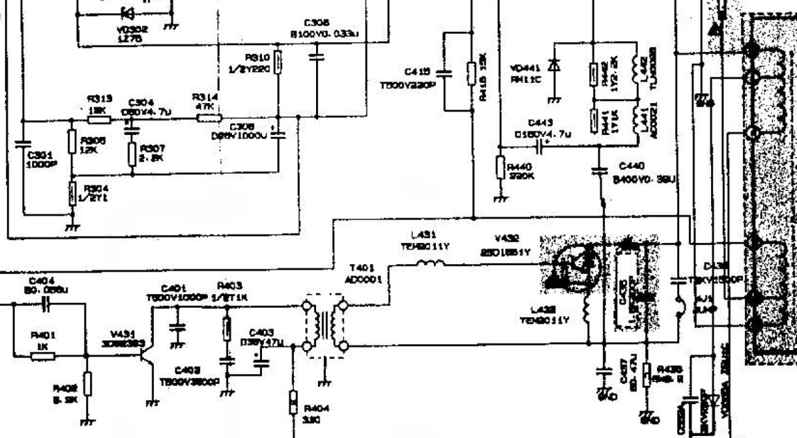
Здравствуйте. Телевизор AKIRA CT-14GT9R. Хотел поинтересоваться возможностью замены составного строчного транзистора d2102 на два транзистора BU2508AX и BU2508DF. Реально осуществить? Если использовать схему замены BU808? Или может ещё кто что посоветует...
Кстати на схеме (полностью совпадает) указан транзистор (могу ошибаться из-за качества схемы) 2sd1651 но он ведь не составной... Тогда каким менять? Кусок схемы прилагаю.
| .png |
| Описание: |
|
| Размер файла: |
407.17 КБ |
| Просмотрено: |
428 раз(а) |

|
|
|
Yuritsh
Фанат форума
Сообщения: 18498
|
Там ТМС стоит?
C чего ты взял, что он составной?
Проблема в даташит заглянуть? |
|
Сергей92
Завсегдатай
Сообщения: 887
|
Yuritsh, вот в даташите и смотрел. Причем странно, что 60 вольт и у меня возникают сомнения... вероятно оригинальный транзистор меняли, хотя по пайке так не скажешь. Днем попробую подкинуть 2SD5072.

|
|
Yuritsh
Фанат форума
Сообщения: 18498
|
|
Сергей92
Завсегдатай
Сообщения: 887
|
| Yuritsh, большое спасибо. По схеме с нашего сайта там стоит 2sd1651. В итоге был заменен на 2SD5072. После прогона в несколько часов нагрев слабый, все работает нормально. |
|
tutu7
Завсегдатай
Сообщения: 721
|
ни разу не видел на выходе строки составной 60 вольтовый  |
|