ESpec - мир электроники для профессионалов


Стиралка Privileg Sensation 75 не стартует программа

  Список форумов » Стиральные и посудомоечные машины

Следующая тема · Предыдущая тема
АвторСообщение
maxell72 
Заглянувший
Сообщения: 5
 
Сообщение #1 От 04/05/2008 21:06 цитата  

при включении загорается контрольная лампа на люке загрузки и не какие программы не включаются, ошибку не какую не показывает.Ремонтом конкретно стиралок не занимался. Проверил помпу и датчик температуры ,как проверить датчики уровня воды? И что ещё можно проверить.Электорнный модуль посмотрел ни плохой пайки, ни чего подозрительного нет.

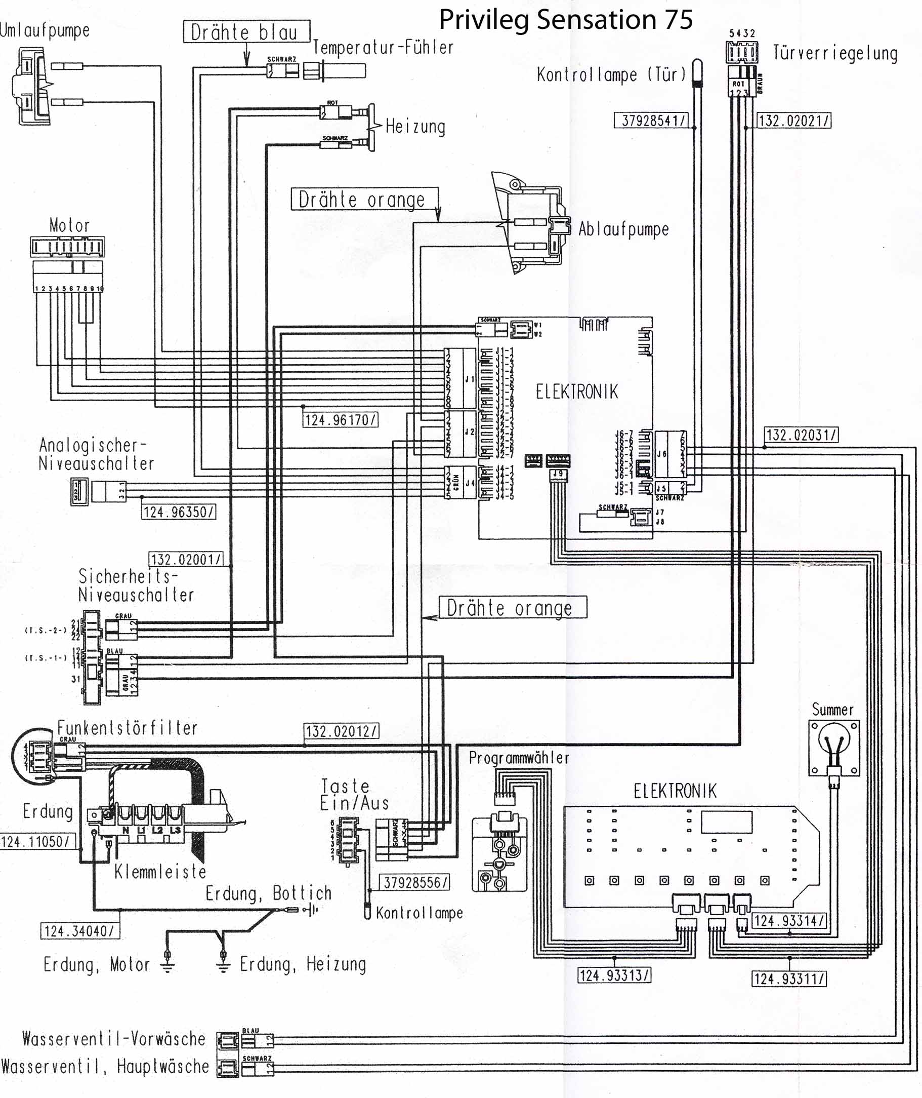
  privileg.jpg  364.37 КБ  Скачано: 723 раз(а)
xarl 
Модератор
<B>Модератор</B>
Сообщения: 21874
xarl
 
Сообщение #2 От 04/05/2008 21:31 цитата  

И какая нужда заставила заняться?
mehanic 
Завсегдатай
Сообщения: 857
mehanic
 
Сообщение #3 От 05/05/2008 09:23 цитата  

А замок сработал??
maxell72 
Заглянувший
Сообщения: 5
 
Сообщение #4 От 05/05/2008 18:05 цитата  

да замок закрываеться
Konipet 
Завсегдатай
Сообщения: 383
 
Сообщение #5 От 06/05/2008 00:05 цитата  

А клапан живой? А режимы на пнели переключаются? А если слив включить, тоже не работает?
Rain 
Передовик
Сообщения: 2781
Rain
 
Сообщение #6 От 06/05/2008 07:26 цитата  

maxell72, войди в тест и посмотри.
maxell72 
Заглянувший
Сообщения: 5
 
Сообщение #7 От 06/05/2008 17:38 цитата  

Rain, подскажи как, в инете ничего не могу по privileg найти.
Konipet,Режимы переключаются, но при включении слива помпа не включается. Клапан не проверял, какой ты имеешь ввиду?
Rain 
Передовик
Сообщения: 2781
Rain
 
Сообщение #8 От 06/05/2008 18:21 цитата  

maxell72, морду стиралки сфоткай.
Konipet 
Завсегдатай
Сообщения: 383
 
Сообщение #9 От 06/05/2008 22:25 цитата  

maxell72 писал:

Konipet, ...Клапан не проверял, какой ты имеешь ввиду?

Да их там не много, всего1 или 2

Перейти: 
Следующая тема · Предыдущая тема
Показать/скрыть Ваши права в разделе

Интересное от ESpec


Другие темы раздела Стиральные и посудомоечные машины



Rambler's Top100 Рейтинг@Mail.ru liveinternet.ru