| Автор | Сообщение |
|
михаил1983
|
Здравствуйте! Помогите!
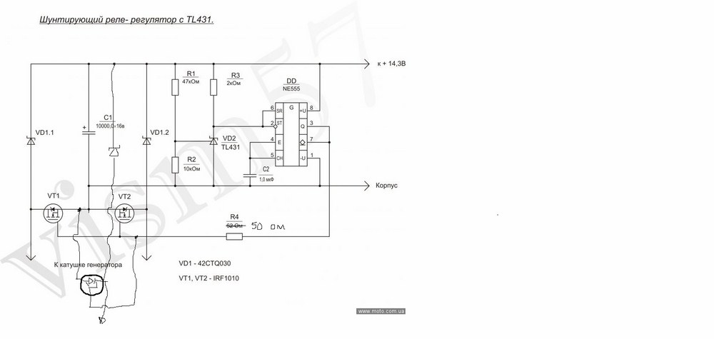
Возник такой вопрос. решил усовершенствовать генератор лодочного мотора "Вихрь-30", для стандартного исполнения есть такая схема, работает проверено".:
Я установи три генераторные катушки, выглядит так (красные):
[url] [/url]
Т.е. для каждой катушки нужен свой регулятор (если их паралелить берут друг друга как нагрузку), будет работать такая схема???:
Может, что другое посоветуете. |
|
sofrina
Модератор
Сообщения: 4833
|
| а причина усовершенствования? Мощей не хватает? |
|
|
михаил1983
|
| sofrina писал: | | а причина усовершенствования? Мощей не хватает? |
Просто после усовершенствования зажигания освободился один рог, вот и хочу задействовать все по максимальному, а лишние амперы тут не помешают.
Можно и так сказать, мощей маловато. |
|
sofrina
Модератор
Сообщения: 4833
|
| DD1 - это мелкосхема? Какая и с какой нагрузочной способностью? |
|
|
михаил1983
|
|
sofrina
Модератор
Сообщения: 4833
|
по микросхеме- это набор семи мощных ключей, и как кажется можно и раздельно сделать каждый выход ключа на каждый УЭ симистора, только управляющие входы запаралелить
по схеме- там три разные катушки, и как кажется УЭ симисторов не мешало бы гальванически развязать |
|
БЕЗЫМЯННЫЙ
Бегущий по граблям
Сообщения: 7608
|
| Сдается мне что не будет счастья, ибо фазы напряжения на разных катушках сдвинуты, а управлнние привязано к одной. Сугубо личное предположение. |
|
n max
Модератор
Сообщения: 17593
|
| БЕЗЫМЯННЫЙ писал: | | Сдается мне что не будет счастья, ибо фазы напряжения на разных катушках сдвинуты, а управлнние привязано к одной. Сугубо личное предположение. |
Лучше обычный трёхфазный выпрямитель сделать и добавить внешний стабилизатор тока,а в буфер установить небольшую акб исходя из потребляемой мощности |
|
goga_tv
Фанат форума
Сообщения: 4857
|
Все там должно быть да, НО! Принцип стабилизации в этой схеме сводится к короткому замыканию цепи генератора при малом потреблении нагрузки. Если большое КЗ не сожжет генератор то схема имеет право жить...  |
|
n max
Модератор
Сообщения: 17593
|
| Тогда лучше мощный стабилитрон использовать для ограничения накой генератор замыкать? |
|
|
михаил1983
|
| goga_tv писал: | Все там должно быть да, НО! Принцип стабилизации в этой схеме сводится к короткому замыканию цепи генератора при малом потреблении нагрузки. Если большое КЗ не сожжет генератор то схема имеет право жить...  |
От КЗ этому генератору ничего не будет, Ладно, буду пробовать собирать,
ДОБАВЛЕНО 03/04/2015 06:16
| sofrina писал: | по микросхеме- это набор семи мощных ключей, и как кажется можно и раздельно сделать каждый выход ключа на каждый УЭ симистора, только управляющие входы запаралелить
по схеме- там три разные катушки, и как кажется УЭ симисторов не мешало бы гальванически развязать |
| n max писал: |
Лучше обычный трёхфазный выпрямитель сделать и добавить внешний стабилизатор тока,а в буфер установить небольшую акб исходя из потребляемой мощности |
Я в этом не силен, не могли бы вы накидать, как это будет выглядеть? |
|
|
sasaa
|
|