| Автор | Сообщение |
xarl
Модератор
Сообщения: 21874
|
DarkStalker, заполняйте Профиль... Лучше к мастеру.  |
|
|
dimared
|
| Гуру подскажите пожалуйста, новая свч HMT85M650 купленная в 14 году, достал из коробки, подключил. Она включается через кнопку вкл. на панеле. Сразу напрягло открытие дверки со странным гломким жужжащим звуком, как у электромотора в машине при открытии двери на русских авто. У мамы такая же свч , там открывается тихо. Включил - проверил нагрев все четко. Установил в колонну и все.... просто совсем не работает, как будто в розетку не воткнули, на кнопку включения совсем не реагирует. Провод прозвонил, предохранитель не сгорел. Видимых следов неисправности нет. Подскажите с чего начинать проверку, есть желание самому разобраться. Ковырять плату питания или секрет в этих моторах дверцы? |
|
|
dimared
|
| Разобрался сам, шлейф на морду широкий в месте соединения с платой питания наглухо окислился, пропаял и свч запела. Может кому пригодится. |
|
|
RomeoVar
|
Приветствую специалистов. Попалась в ремонт инвертерная Panasonic NN-DS592M. Внутри тарелки нет, стоит керамическая плита, под плитой распределитель. Металл распределителя - оцинковка, не обгоревшая. Но краска внутренних стенок микроволновки "облуплена" до металла. Проблема проявляется следующим образом - при включении микроволн работает 4-6 секунд и экранчик гаснет, как будто просело питающее напряжение или пропало сетевоеи (типа сброс или перегрузка). Но после - включается и никаких ошибок.
Долго копался что может быть, оказалось что если отключить мотор вращения тарелочки (той, что под керамической плитой) Микроволновка отрабатывает нормально, хоть пол часа может греть микроволнами, без сбоев.
Магнетрон не пробит. Я понимаю что где-то идет всплеск СВЧ волн и это воспринимается как перегрузка. ну и срабатывает защита, только я все-равно не могу увязать в целостную картину.
Буду очень признателен

| P91112-112504.jpg |
| Описание: |
|
| Размер файла: |
227.7 КБ |
| Просмотрено: |
276 раз(а) |

|
|
|
xarl
Модератор
Сообщения: 21874
|
| RomeoVar, Panasonic - пишется вот как. |
|
|
RomeoVar
|
| Сорян, не хотел задеть чувств верующих. Исправил |
|
xarl
Модератор
Сообщения: 21874
|
| RomeoVar, читай микроволновые печи... |
|
|
Inspektor.po
|
| Приветствую. Печь Panasonic NN-GD392S. Выключается через 3 секунды после старта с ошибкой H95. Кнопки вроде в норме(проверял прозвонкой на замыкание-размыкание), на плате инвертора F606YBA00GP(каталожный номер, на самой плате написано F6645BA02GP, версия с одним IGBT) были заменены IGBT транзистор и диодный мост(IGBT был заменен на точно такой же GT40WR21, а мост вместо T15XB60 поставил GBJ3510). Датчик температуры(если за эти три секунды успеть ткнуть в кнопку мощности микроволн) показывает 167. Магнетрон 2M236-M36 внешне цел, пробоя электродов на корпус нет, сопротивление между электродами 0.5 Ом. |
|
xarl
Модератор
Сообщения: 21874
|
| Inspektor.po, а что с ошибкой "Выключается через 3 секунды после старта с ошибкой H95." - ? |
|
|
Inspektor.po
|
xarl, Не уловил суть вашего вопроса. Вот есть печь, которая выключается через 3 секунды после нажатия "старт", на дисплее высвечивается H95(если ее загнать в тестовый режим по методе из ее сервис-мануала). Расшифровки H95 я не нашел там. Выполнил действия перечисленные выше, результата пока нет. Вот, решил спросить совета
UPD: поменял местами RY1 и RY3(думал проблема в основном силовом реле, а гриль мне не нужен), ничего не поменялось. Печь все так же отключается через 3 секунды и на дисплее H95. В некоторых мануалах упоминается что H95 это Inverter input failure, вот только хз уже что смотреть(если я правильно понял, то питание инвертора идет через RY1, а эта релешка замыкается сигналом с DPC) |
|
|
ironworld
|
Подскажите, если есть накал на магнетроне но нет нагрева, инвертор по идее рабочий должен быть ?
Магнетрон подключал к обычной микроволновке - нагрева нет, транс не гудит. |
|
|
Vyacheslav74
|
| Здравствуйте .Panasonik NN-GD 366M греет 23 секунды, потом выключается. Если таймер ставить на 20 секунд, то за 3 включения по 20 секунд стакан с водой нагревается примерно до 60 градусов. Нет обратной связи. Может есть у кого схема , или кто сталкивался с такой поломкой. Форум смотрел, схемы инвертора не смог найти. Магнетрон подкидывал от инверторной микроволновки рабочей, результат тот же. |
|
|
Inspektor.po
|
| Vyacheslav74, Схему на один из вариантов инвертора можно найти в сервис мануале на nn-g55ar |
|
|
Vyacheslav74
|
| Inspektor.po огромное спасибо ,буду разбираться ,схему уже скачал, в мануале на Panasonik NN-GD 366M, скачивал там же, только схема управления. |
|
xarl
Модератор
Сообщения: 21874
|
Vyacheslav74, заполняйте Профиль...  |
|
|
Inspektor.po
|
| Кто знает, к какому сигналу относится H95 Invertor Input failure: питанию инвертора или сигналу управления с DPC? |
|
|
Vyacheslav74
|
| Vyacheslav74 писал: | | Здравствуйте .Panasonik NN-GD 366M греет 23 секунды, потом выключается. Если таймер ставить на 20 секунд, то за 3 включения по 20 секунд стакан с водой нагревается примерно до 60 градусов. Нет обратной связи. Может есть у кого схема , или кто сталкивался с такой поломкой. Форум смотрел, схемы инвертора не смог найти. Магнетрон подкидывал от инверторной микроволновки рабочей, результат тот же. | Я не очень опытный начинающий ремонтник ,нужна помощь. Инвертор стоит (F66459X92AP) ,он не родной не подходит по креплению. Микроволновку отдал продавец б.у. бытовой техники для приобретения опыта в ремонте, ремонтирую ему технику. Не могу разобраться как формируется сигнал обратной связи на микросхему драйвера AN47053A. Несколько раз отработала полное заданное время, даже удалось снять осциллограмму.

|
|
|
Inspektor.po
|
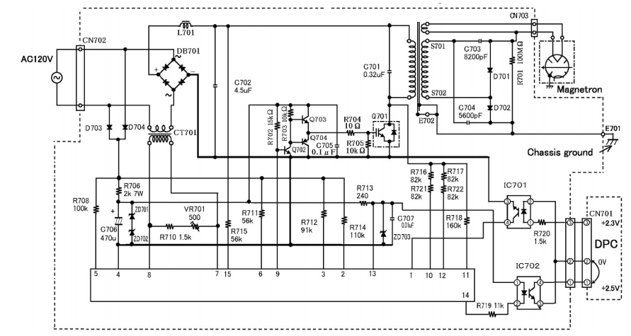
Vyacheslav74 Частичная схема инвертора в аттаче(правда это вариант на 120В, но не суть, может только номиналы другие, и то не факт). У меня похожий инвертор, но он даже включаться не хочет. Импульсы с DPC приходят(три пачки прямоугольников), но инвертор не стартует.

inv_sch.png 175.57 КБ Скачано: 592 раз(а)
|
|
|
Vyacheslav74
|
|
|
Inspektor.po
|
| Vyacheslav74, R704 и R705 точно в порядке |
|