| Автор | Сообщение |
|
arkasan
|
| если во вторичке с нагрузкой! плохие импульсы а на базах хорошие то остаётся транс |
|
|
valerij 0549
|
E-mail Профиль
Личное сообщение
01/07/2014 20:02 цитата Сообщить о нарушении
Помогите с советом! Делаю полумост с Шим по Негуляеву. В затворах все нормально.https://yadi.sk/i/_drAOsNXVhMrH Подаю 35 вольт на силу через ЛАТР. На выходе без трансформатора при холостом ходе https://yadi.sk/i/os0hFxoUVhNzY прямоугольники без пауз. Регулировка
ничего не меняет. Подключаю лампу накаливания 36в 60в
Skif написал три нормальных инструкции,где очень доходчево написано ,как и с чего нужно начинать настраивать инвертор.Если человек прочитает её, то у него
уже невозникают вопросы,осталось только прочитать,но зачем читать, когда можно спросить,и так Здесь уже более 500 листов одно и тоже.Пустой звон. Почему люди не читают???? |
|
|
!Minus
|
| valerij 0549 писал: | | Skif написал три нормальных инструкции,где очень доходчево написано. Почему люди не читают???? | Существует 6 версий инструкции Скифа по изготовлению резонансника, во всяком случае, других я не встречал. Вообще, инструкции полезно почитать, поскольку в них обобщён огромный опыт многих людей - это позволит избежать большинства проблем при постройке аппарата. Можно - форумы, только там объём на несколько порядков больше и много другой информации; долго читать и выбирать придётся, однако...
Чтобы создать современный вариант резонансника, участниками форумов было затрачено очень много времени, труда и денег. Кому интересно, начало истории с созданием инструкций здесь, в 2008 году:
http://www.electrik.org/forum/index.php?showtopic=10077&view=findpost&p=69312
А тех, кто не хочет читать, всегда будут рады видеть продавцы радиодеталей  |
|
|
xxx-man
|
Присоединяюсь к негодующим - надоели вопросами о неработоспособности своей схемы! Если хочешь экспериментировать - это хорошо, но не надо по мелочам засорять форум. Если хочешь собрать работающий аппарат, то читай инструкции, читай форум от начала и до конца (я по началу сборки так и сделал, причем прочитал все форумы по резонансникам). Схемы рабочие на 110%.
ДОБАВЛЕНО 04/07/2014 15:06
Хочется узнавать что-то новое, делиться своими наработками, а не читать сотни страниц глупых вопросов (типа "какой мне провод припаять сюда, какой туда?" или "у меня бахнули транзисторы, в чем может быть дело?"). Я собрал более 10 аппаратов, только в первом потерял 1 транзистор, и то от плохого теплового контакта с радиатором. И это не моя заслуга, а огромное спасибо первопроходцам-мученикам. |
|
|
serjvk
|
| Спасибо за советы. Буду читать инструкции... |
|
|
valerij 0549
|
Skif
E-mail Профиль
Личное сообщение
28/04/2014 15:23 цитата Сообщить о нарушении
Сегодня выпало время сделать эксперимент. А именно попробовать резонансник в качестве силы для полуавтомата. без всяких переделок. Давно хотел, а сегодня вот звезды сошлись. Ну что могу сказать. Вполне себе работает, вопреки прогнозам. Не сказать бы что хорошо, дуга длинновата естественно, но тем не менее брыз
Очень важная тема прошла без коментария. Спецы уверяли,что мост для ПА не пойдет и не будет варить, нужно О С по напряжению и в конце ставили много восклицательных знаков. А я видел в инете ,что люди,которые не знали, что ПА должен иметь "жесткую" характеристику,ставили самодельную протяжку к инвертору , они не знали мост это или полумост ,сверкает и ладно, я видел "кино"этой сварки, "умудрялись" варить без газа в швелере. Хотелось бы услышать и увидеть мнение заинтересованных и знающих людей, что значит мост для ПА. Я знаю ,что для ПА есть другая ветка, но это же касается моста. |
|
locik
Завсегдатай
Сообщения: 585
|
только полумост.но емкости полумоста конечно большие.ставьте более мощные транзисторы.
в сравнении с габаритами всего инвертора емкости набранные даже из 1мкф-мелочь.надежность выше. |
|
|
Слава14797
|
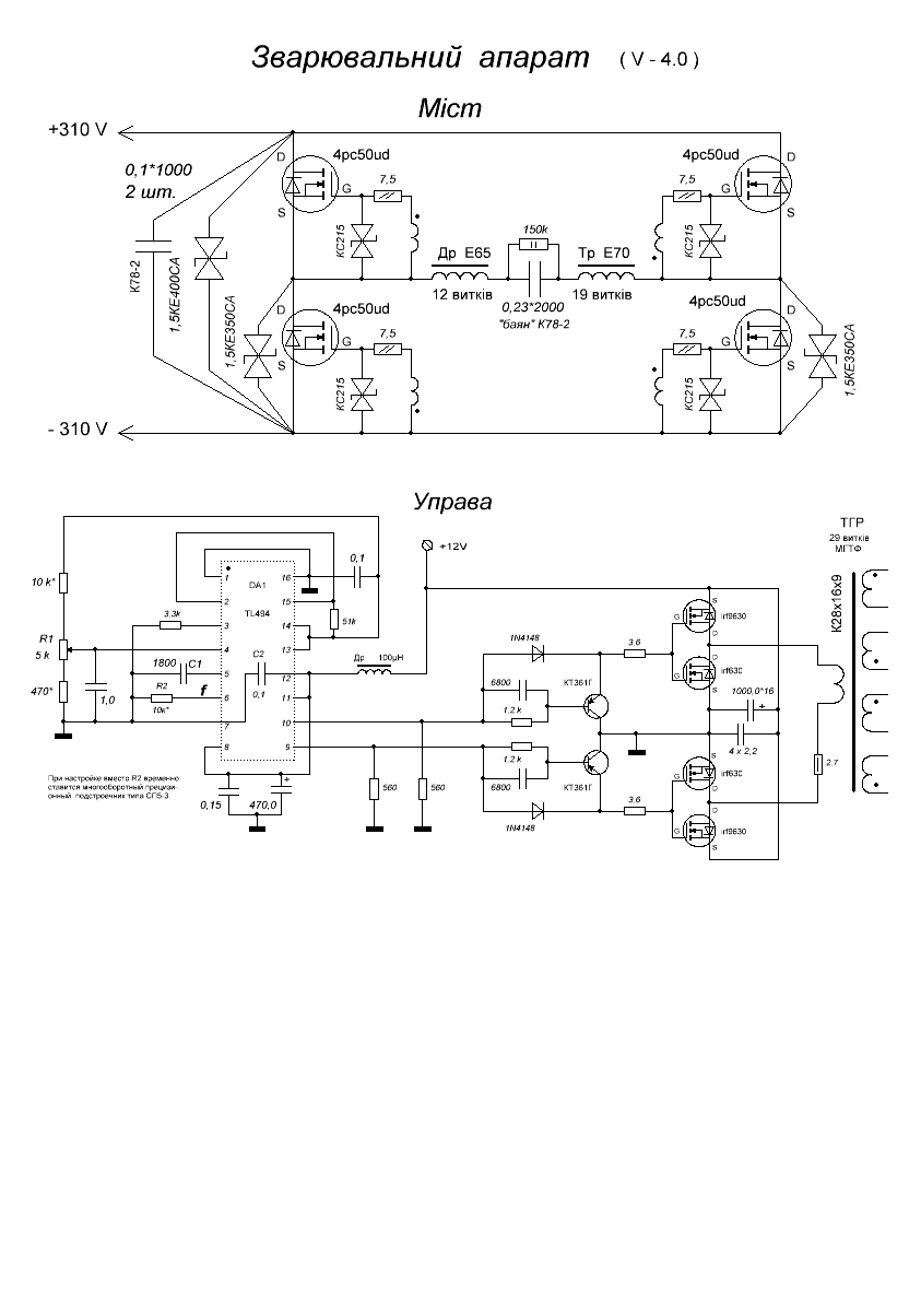
Смущает ступенька около 0,1мкс на затворах транзисторов (только в положительных полуволнах). В первичке ТГР и раньше в мостовой раскачке ее нет. На одной осциллограмме развертка 10мкс (Fрез=22кГц), на другой - 0,5мкс ( 5мкс растянуто в 10 раз). Может не обращать внимания на эту ступеньку?
И еще вопрос: выставил резонанс при питании силы +70В, - на сколько снизить частоту или ориентироваться на соотношение РТ/ТКЗ примерно 160/190А ?
P.S. Порылся в компе и нашел там осциллы давно сделанного резонансника (раскачка как у Клима, - не мостовая), - там похожая ступенька...
10мкс.JPG 177.47 КБ Скачано: 594 раз(а)
5мксХ0,1.JPG 168.47 КБ Скачано: 523 раз(а)
|
|
|
valerij 0549
|
Смущает ступенька около 0,1мкс на затворах транзисторов (только в положительных полуволнах). В первичке ТГР и раньше в мостовой раскачке ее нет. На одной осциллограмме развертка 10мкс (Fрез=22кГц), на другой - 0,5мкс ( 5мкс растянуто в 10 раз). Может не обращать внимания на эту ступеньку?
И еще вопрос: выставил резонанс при питании силы +70В, - на сколько снизить частоту или ориентироваться на соо
У меня на всех аппаратах такая ступенька присутствует,только поменьше "мёртвое мремя",и частоту я не снижаю.Выставляю силу +60В и ток больше 9 А срабатывает защита.Последний аппарат (Fрез-45кГц) |
|
|
puljan
|
| Я так понял речь идёт не о "мёртвом времени" а о небольшой ступеньке посредине фронта положительного импульса. На первом фото видна как яркая точка в середине фронта положительного импульса. У меня на одной из раскачек такая-же фенька была, в аппарат пока не ставил, но думается что ни чего страшного не случиться. |
|
|
arkasan
|
Я так понял речь идёт не о "мёртвом времени" а о небольшой ступеньке посредине фронта положительного импульса
У меня тоже есть такие искажения в этом месте но аппараты работают |
|
|
Слава14797
|
Понятно, у меня два аппарата тоже давно работают, просто раньше не замечал эту ступеньку на фронте отпирающего импульса. На нее надо просто "забить".
А частоту снижал намеренно ( Срез = 0,25 мкФ, Др - Е65 -12витков, зазор 0,56 мм, Тр - Е70 - 19/4+4 витка ), очень хотелось поставить имеющиеся диоды ДЧ251-320-12 ("мертвое" время поэтому завышено). Но вчера вечером при настройке был ток около 110А и через несколько секунд пошел легкий дымок, аппарат перестал подавать признаки жизни, - один из диодов умер. Мост цел, все остальное вроде живое.
Вывод: нечего было "выпендриваться", - уже заказал 150EBU04 в Имраде. |
|
Skif
Завсегдатай
Сообщения: 876
|
Распродаю стратегические запасы, может что заинтересует:
1. диоды 2x100A 600В ixus dsei 2x101-06 и в украине их нет. Фото их потрохов я приводил как-то, с теми что щас в продаже - рядом не лежали.
2. модули с одним целым транзистором bsm75gb170dn2 1700V 75A
3. кондеры kendeil итальяшки 3300/450 промышленные, с креплением.
4. Кольцо с распыленки Т300-52D
5. К78-2 150н1000В 0,1/1000
6. wima mkp10 0.1/2000
ну и так по мелочам всякое. Спрашивате, может есть что, что кому надо |
|
|
виталий сумаряк
|
| Skif писал: | Распродаю стратегические запасы, может что заинтересует:
1. диоды 2x100A 600В ixus dsei 2x101-06 и в украине их нет. Фото их потрохов я приводил как-то, с теми что щас в продаже - рядом не лежали.
2. модули с одним целым транзистором bsm75gb170dn2 1700V 75A
3. кондеры kendeil итальяшки 3300/450 промышленные, с креплением.
4. Кольцо с распыленки Т300-52D
5. К78-2 150н1000В 0,1/1000
6. wima mkp10 0.1/2000
ну и так по мелочам всякое. Спрашивате, может есть что, что кому надо | уважаемый Евгений есть предложения и пару вопросов как с вами мажна по общатся |
|
Skif
Завсегдатай
Сообщения: 876
|
| можно написать "личное сообщение" ) |
|
|
ihor_semenov
|
| виталий сумаряк писал: | | Skif писал: | Распродаю стратегические запасы, может что заинтересует:
1. диоды 2x100A 600В ixus dsei 2x101-06 и в украине их нет. Фото их потрохов я приводил как-то, с теми что щас в продаже - рядом не лежали.
2. модули с одним целым транзистором bsm75gb170dn2 1700V 75A
3. кондеры kendeil итальяшки 3300/450 промышленные, с креплением.
4. Кольцо с распыленки Т300-52D
5. К78-2 150н1000В 0,1/1000
6. wima mkp10 0.1/2000
ну и так по мелочам всякое. Спрашивате, может есть что, что кому надо | уважаемый Евгений есть предложения и пару вопросов как с вами мажна по общатся |
Скиньте список з цінами в приват |
|
Skif
Завсегдатай
Сообщения: 876
|
|
|
Слава14797
|
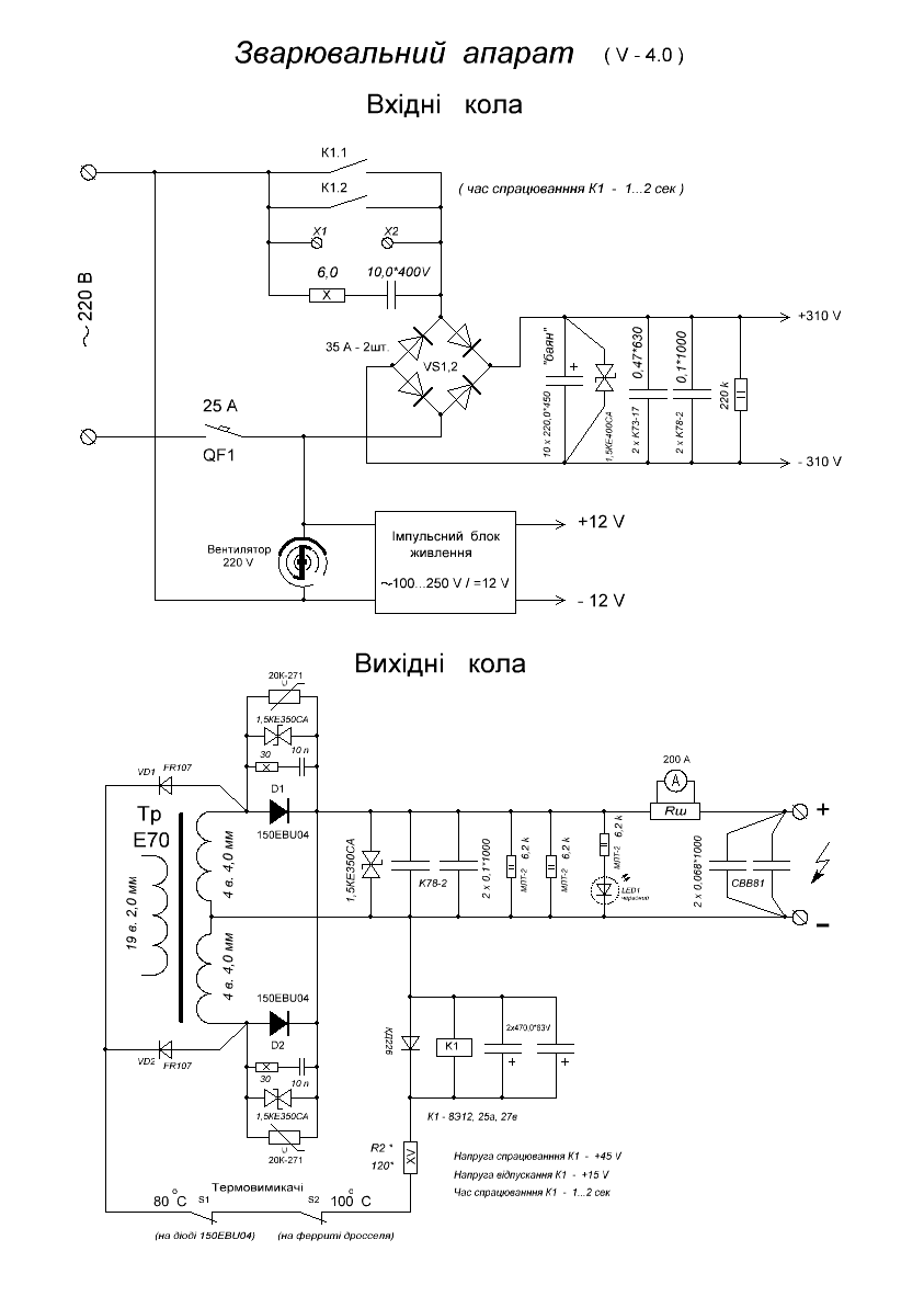
Всем привет! Сгорел почему-то при настройке адским пламенем варистор 20К271. Настроил на пониженном питании +60В резонанс 23…24 кГц, - выставил 23,2кГц, зазор дросселя занижен пока, около 0,5мм. Дал полную силу +310В, нагрузку 0,165 Ом, макс. заполнение, - получил максимум 120А и через несколько секунд задымел один из варисторов, сапрессоры на диодах оба теплые. Схемы прилагаю, транс Е70 19/4+4, дроссель Е65 12 витков. Может, когда увеличу зазор в дросселе (для получения желаемых 160А), частота резонанса подымется килогерц на пять, тогда и выбросы поубавятся? Кто что посоветует, - менять варистор и дальше в бой?
P.S. Сварочные концы длиной по 3,2 м, - может укоротить?
1.GIF 29 КБ Скачано: 544 раз(а)
2.GIF 25.9 КБ Скачано: 492 раз(а)
|
|
|
olegdzik
|
Слава14797
Была подобная лажа. Горел варистор в одном плече. Как позже выяснилось был криво стянут выходной транс . Ну так получилось. Стянул. Вроде ОК. И в бой. А он как ПЫХ.
При внимательном рассмотрении оказалось что перекосил одну половинку Е70 (у меня 2Е70).
Разобрал поправил как надо и сейчас порядок  |
|
|
Слава14797
|
Перепроверю стяжку транса (хотя мыл спиртом и пылинки сдувал перед стягиванием). Может еще ферритовые кольца помехоподавляющие большие с USB-кабеля поставить по одному на выводы вторички перед диодами (боюсь, чтобы не лопнули от перегрева). И варисторы, наверное, не на 270V, а поставить на 330V.
P.S.: Я тут подумал, и дошло, - вероятно причиной выгорания варистора является неудачная компоновка:
а) силовой провод ( "+" выхода сварочника, точнее шунт на нем) проходит рядом с трансом, - 2см от магнитопровода. Но это не самое страшное.
б) проводники, соединяющие резонансный контур - мост - транс, образуют петлю, которая охватывает шинку, соединяющую катоды ебуков. Это , думаю, и есть причина.
В связи с этим вопрос, - можно ли провода ( 2,5 мм кв.) этой цепи свить между собой? Длина свивки будет около 15 см в одном месте и 10 см в другом. |
|

|