ESpec - мир электроники для профессионалов


TV AVEST 54ТЦ-04 Блок питания на 5Q0765RT

  Список форумов » CRT-телевизоры

Следующая тема · Предыдущая тема
АвторСообщение
rvu 
Заглянувший
Сообщения: 3
 
Сообщение #1 От 11/10/2006 09:55 цитата  

Кто подскажет где найти любую схему на 5Q0765RT или скажет номинал резистора с 5 ножки 5Q07665RT и общей шиной.
Vikont 
Передовик
Сообщения: 1799
Vikont
 
Сообщение #2 От 11/10/2006 10:49 цитата  

А САМСУНГОВСКАЯ НЕ ПОДХОДИТ?
rvu 
Заглянувший
Сообщения: 3
 
Сообщение #3 От 11/10/2006 10:56 цитата  

Какой самсунг (название и т.д.)
Vikont 
Передовик
Сообщения: 1799
Vikont
 
Сообщение #4 От 11/10/2006 11:52 цитата  

Шасси KS-1A,KS-2A,KS-9A...
Альберт. 
Завсегдатай
Сообщения: 434
Альберт.
 
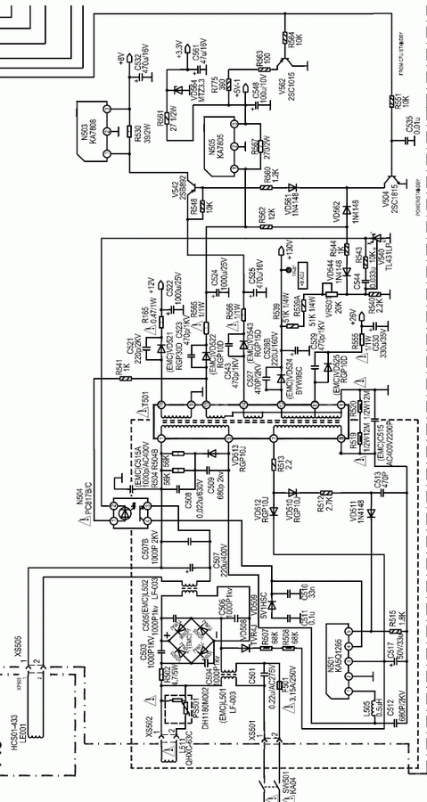
Сообщение #5 От 11/10/2006 16:30 цитата  

rvu писал:
Кто подскажет где найти любую схему на 5Q0765RT или скажет номинал резистора с 5 ножки 5Q07665RT и общей шиной.


  avest.gif  109.89 КБ  Скачано: 8336 раз(а)
fyurik 
Новичок
Сообщения: 11
 
Сообщение #6 От 20/10/2006 16:54 цитата  

470x1/2W если на масу там еще конд. 3900x50V и стаб. на 18V (для samsung)

Перейти: 
Следующая тема · Предыдущая тема
Показать/скрыть Ваши права в разделе

Интересное от ESpec


Другие темы раздела CRT-телевизоры



Rambler's Top100 Рейтинг@Mail.ru liveinternet.ru